GM Service Manual Online
For 1990-2009 cars only
Makes
🢒
Chevrolet
🢒
1999
🢒
Venture Ext.
🢒
Body and Accessories
🢒
Cruise Control
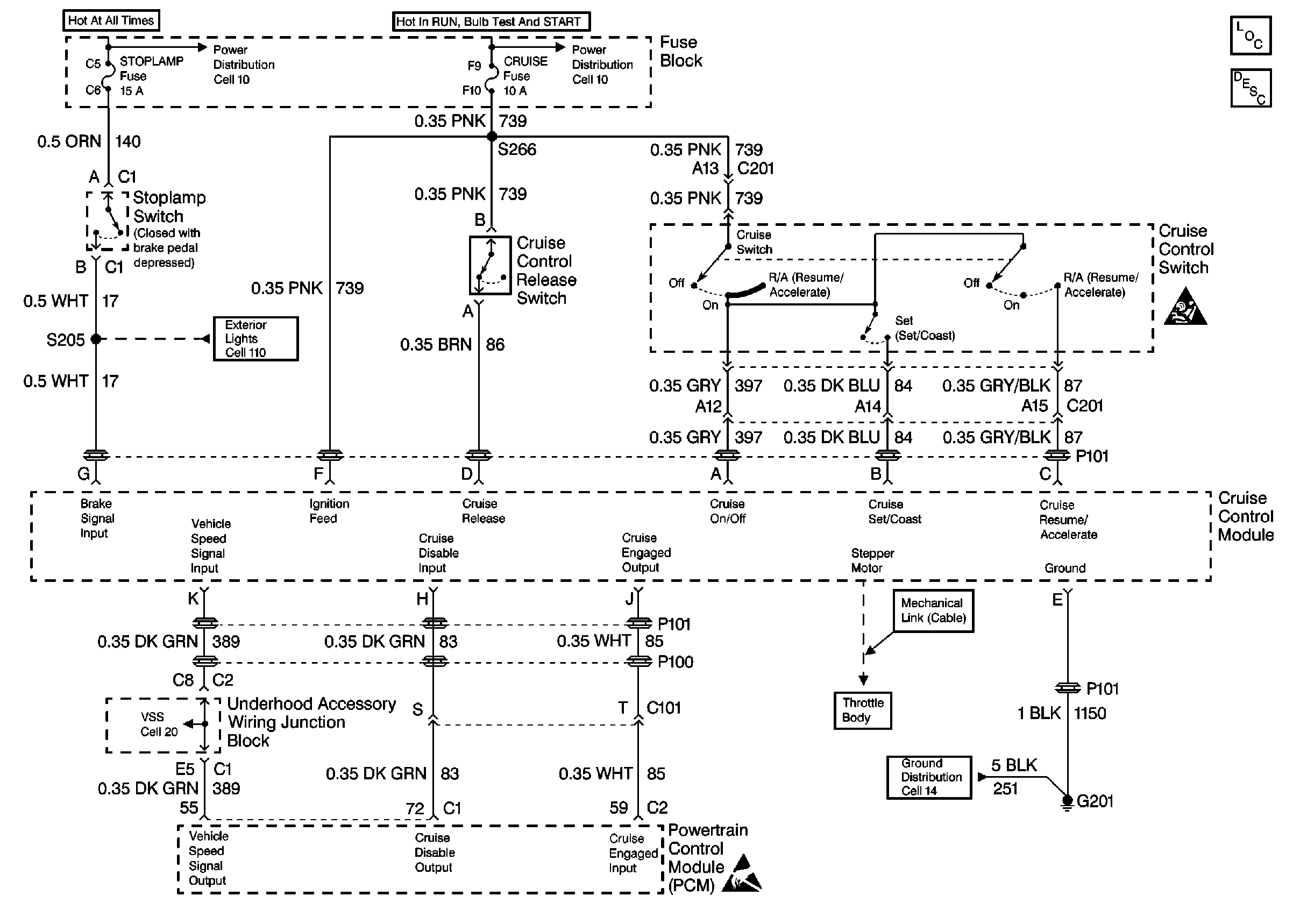
🢒 Cruise Control Schematics
Cell 34
Cruise Control Components
Cruise Control System Circuit Description
SIR Handling Caution
Cell 14: G200 and G201
Handling ESD Sensitive Parts Notice
Cell 11: ABS MOD BATT, Hazard, PWR Lock, RR PWR SCKT and Stop Lamp Fuses
Cell 11: Cruise, SIR and T/SIG Fuses
Cell 110: Stoplamp Switch, Center High Mounted Stop Lamp