GM Service Manual Online
For 1990-2009 cars only
Makes
🢒
Chevrolet
🢒
1999
🢒
Venture Ext.
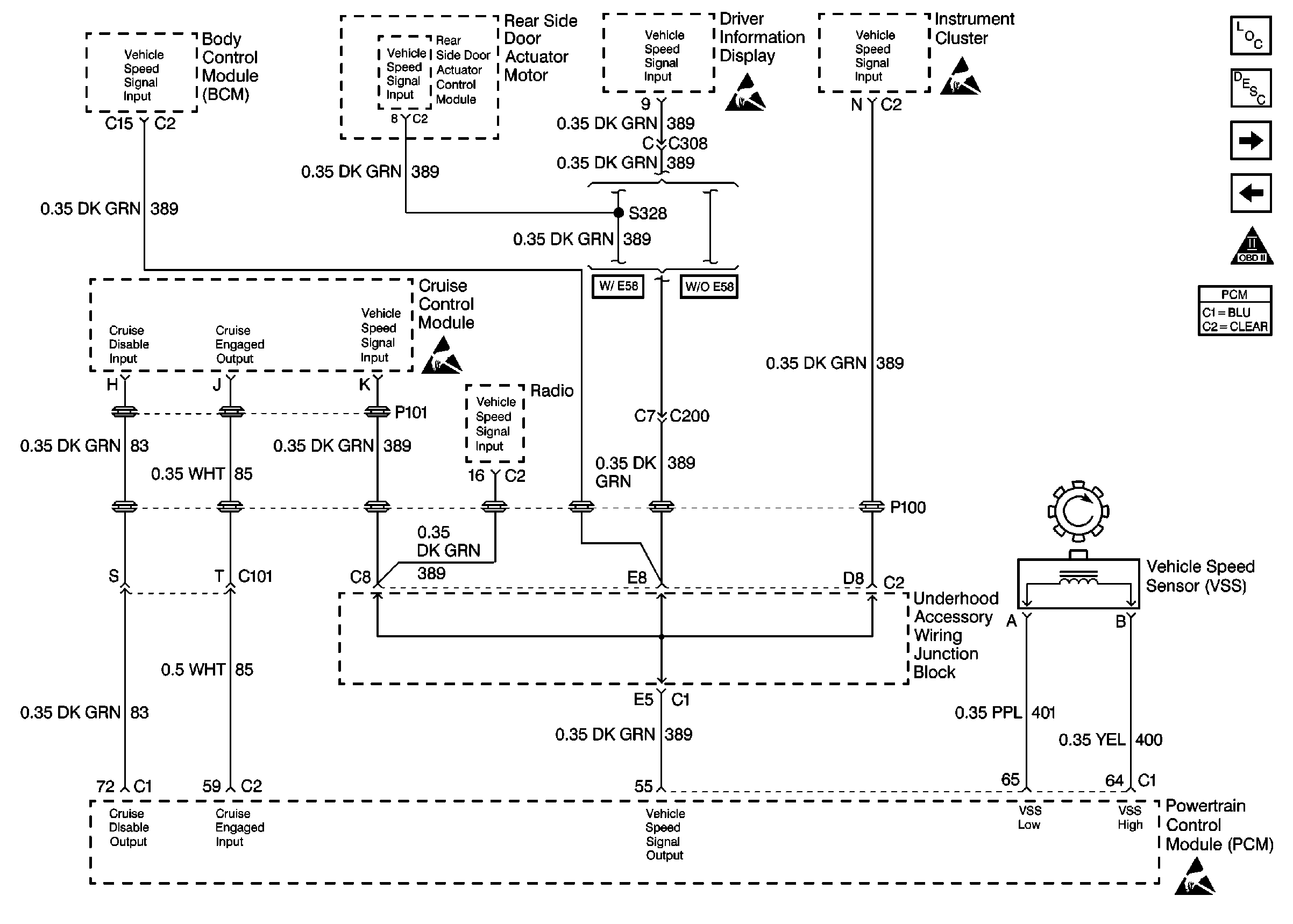
🢒 Vehicle Speed Sensor
Vehicle Speed Sensor
VSS
Engine Controls Components
Powertrain Control Module Description
Automatic Transaxle (1 of 2)
Coolant Fans
OBD II Symbol Description Notice
Engine Controls Connector End Views
ESD Notice
ESD Notice
ESD Notice