GM Service Manual Online
For 1990-2009 cars only
Makes
🢒
Chevrolet
🢒
2000
🢒
Venture Ext.
🢒
Body and Accessories
🢒
Theft Deterrent
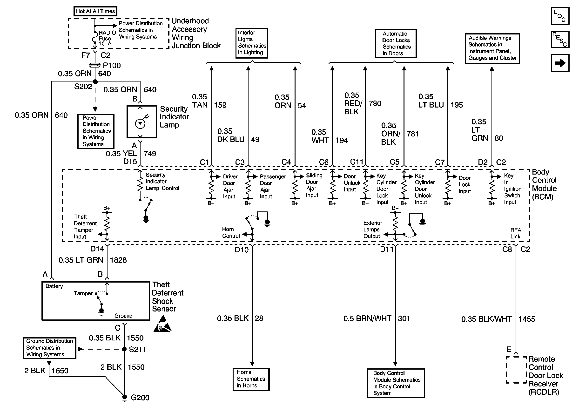
🢒 Theft Deterrent System Schematics
Figure
1:
Cell 133: G200, G302
Theft Deterrent System Components
Content Theft Deterrent (CTD) Circuit Description
Pass Key III Module
00 UVAN IP Aud Warning Schematic Figure SIO
Door Lock Switches
Interior Lights Schematics (Cell 114: Door Locks, Sliding Door Jamb SwiTches, Liftgate Door Lock)
EBCM, BATT Main 1 and Radio Fuses
EBCM, BATT Main 1 and Radio Fuses
Cell 14: G200
Handling ESD Sensitive Parts Notice
Horns
Cell 51: BCM: Ignition Input, Door Locks, Exterior Lamps Output
Figure
2:
Pass Key III Module
Theft Deterrent System Components
Vehicle Theft Deterrent (VTD) Description
Cell 133: G200, G302
DLC Schematic
Stop Lamp, Hazard, and Pass Key Fuses, FRT HVAC MI BLWR and Headlamp Circuit Breakers
IGN, SIR, T/S/G, Cruise, and PCM/Pass Key 1 Cluster Fuses
IGN, SIR, T/S/G, Cruise, and PCM/Pass Key 1 Cluster Fuses
Cell 14: G200