GM Service Manual Online
For 1990-2009 cars only

Exterior Lights Schematics Domestic

Figure 1:

Hazard Lamp/Turn Signal Flasher and Turn Signal Switch


Object Number: 690262  Size: FS
Head Up Display Schematic
IGN 1, SDM, T/SIG, CRUISE and PCM PASS KEY/CLUSTER Fuses
Junction Block - Underhood, STOPLAMP, HAZARD, PASSKEY, FRT HVAC HI BLWR and HEADLAMP Circuit Breakers
DRL Ambient Light Sensor and DRL Control Module
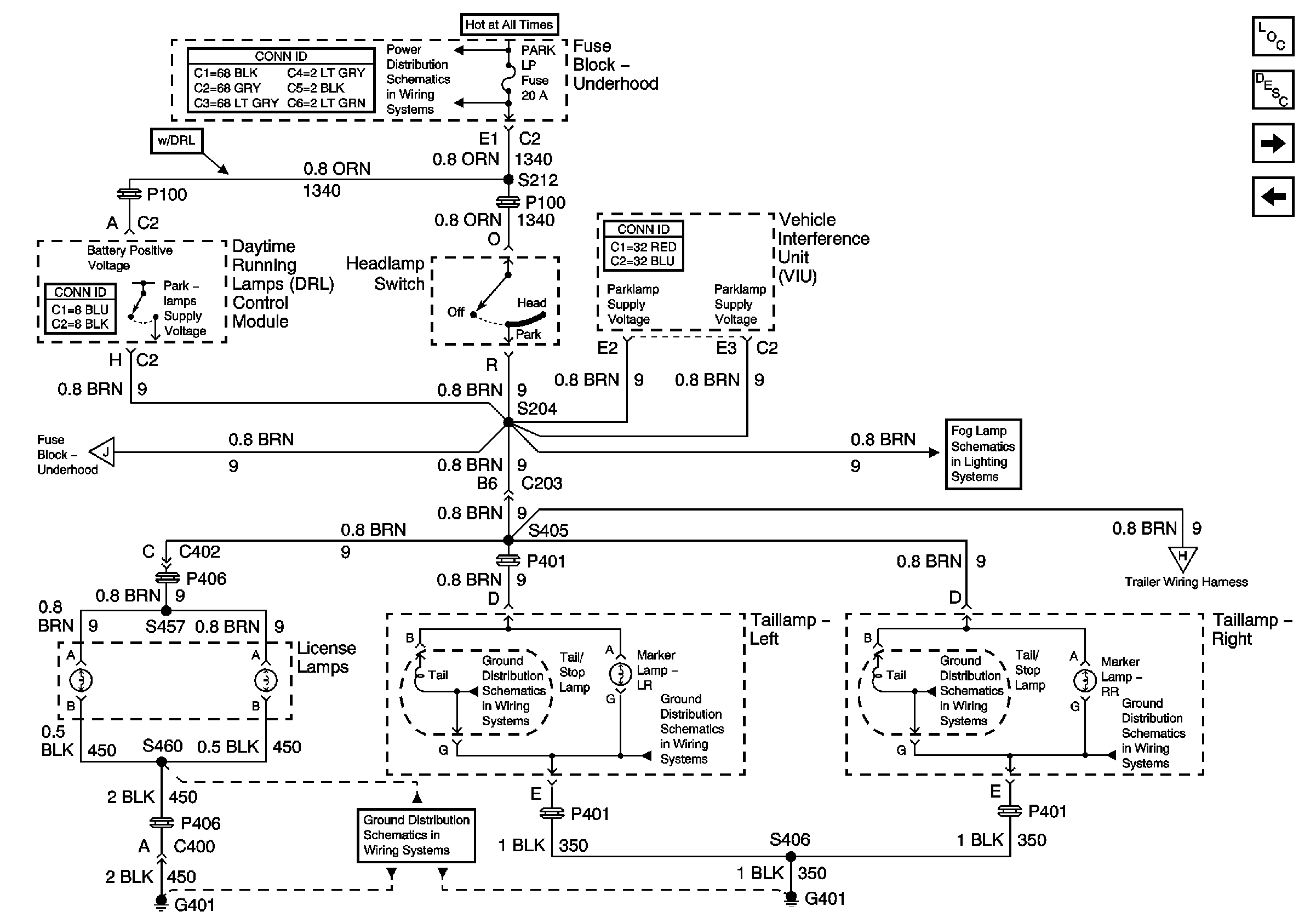
Taillamps, Side Markers and Park/Turnlamps
Taillamps, Side Markers and Park/Turnlamps
DRL Ambient Light Sensor and DRL Control Module
Master Electrical Component List
Exterior Lighting Systems Description and Operation
Stoplamp Switch and Center High Mounted Stop Lamp
Figure 2:

Stoplamp Switch and Center High Mounted StopLamp


Object Number: 690271  Size: FS
Junction Block - Underhood, STOPLAMP, HAZARD, PASSKEY, FRT HVAC HI BLWR and HEADLAMP Circuit Breakers
EBCM, PCM and Stoplamp Switch
Cruise Control
G401
Trailer Wiring, Power and Ground
Master Electrical Component List
Exterior Lighting Systems Description and Operation
License Lamps and Relay Center
Hazard Lamp/Turn Signal Flasher and Turn Signal Switch
Figure 3:

Taillamps, Side Markers and Park/Turnlamps


Object Number: 690305  Size: FS
Hazard Lamp/Turn Signal Flasher and Turn Signal Switch
BCM and Power
Hazard Lamp/Turn Signal Flasher and Turn Signal Switch
Trailer Wiring, Power and Ground
G401
G200 (1 of 3)
G101 and G102
DID Switch, Power, Ground, and DLC
G401
License Lamps and Relay Center
Master Electrical Component List
Exterior Lighting Systems Description and Operation
DRL Ambient Light Sensor and DRL Control Module
License Lamps and Relay Center
Figure 4:

Side Mirror Turn Indicator Lights


Object Number: 762372  Size: FS
Figure 5:

License Lamps and Relay Center


Object Number: 690310  Size: FS
EBCM, BATT MAIN 1, RADIO and PARK LP Fuses
Fog Lights
G401
Master Electrical Component List
Exterior Lighting Systems Description and Operation
Taillamps, Side Markers and Park/Turnlamps
Stoplamp Switch and Center High Mounted Stop Lamp
Figure 6:

DRL Ambient Light Sensor and DRL Control Module


Object Number: 690317  Size: FS
Hardwire Indicators
Park Brake Indicator Switch and DRL Abient Light Sensor
Hazard Lamp/Turn Signal Flasher and Turn Signal Switch
Hazard Lamp/Turn Signal Flasher and Turn Signal Switch
Park Brake Indicator Switch and DRL Abient Light Sensor
Park Brake Indicator Switch and DRL Abient Light Sensor
Park Brake Indicator Switch and DRL Abient Light Sensor
G200 (1 of 3)
G101 and G102
Master Electrical Component List
Exterior Lighting Systems Description and Operation
Trailer Wiring, Power and Ground
Taillamps, Side Markers and Park/Turnlamps
Figure 7:

Trailer Wiring, Power and Ground


Object Number: 690393  Size: FS
License Lamps and Relay Center
Taillamps, Side Markers and Park/Turnlamps
Taillamps, Side Markers and Park/Turnlamps
Stoplamp Switch and Center High Mounted Stop Lamp
BATT MAIN 2, ELC/TRAILER, RR DEFOG, RR FOG LP Fuses and PWR/HEATED SEAT PSD Circuit Breaker
BATT MAIN 2, ELC/TRAILER, RR DEFOG, RR FOG LP Fuses and PWR/HEATED SEAT PSD Circuit Breaker
G401
G401
Master Electrical Component List
Exterior Lighting Systems Description and Operation
Backup Lights
DRL Ambient Light Sensor and DRL Control Module
Figure 8:

Backup Lights


Object Number: 690399  Size: FS
RAP Relay Junction Block - Underhood, ECM SENSE, B/U LAMP, ALT/SENSE and AIR Fuses
G401 and G402
G401 and G402
G401
Master Electrical Component List
Exterior Lighting Systems Description and Operation
Trailer Wiring, Power and Ground

Exterior Lights Schematics Export

Figure 1:

Export Hazard Lamp/Turn Signal Flasher and Turn Signal Switch


Object Number: 690408  Size: FS
G200 (1 of 3)
IGN 1, SDM, T/SIG, CRUISE and PCM PASS KEY/CLUSTER Fuses
Junction Block - Underhood, STOPLAMP, HAZARD, PASSKEY, FRT HVAC HI BLWR and HEADLAMP Circuit Breakers
Export Turn and Side Marker Lamps
Export Turn and Side Marker Lamps
Export Turn and Side Marker Lamps
Export Turn and Side Marker Lamps
Master Electrical Component List
Exterior Lighting Systems Description and Operation
Export Turn and Side Marker Lamps
Figure 2:

Export Turn and Side Marker Lamps


Object Number: 690419  Size: FS
Export Hazard Lamp/Turn Signal Flasher and Turn Signal Switch
Export Hazard Lamp/Turn Signal Flasher and Turn Signal Switch
BCM and Power
Export Hazard Lamp/Turn Signal Flasher and Turn Signal Switch
Export Hazard Lamp/Turn Signal Flasher and Turn Signal Switch
Export Trailer Wiring, Power and Ground
G401
G101 and G102
Export Trailer Wiring, Power and Ground
G401
G101 and G102
G101 and G102
Master Electrical Component List
Exterior Lighting Systems Description and Operation
Export Headlamp Position Lamps/License Lamps
Export Hazard Lamp/Turn Signal Flasher and Turn Signal Switch
Figure 3:

Export Headlamp Position Lamps/License Lamps


Object Number: 690421  Size: FS
EBCM, BATT MAIN 1, RADIO and PARK LP Fuses
BCM and Power
Taillamps, Side Markers and Park/Turnlamps
G401
Export Taillamps
Master Electrical Component List
Exterior Lighting Systems Description and Operation
Export Taillamps
Export Turn and Side Marker Lamps
Figure 4:

Export Taillamps


Object Number: 690424  Size: FS
Export Headlamp Position Lamps/License Lamps
Export Trailer Wiring, Power and Ground
Export Trailer Wiring, Power and Ground
G401 and G402
Master Electrical Component List
Exterior Lighting Systems Description and Operation
Export Stoplamps and CHMSL
Export Headlamp Position Lamps/License Lamps
Figure 5:

Export Stoplamps and CHMSL


Object Number: 690427  Size: FS
Junction Block - Underhood, STOPLAMP, HAZARD, PASSKEY, FRT HVAC HI BLWR and HEADLAMP Circuit Breakers
EBCM, PCM and Stoplamp Switch
Cruise Control
Export Trailer Wiring, Power and Ground
G401
Master Electrical Component List
Exterior Lighting Systems Description and Operation
Export Trailer Wiring, Power and Ground
Export Taillamps
Figure 6:

Export Trailer Wiring, Power and Ground


Object Number: 690430  Size: FS
BATT MAIN 2, ELC/TRAILER, RR DEFOG, RR FOG LP Fuses and PWR/HEATED SEAT PSD Circuit Breaker
Export Taillamps
Export Taillamps
Export Turn and Side Marker Lamps
Export Turn and Side Marker Lamps
Export Stoplamps and CHMSL
Export Rear Fog Lights
G401
BATT MAIN 2, ELC/TRAILER, RR DEFOG, RR FOG LP Fuses and PWR/HEATED SEAT PSD Circuit Breaker
G401
Master Electrical Component List
Exterior Lighting Systems Description and Operation
Export Backup Lights
Export Stoplamps and CHMSL
Figure 7:

Export Backup Lights


Object Number: 690436  Size: FS
RAP Relay Junction Block - Underhood, ECM SENSE, B/U LAMP, ALT/SENSE and AIR Fuses
IGN 1, SDM, T/SIG, CRUISE and PCM PASS KEY/CLUSTER Fuses
G401 and G402
G401 and G402
G401
G200 (1 of 3)
Master Electrical Component List
Exterior Lighting Systems Description and Operation
Export Trailer Wiring, Power and Ground