GM Service Manual Online
For 1990-2009 cars only
Makes
🢒
Chevrolet
🢒
2001
🢒
Venture Ext.
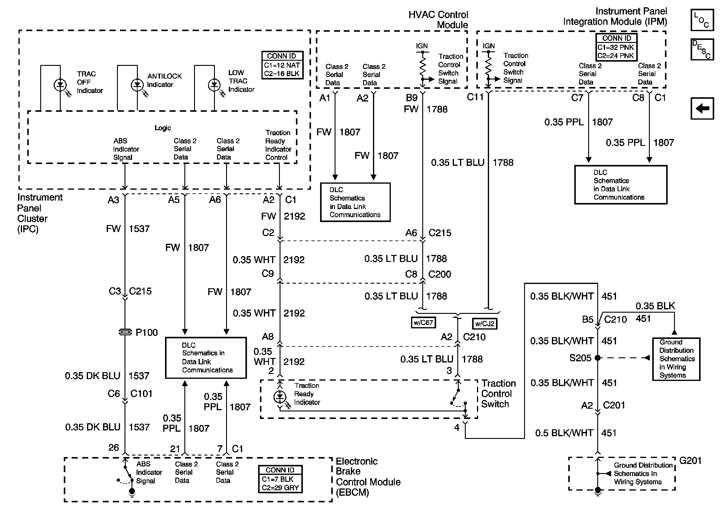
🢒 Traction Control Switch (NW9) and ABS Indicators
Traction Control Switch (NW9) and ABS Indicators
Traction Control Switch (NW9) and ABS Indicators
Master Electrical Component List
Class 2 Serial Data
Class 2 Serial Data
Class 2 Serial Data
Traction Control (NW9) and Variable Effort Steering (NV8)
G201 (2 of 2)
G201 (2 of 2)