GM Service Manual Online
For 1990-2009 cars only
Makes
🢒
Chevrolet
🢒
2005
🢒
Venture - 4WD
🢒
Vehicle Control Systems
🢒
Vehicle DTC Information
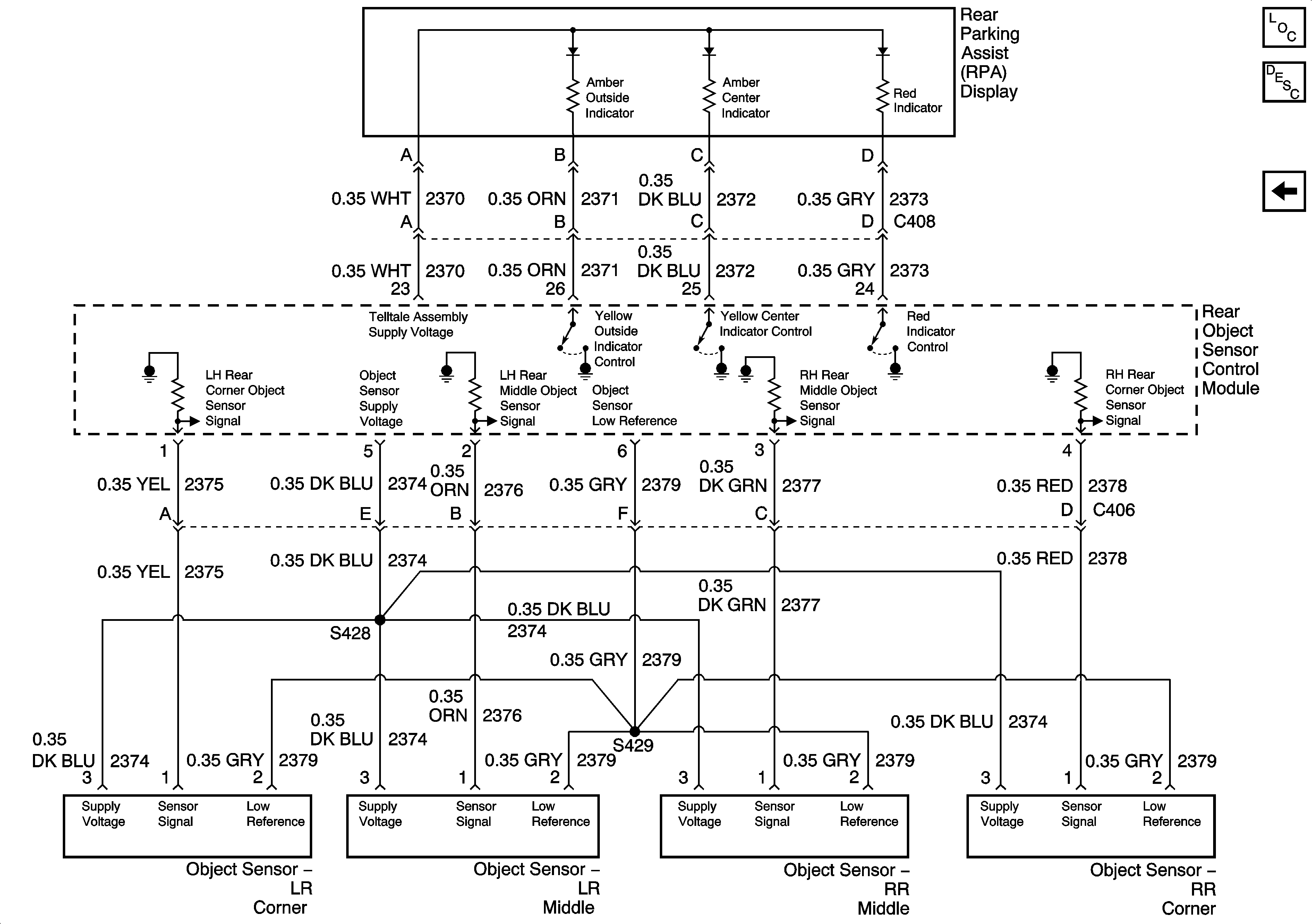
🢒 Rear Parking Assist Schematics
Figure
1:
Rear Object Sensor Control Module, Power and Ground
Master Electrical Component List
Object Detection Description and Operation
Object Sensors
IGN Main 1, SDM, T/SIG, CRUISE and PCM PASS KEY/CLUSTER Fuses
IGN Main 1, SDM, T/SIG, CRUISE and PCM PASS KEY/CLUSTER Fuses
IGN Main 1, SDM, T/SIG, CRUISE and PCM PASS KEY/CLUSTER Fuses
Engine Data Sensors - MAF and VSS
G302, Page 1 of 3
G302, Page 1 of 3
Backup Lamps
G402
Figure
2:
Object Sensors
Master Electrical Component List
Object Detection Description and Operation
Rear Object Sensor Control Module, Power and Ground