GM Service Manual Online
For 1990-2009 cars only
Makes
🢒
Chevrolet
🢒
2006
🢒
Vivant
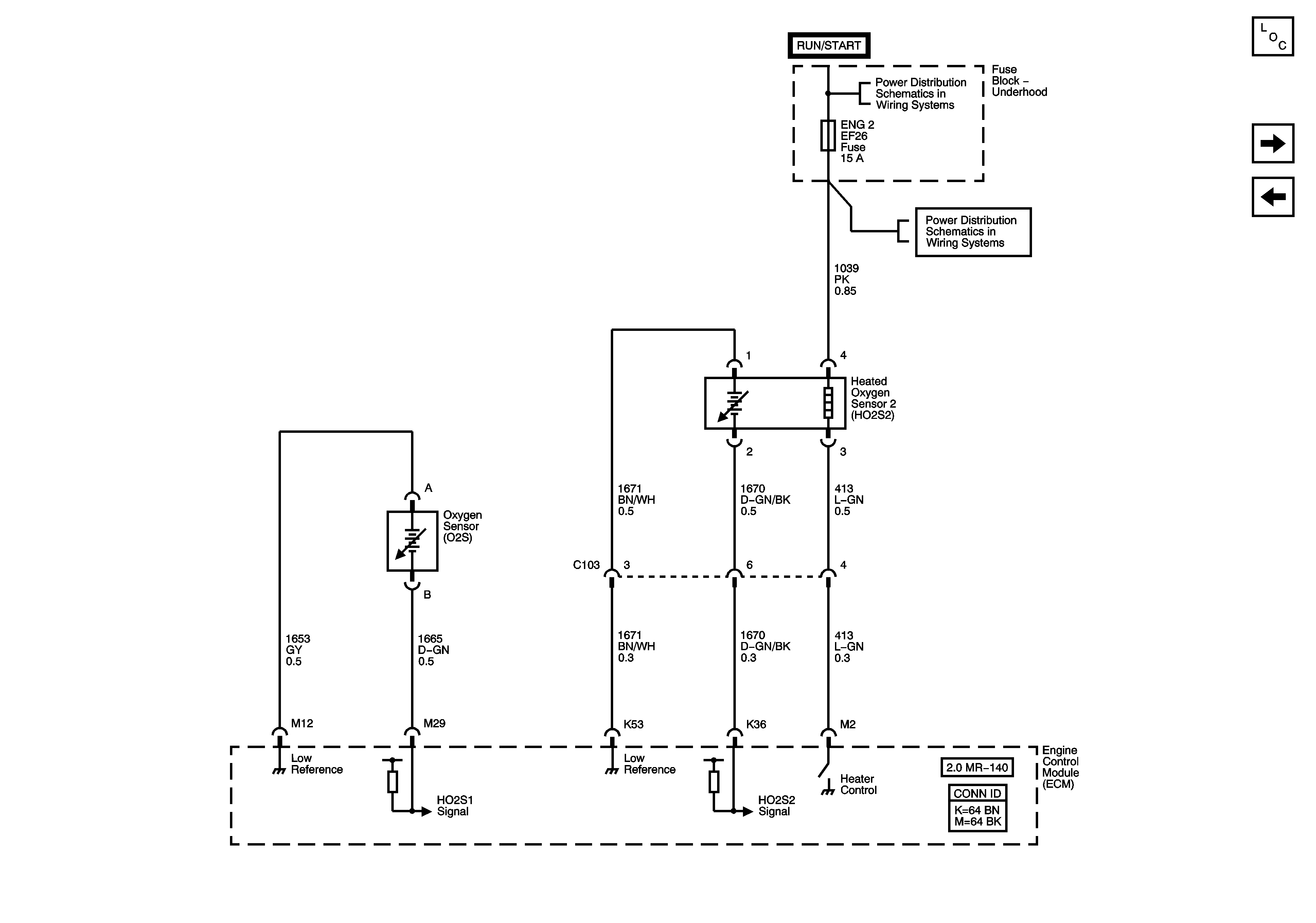
🢒 Oxygen Sensors (O2S)
Oxygen Sensors (O2S)
Oxygen Sensors (O2S)
Master Electrical Component List
Ignition Controls - Ignition System
Engine Data Sensors
ENGINE MAIN and FUEL PUMP Fuses (MR-140)