GM Service Manual Online
For 1990-2009 cars only
Makes
🢒
GMC_Truck
🢒
2008
🢒
Acadia - 2WD
🢒
Power and Signal Distribution
🢒
Data Communications
🢒 Cigar Lighter/Power Outlet Schematics
Figure
1:
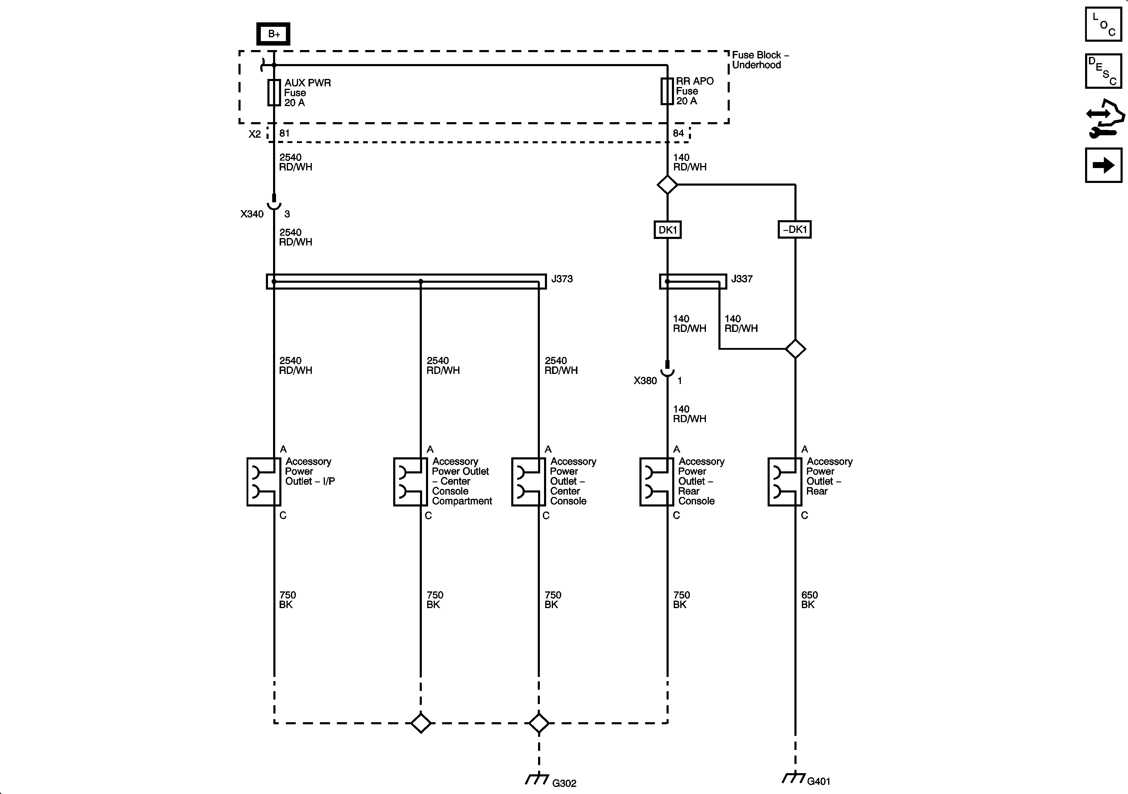
DC Power
Master Electrical Component List
Power Outlets Description and Operation
Control Module References
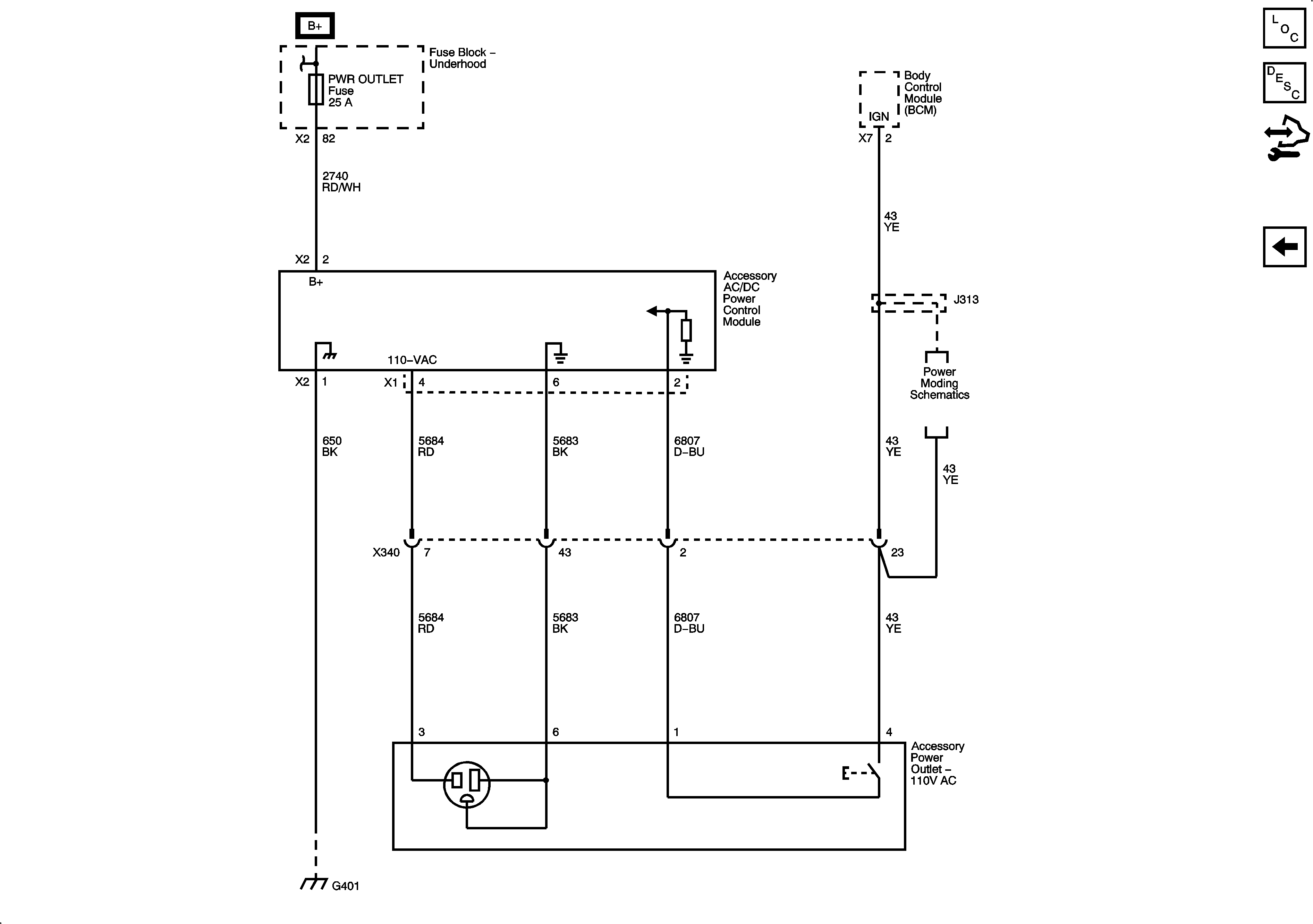
AC Power (KV1)
Figure
2:
AC Power (KV1)
Master Electrical Component List
Power Outlets Description and Operation
Control Module References
DC Power