GM Service Manual Online
For 1990-2009 cars only
Makes
🢒
GMC_Truck
🢒
2008
🢒
Envoy - 4WD
🢒
Diagnostic Navigation
🢒
Vehicle Diagnostic Information
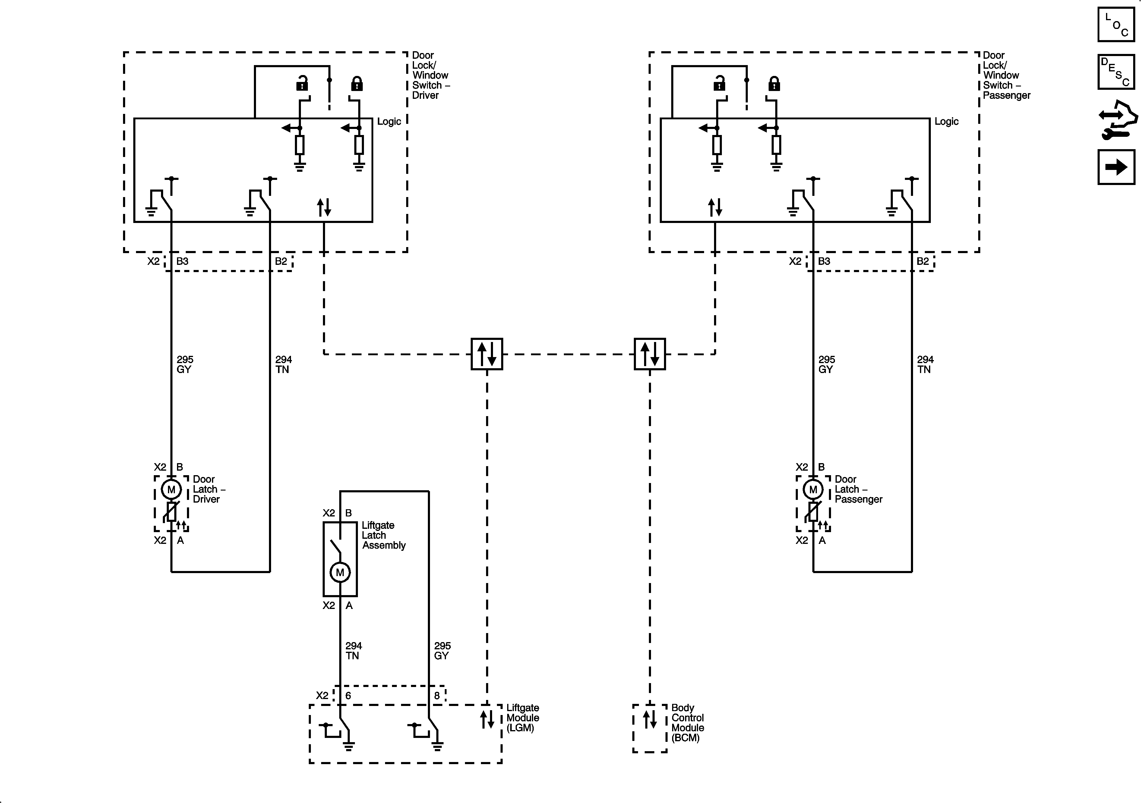
🢒 Door Lock/Indicator Schematics
Figure
1:
Front Doors and Liftgate
Master Electrical Component List
Door Ajar Indicator Description and Operation
Control Module References
Rear Doors
Figure
2:
Rear Doors
Master Electrical Component List
Door Ajar Indicator Description and Operation
Control Module References
Front Doors and Liftgate