GM Service Manual Online
For 1990-2009 cars only

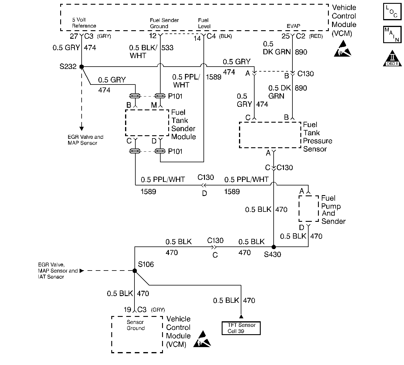
Object Number: 68562  Size: LF
Engine Controls Components
4.3L VCM, SENSORS
OBD II Symbol Description Notice
Handling ESD Sensitive Parts Notice

Circuit Description

The Fuel Level sensor is an important input to the VCM for the Enhanced Evaporative System Diagnostic. The VCM needs the fuel level information in order to know the volume of fuel in the tank. The fuel level affects the rate of change in the air pressure in the EVAP system. Several of the Enhanced Evaporative System Diagnostic sub-test are dependent upon the correct fuel level information. The diagnostic will not run when the tank is greater than 85% or less than 15% full. (This sensor signal disables the misfire when the fuel levels are less than 15%). This DTC is a type D DTC.

Conditions for Setting the DTC

    • The Fuel Tank Slosh Test is completed.
    • The Fuel Tank Main Level Test is completed.
    • The Fuel Tank Level Data is valid.
    • The Fuel Level signal voltage is less than 0.39 volts for a period greater than 20 seconds.

Action Taken When the DTC Sets

    • The control module stores the DTC in history after the first failure but will not illuminate the malfunction indicator lamp (MIL).
    • The control module records the operating conditions at the time the diagnostic fails. The control module stores the failure information in the scan tools Freeze Frame/Failure Records.

Conditions for Clearing the MIL/DTC

The VCM turns OFF the MIL after 3 consecutive driving trips without a fault condition present. A history DTC will clear if no fault conditions have been detected for 40 warm-up cycles (the coolant temperature has risen 22°C (40°F) from the start-up coolant temperature and the engine coolant temperature exceeds 71°C (160°F) during that same ignition cycle) or the scan tool clearing feature has been used.

Test Description

The numbers below refer to the step numbers in the diagnostic table.

  1. This step checks the wiring, connections, and the VCM.

  2. This step checks the wiring, connections, and the VCM.

  3. This step checks the wiring, connections, and the VCM.

Step

Action

Value(s)

Yes

No

1

Was the On-Board Diagnostic (OBD) System Check performed?

--

Go to Step 2

Go to Powertrain On Board Diagnostic (OBD) System Check

2

  1. Install the scan tool.
  2. Observe the fuel level on the scan tool.

Does the scan tool display the specified value?

0%-1%

Go to Step 4

Go to Step 3

3

Refer to Fuel Level Sender Guage Module Diagnosis in section 8A.

--

--

--

4

With a DVM to ground, probe the fuel level sensor input at the Fuel Level Sender Gauge Module.

Is the voltage less than the specified value?

0.13V

Go to Step 5

Go to Step 6

5

Check for a open in the fuel level sensor input circuit.

Was a problem found?

--

Go to Step 9

Go to Step 6

6

With a DVM to ground, probe the fuel level output at the Fuel Level Sender Gauge Module.

Is the voltage less than the specified value?

0.13V

Go to Step 7

Go to Step 8

7

Check for a open in the fuel level output circuit.

Was a problem found?

--

Go to Step 10

Go to Step 8

8

With a DVM to ground, probe the fuel level module output at the Fuel Level Sender Gauge Module.

Is the voltage greater than the specified value?

2.9V

Go to Step 11

Go to Step 12

9

Repair the open in the fuel level sensor input circuit.

Is the action complete?

--

Go to Step 13

--

10

Repair the open in the fuel level output circuit.

Is the action complete?

--

Go to Step 13

11

Repair the short to voltage in the fuel level module output circuit.

Is the action complete?

--

Go to Step 13

--

12

Replace the VCM.

Important: If the VCM is faulty, program the new VCM. Refer to VCM Replacement/Programming .

Is the action complete?

--

Go to Step 13

--

13

  1. Using the scan tool, select the DTC and the Clear Info.
  2. Start the engine.
  3. Idle at the normal operating temperature.
  4. Select the DTC and the Specific.
  5. Enter the number which was set.
  6. Operate the vehicle within the conditions for setting this DTC as specified in the supporting text.

Does the scan tool indicate that this diagnostic Ran and Passed?

--

Go to Step 14

Go to Step 2

14

Using the scan tool, select the Capture Info and the Review Info.

Are any DTCs displayed that have not been diagnosed?

--

Go to the Applicable DTC Table

System OK