GM Service Manual Online
For 1990-2009 cars only
Makes
🢒
GMC_Truck
🢒
2003
🢒
GMC C Sierra - 2WD
🢒
Transmission/Transaxle
🢒
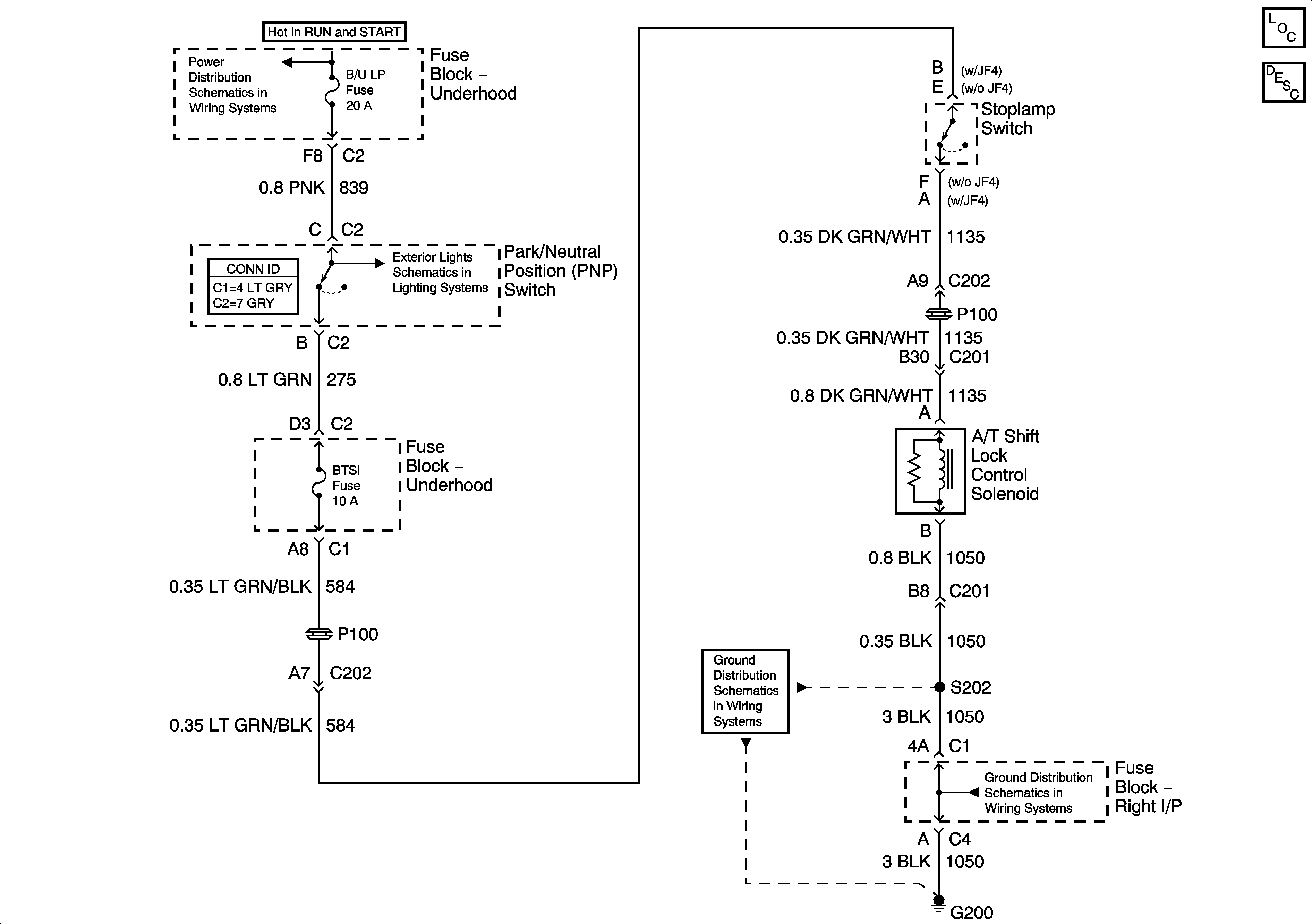
Shift Lock Control
🢒 Shift Lock Control Schematics
Master Electrical Component List
Automatic Transmission Shift Lock Control Description and Operation
IGN 1 Relay Bus, SEO 2, RR DEFOG, SEO IGN, B/U LP
Backup Lamps - GMC
G200-1 of 3
G200-1 of 3