GM Service Manual Online
For 1990-2009 cars only

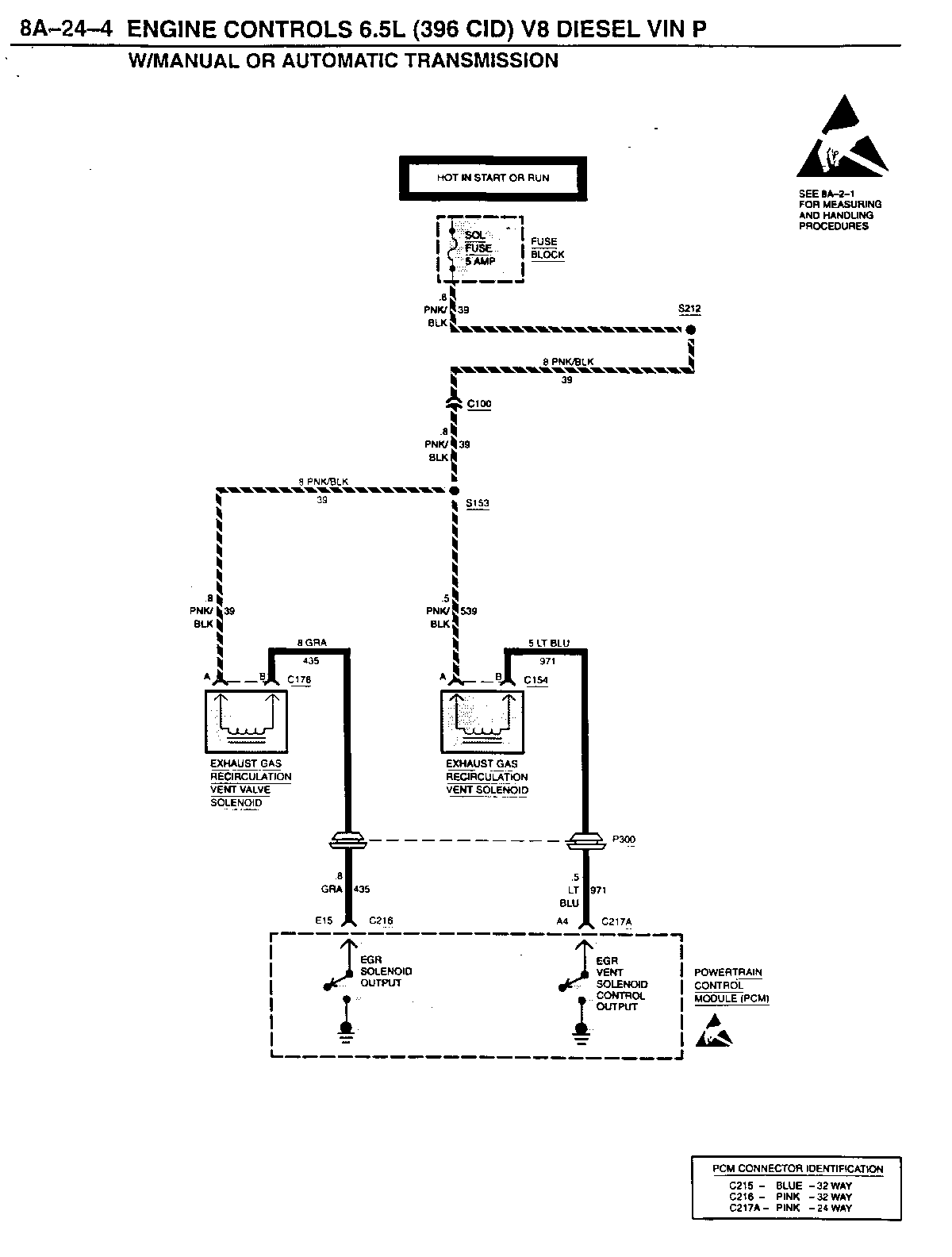
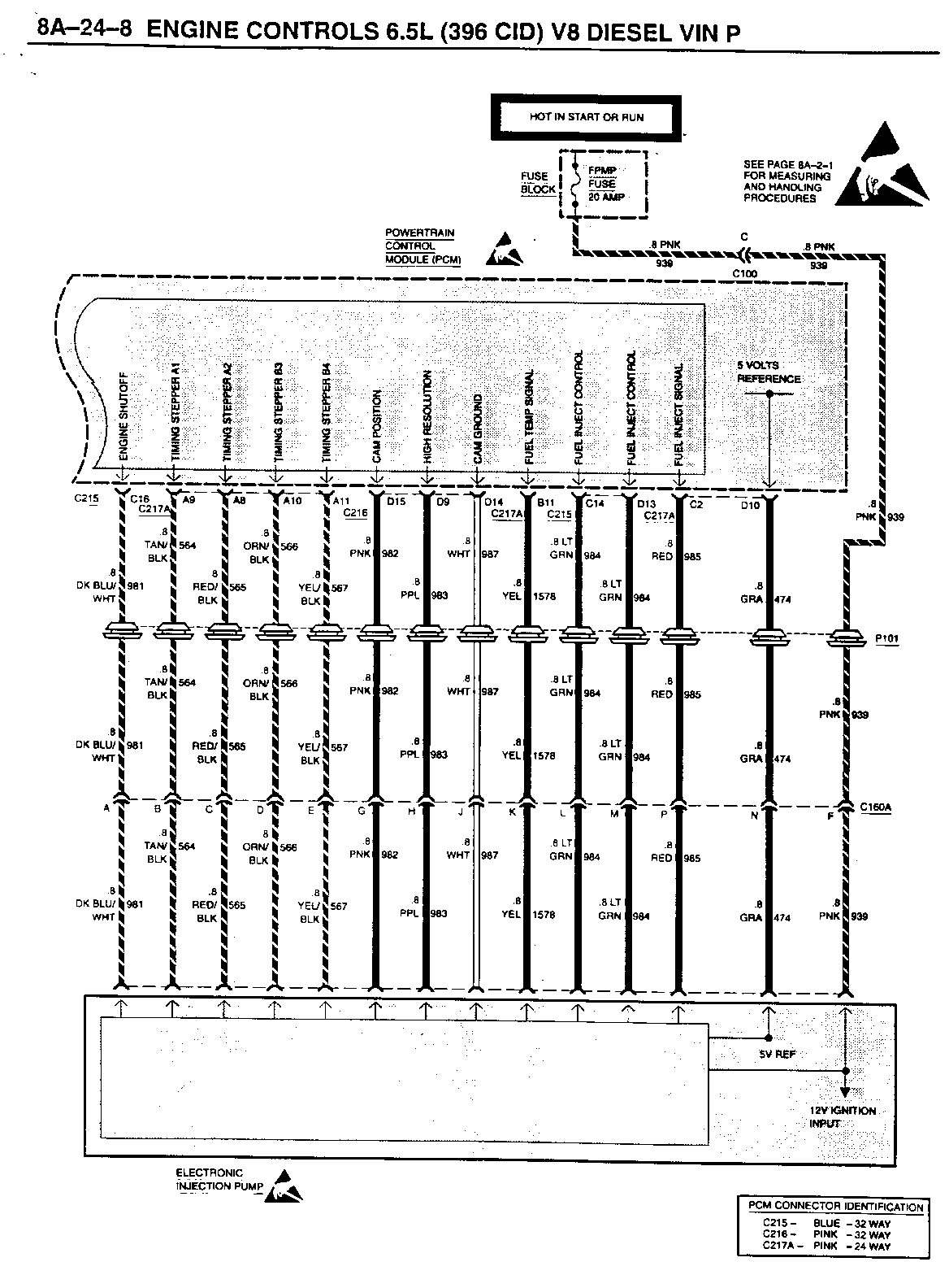
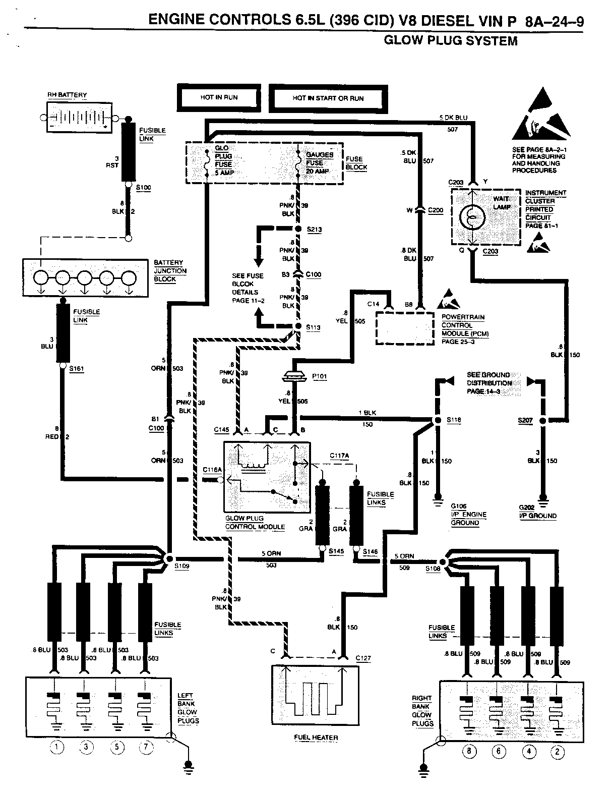
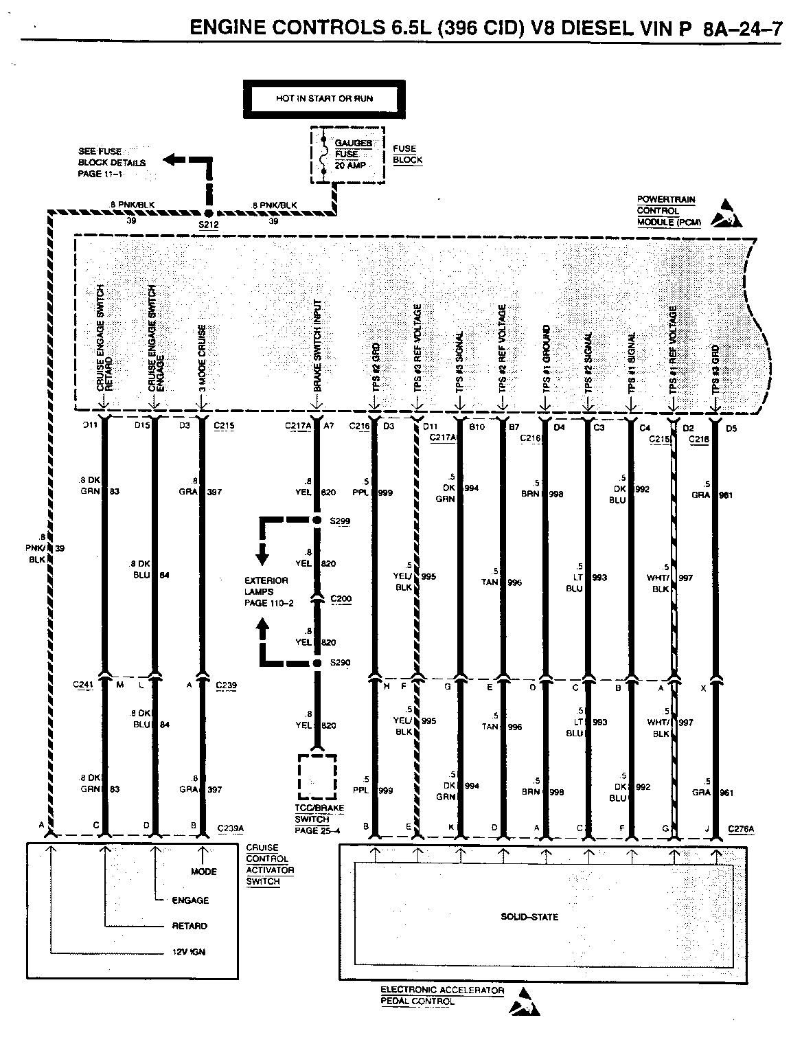
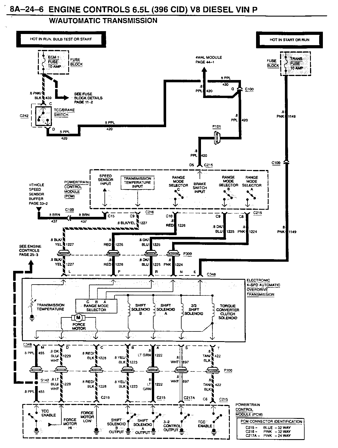
SMU - SECTION 8A-24 ENGINE CONTROLS

SUBJECT: SERVICE MANUAL UPDATE - SECTION 8A-24 - ENGINE CONTROLS

MODELS: 1994 CHEVROLET AND GMC TRUCK G VANS WITH 6.5L V8 DIESEL ENGINE (VIN P - RPO L49)

THE FOLLOWING REPRESENTS NEW INFORMATION FOR SECTION 8A-24 UNDER ENGINE CONTROLS 6.5L (396 CID) V8 DIESEL VIN P OF THE 1994 G VAN MODELS ELECTRICAL DIAGNOSIS MANUAL, NATP-9445.

FIGURES: 0 ATTACHMENTS: 12


Object Number: 77203  Size: FS


Object Number: 76772  Size: FS


Object Number: 76412  Size: FS


Object Number: 76411  Size: FS


Object Number: 76771  Size: FS


Object Number: 76770  Size: FS


Object Number: 77828  Size: FS


Object Number: 77202  Size: FS


Object Number: 76194  Size: FS


Object Number: 76769  Size: FS


Object Number: 77827  Size: FS


Object Number: 81125  Size: FS

GENERAL MOTORS BULLETINS ARE INTENDED FOR USE BY PROFESSIONAL TECHNICIANS, NOT A "DO-IT-YOURSELFER". THEY ARE WRITTEN TO INFORM THOSE TECHNICIANS OF CONDITIONS THAT MAY OCCUR ON SOME VEHICLES, OR TO PROVIDE INFORMATION THAT COULD ASSIST IN THE PROPER SERVICE OF A VEHICLE. PROPERLY TRAINED TECHNICIANS HAVE THE EQUIPMENT, TOOLS, SAFETY INSTRUCTIONS AND KNOW-HOW TO DO A JOB PROPERLY AND SAFELY. IF A CONDITION IS DESCRIBED, DO NOT ASSUME THAT THE BULLETIN APPLIES TO YOUR VEHICLE, OR THAT YOUR VEHICLE WILL HAVE THAT CONDITION. SEE A GENERAL MOTORS DEALER SERVICING YOUR BRAND OF GENERAL MOTORS VEHICLE FOR INFORMATION ON WHETHER YOUR VEHICLE MAY BENEFIT FROM THE INFORMATION.

COPYRIGHT 1994 GENERAL MOTORS CORPORATION. ALL RIGHTS RESERVED.