GM Service Manual Online
For 1990-2009 cars only
Makes
🢒
GMC_Truck
🢒
1999
🢒
GMC K Sierra - 4WD
🢒
HVAC
🢒
HVAC Systems - Manual
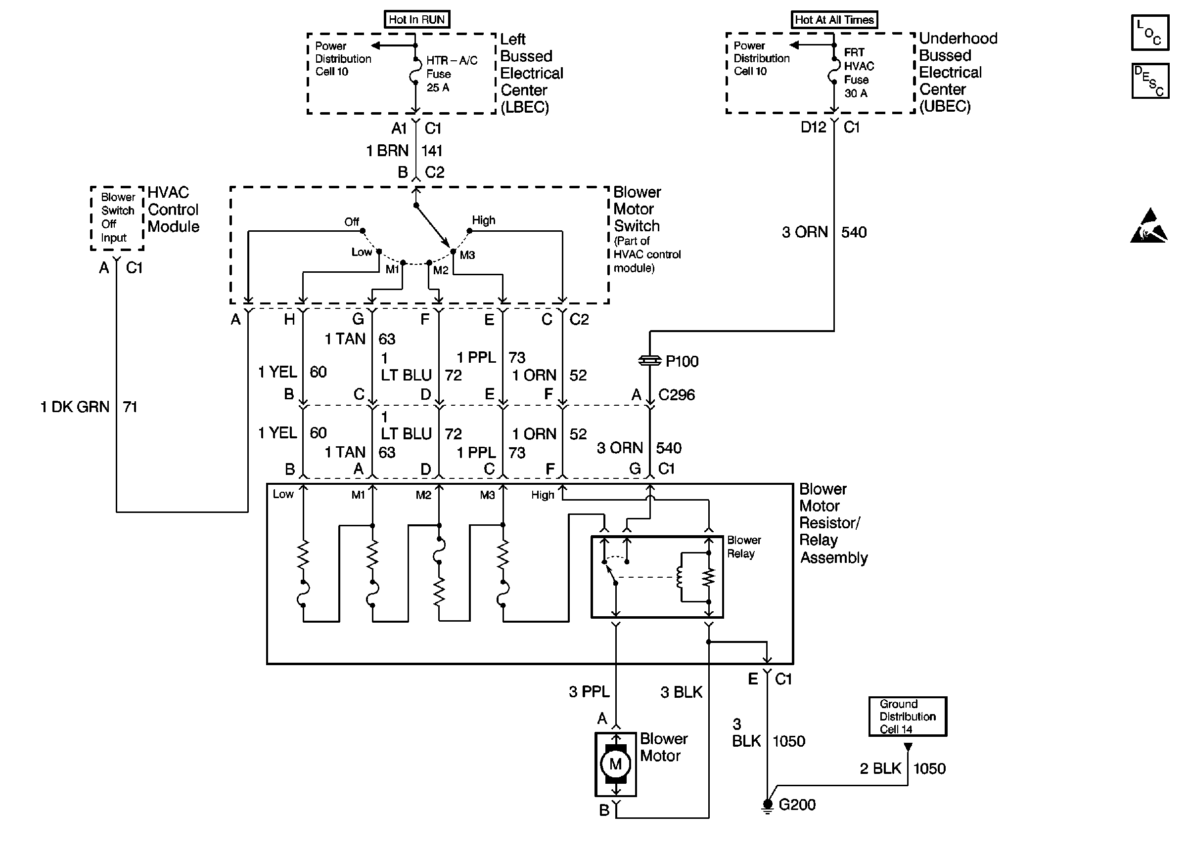
🢒 HVAC Blower Control Schematics
Cell 63
HVAC Component Views
HVAC Blower Controls Circuit Description
Handling ESD Sensitive Parts Notice
Cell 10: Underhood Bussed Electrical Center, HVAC Blower Switch
Cell 10: Underhood Bussed Electrical Center, Data Link Connector
Cell 14: Temperature Door Motor, Passenger Heated Seat Switch, Roof Marker Lamps