GM Service Manual Online
For 1990-2009 cars only
Makes
🢒
GMC_Truck
🢒
2003
🢒
GMC MD Steel Tilt (W Model)
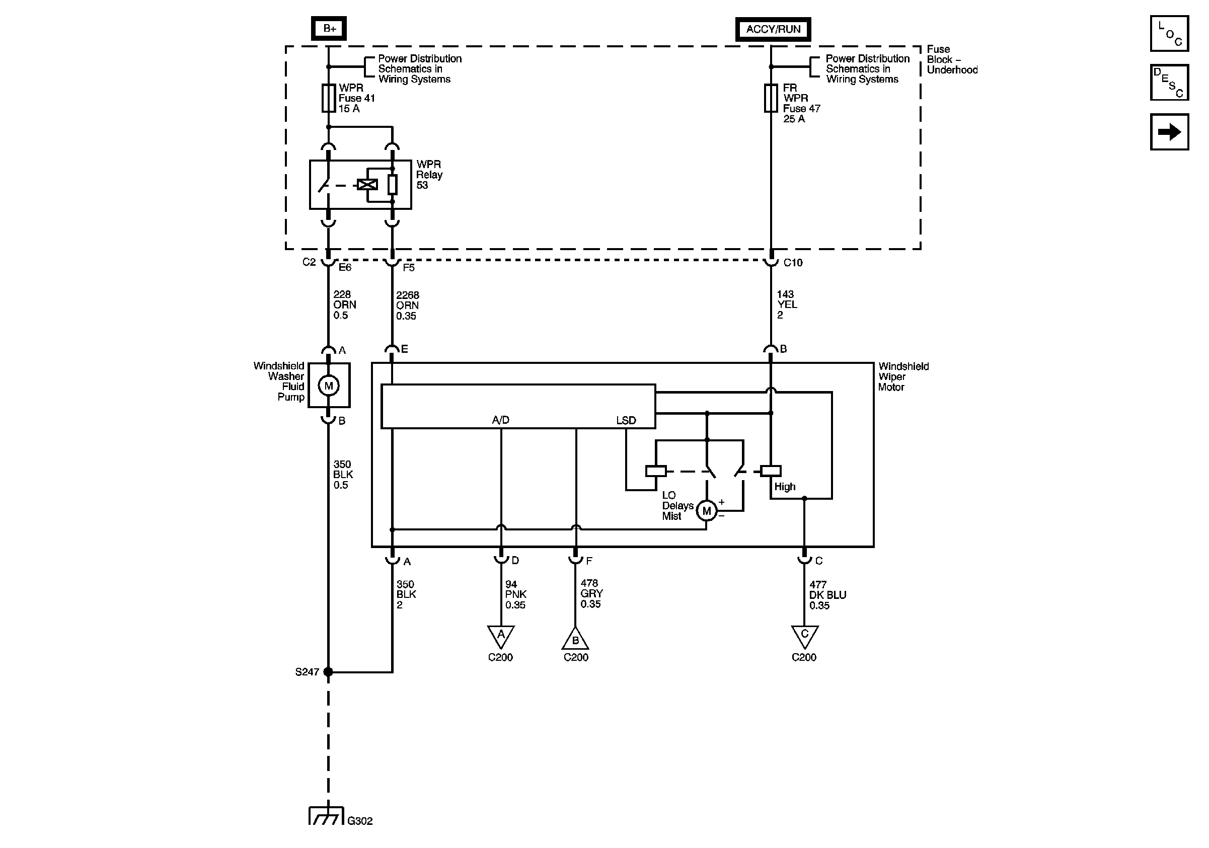
🢒 Windshield Wiper Motor and Windshield Washer Fluid Pump
Windshield Wiper Motor and Windshield Washer Fluid Pump
Windshield Wiper Motor and Windshield Washer Fluid Pump
Master Electrical Component List
Wiper/Washer System Description and Operation
Windshield Washer Switch
B+ Bus - Underhood Fuse Block
IGN B Fuse
Windshield Washer Switch
Windshield Washer Switch
Windshield Washer Switch
G302