GM Service Manual Online
For 1990-2009 cars only

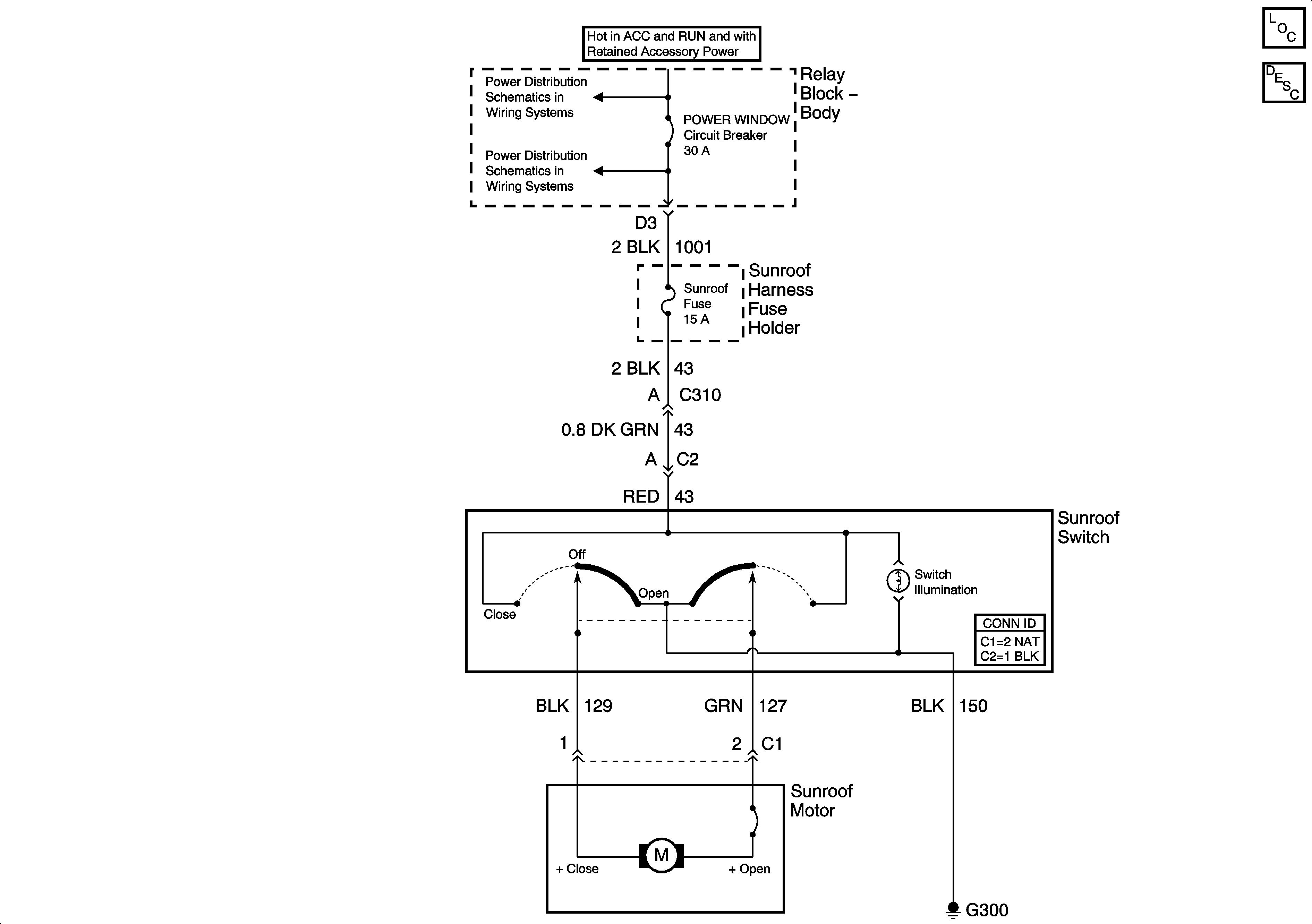
Sunroof Schematics w/o ZXR/Xtreme


Object Number: 755918  Size: FS
Master Electrical Component List
Sunroof Description and Operation Before VIN 209983
Ign ACC, RUN and RAP Bus Bar
G202 - Utility and Crew Cab

Sunroof Schematics Late Production ZXR/Xtreme


Object Number: 955482  Size: FS
POWER SEATS, POWER WINDOW Circuit Breakers and RAP Relay
Master Electrical Component List
Sunroof Description and Operation Before VIN 209983

Sunroof Schematics Early Production ZXR/Xtreme


Object Number: 1416600  Size: FS
Master Electrical Component List
Sunroof Description and Operation Before VIN 209983
Ign ACC, RUN and RAP Bus Bar
POWER SEATS, POWER WINDOW Circuit Breakers and RAP Relay