GM Service Manual Online
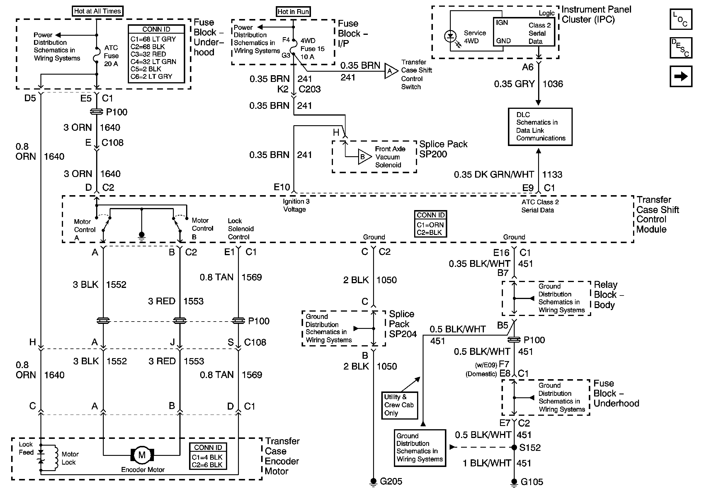
For 1990-2009 cars only
Figure 1:

Power, Ground and Transfer Case Encoder Motor


Object Number: 888394  Size: FS
Master Electrical Component List
Transfer Case Description and Operation
CRANK Fuse, Front Axle Indicator Switch, and Front Axle Vacuum Solenoid
B+ Bus Bar
Ign ACC, RUN and RAP Bus Bar
ILLUM Fuse, Shift Control Switch and Body Control Module - BCM
CRANK Fuse, Front Axle Indicator Switch, and Front Axle Vacuum Solenoid
Class 2 Serial Data
G205 - Utility and Crew Cab
G103 and G105
G103 and G105
G103 and G105
Figure 2:

CRANK Fuse, Front Axle Indicator Switch, and Front Axle Vacuum Solenoid


Object Number: 884533  Size: FS
Master Electrical Component List
Transfer Case Description and Operation
ILLUM Fuse, Shift Control Switch and Body Control Module - BCM
Power, Ground and Transfer Case Encoder Motor
CRANK and CLSTR Fuses
CRANK and CLSTR Fuses
Power, Ground and Transfer Case Encoder Motor
Figure 3:

ILLUM Fuse, Shift Control Switch and Body Control Module (BCM)


Object Number: 888396  Size: FS
Master Electrical Component List
Transfer Case Description and Operation
Transfer Case Encoder Motor and Shift Control Module
CRANK Fuse, Front Axle Indicator Switch, and Front Axle Vacuum Solenoid
LED Dimming Signal
ILLUM, STG WHL ILLUM, and PARK LP Fuses
ILLUM, STG WHL ILLUM, and PARK LP Fuses
Power, Ground and Transfer Case Encoder Motor
G203 and G204 - Utility w/Manual A/C
G203 and G204 - Pickup
G203 and G204 - Utility w/Manual A/C
G203 and G204 - Pickup
Figure 4:

Transfer Case Encoder Motor and Shift Control Module


Object Number: 755632  Size: FS
Master Electrical Component List
Transfer Case Description and Operation
Speed Sensors
ILLUM Fuse, Shift Control Switch and Body Control Module - BCM
Figure 5:

Speed Sensors


Object Number: 755633  Size: FS
Master Electrical Component List
Transfer Case Description and Operation
Transfer Case Encoder Motor and Shift Control Module
Transfer Case Control Schematic Icons
Transfer Case Control Schematic Icons
Transfer Case Control Schematic Icons
Transfer Case Control Schematic Icons
G104 and G117
G104 and G117