GM Service Manual Online
For 1990-2009 cars only

SMU - SECTION 8A - 114, INTERIOR LAMPS - REVISED

SUBJECT: SERVICE MANUAL UPDATE - SECTION 8A-114, INTERIOR LAMPS - REVISED SCHEMATICS AND DIAGNOSTIC TABLES

MODELS: 1994 CHEVROLET AND GMC M/L MODELS

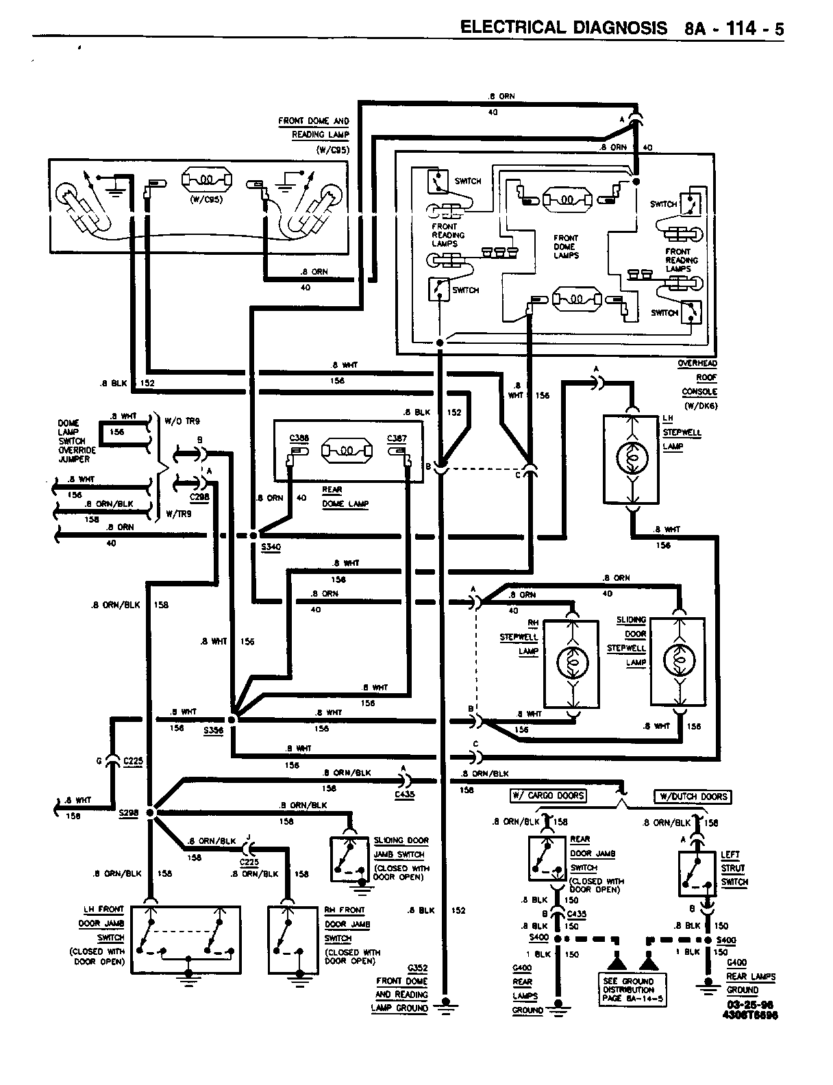
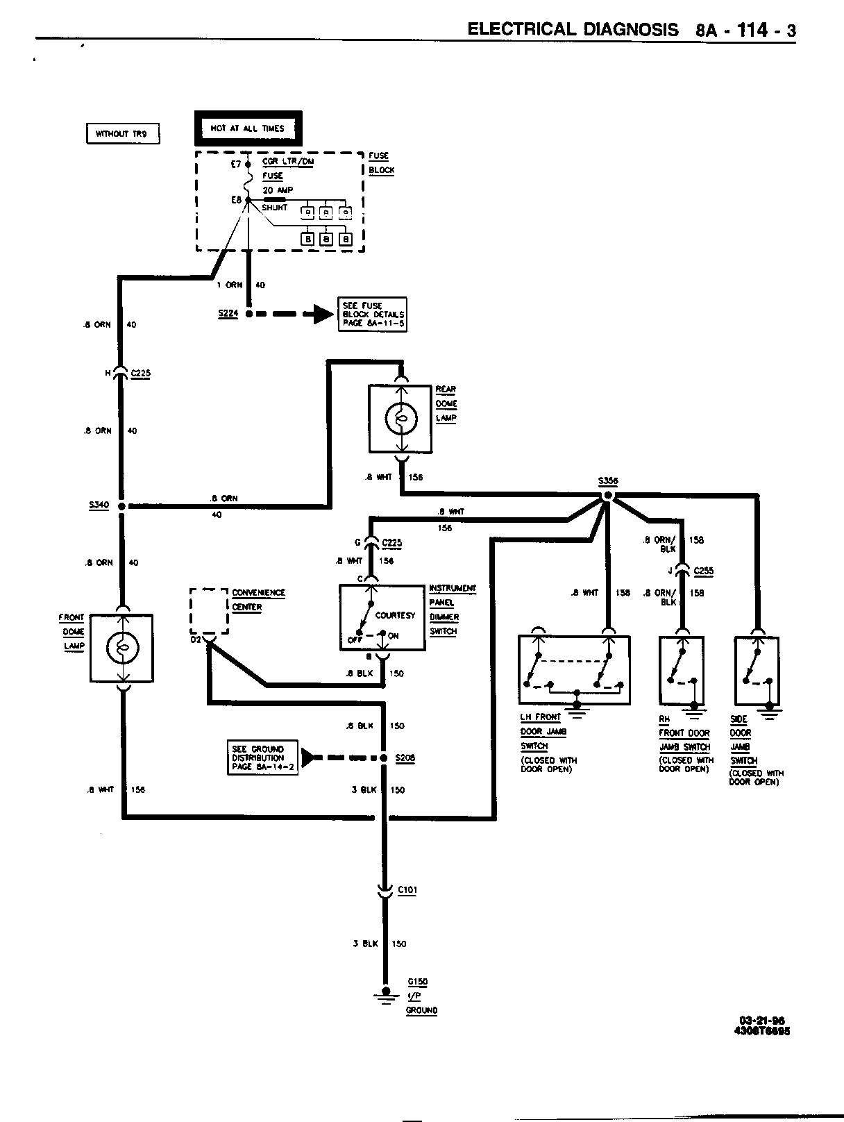
THIS BULLETIN HAS BEEN ISSUED TO REVISE PAGES 8A-114-3, 8A-114-5, 8A-114-6 AND 8A-114-7 OF THE 1994 M/L SERVICE MANUAL.

PLEASE REPLACE THE CURRENT PAGES LISTED WITH THE ATTACHMENTS INCLUDED IN THIS BULLETIN.

FIGURES: 0 ATTACHMENTS: 4


Object Number: 76163  Size: FS


Object Number: 76162  Size: FS


Object Number: 76354  Size: FS


Object Number: 76161  Size: FS

GENERAL MOTORS BULLETINS ARE INTENDED FOR USE BY PROFESSIONAL TECHNICIANS, NOT A "DO-IT-YOURSELFER". THEY ARE WRITTEN TO INFORM THOSE TECHNICIANS OF CONDITIONS THAT MAY OCCUR ON SOME VEHICLES, OR TO PROVIDE INFORMATION THAT COULD ASSIST IN THE PROPER SERVICE OF A VEHICLE. PROPERLY TRAINED TECHNICIANS HAVE THE EQUIPMENT, TOOLS, SAFETY INSTRUCTIONS AND KNOW-HOW TO DO A JOB PROPERLY AND SAFELY. IF A CONDITION IS DESCRIBED, DO NOT ASSUME THAT THE BULLETIN APPLIES TO YOUR VEHICLE, OR THAT YOUR VEHICLE WILL HAVE THAT CONDITION. SEE A GENERAL MOTORS DEALER SERVICING YOUR BRAND OF GENERAL MOTORS VEHICLE FOR INFORMATION ON WHETHER YOUR VEHICLE MAY BENEFIT FROM THE INFORMATION.

COPYRIGHT 1996 GENERAL MOTORS CORPORATION. ALL RIGHTS RESERVED.