GM Service Manual Online
For 1990-2009 cars only
Makes
🢒
GMC_Truck
🢒
2000
🢒
Savana
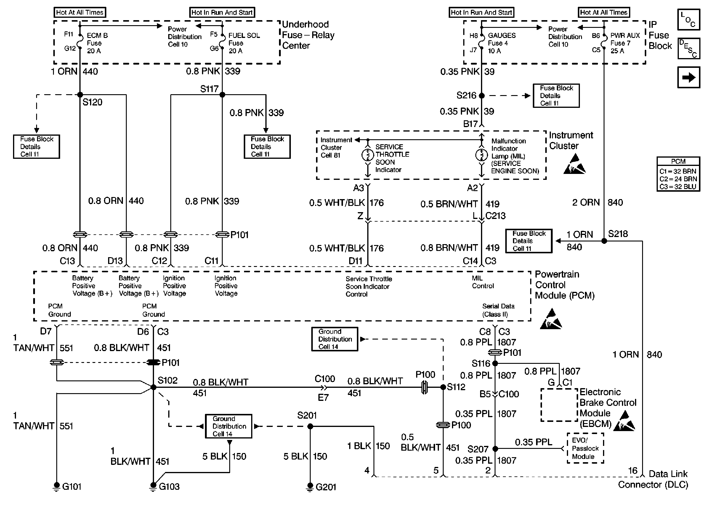
🢒 Cell 22: PWR, GND and DLC
Cell 22: PWR, GND and DLC
Cell 22: PWR, GND and DLC
Engine Controls Components
Information Sensors/Switches Description
Cell 22: Glow Plug Controls
Powertrain Control Module Connector End Views
Engine Controls Schematic Icons
Engine Controls Schematic Icons
Engine Controls Schematic Icons
Handling ESD Sensitive Parts Notice
Handling ESD Sensitive Parts Notice
Handling ESD Sensitive Parts Notice
Power Distribution Schematics
Power Distribution Schematics
Fuse Block Schematics
Fuse Block Schematics
Fuse Block Schematics
Fuse Block Schematics
Ground Distribution Schematics
Ground Distribution Schematics