GM Service Manual Online
For 1990-2009 cars only

DTC P0502 4.8L and 6.0L


Object Number: 1587864  Size: MF
Master Electrical Component List
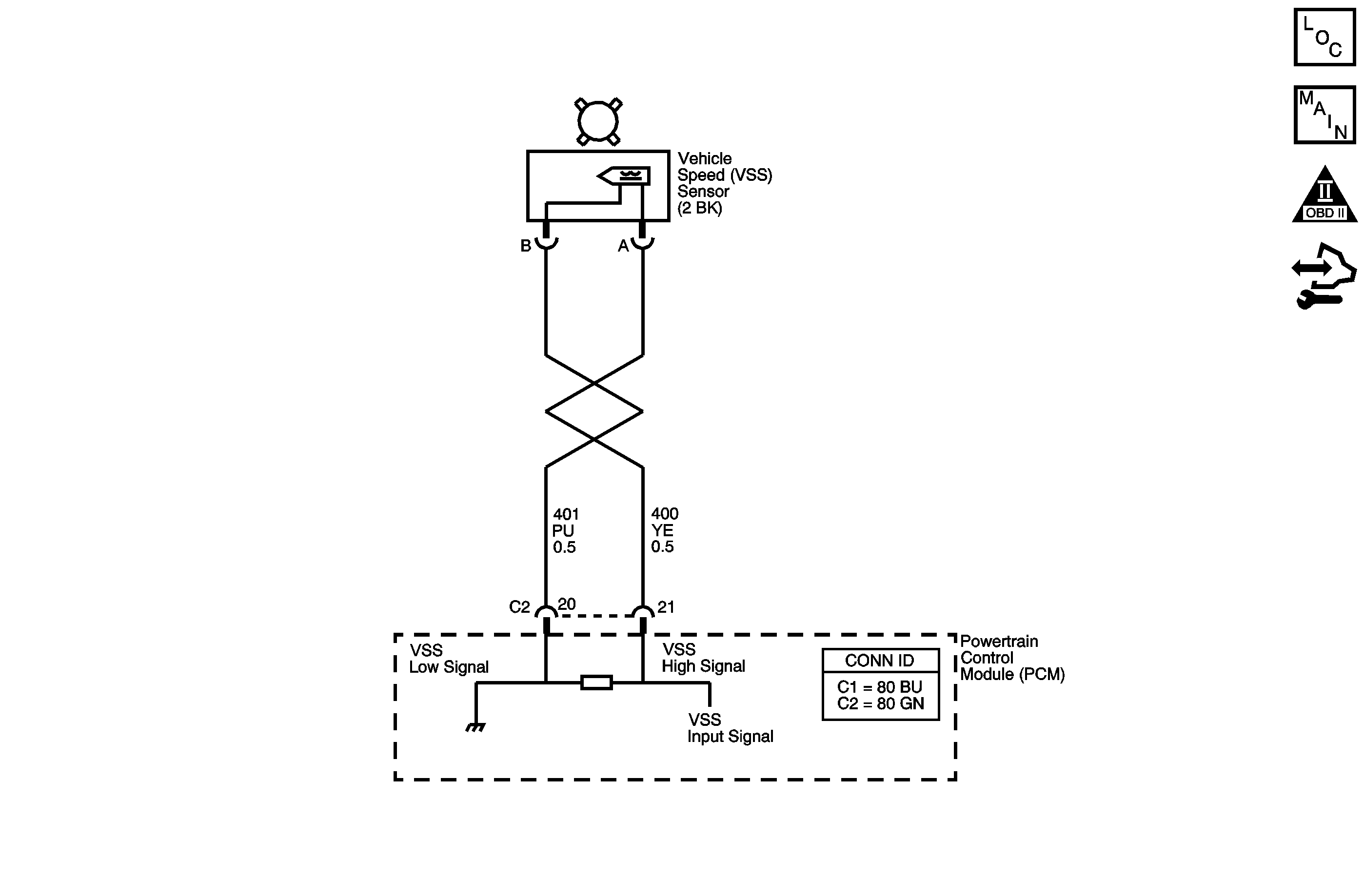
Automatic Transmission Controls Schematics (4.8L and 6.0L)
OBD II Symbol Description Notice
Control Module References

Circuit Description

The vehicle speed sensor (VSS), which is a permanent magnet (PM) generator, provides the vehicle speed information to the powertrain control module (PCM). The PM generator produces a pulsing AC voltage as the transmission speed sensors rotor teeth pass through the magnetic field of the sensor. The AC voltage level and the number of pulses increase as the speed of the vehicle increases. The PCM then converts the pulsing voltage to a digital signal for vehicle speed. The vehicle speed is used for engine and transmission calculations.

If the PCM detects a low vehicle speed and there is a high engine speed in a drive gear range, DTC P0502 sets. DTC P0502 is a type C DTC. For California emissions, DTC P0502 is a type B DTC.

DTC Descriptor

This diagnostic procedure supports the following DTC:

DTC P0502 Vehicle Speed Sensor (VSS) Circuit Low Voltage

Conditions for Running the DTC

    • No MAF sensor DTCs P0101, P0102 or P0103.
    • No MAP sensor DTCs P0106, P0107 or P0108.
    • No TP sensor DTCs P0121, P0122 or P0123.
    • No AT OSS DTC P0503.
    • No AT ISS DTCs P0716 or P0717.
    • No TFP manual valve position switch DTC P1810.
    • The engine torque must be between 108 N·m (80 lb ft) and 542 N·m (400 lb ft).
    • The AT ISS is greater than 1,400 RPM.
    • The gear range is not PARK or NEUTRAL.
    • The system voltage is 8-18 volts.
    • Throttle angle is 10 percent or greater.
    • The engine run time is 7 seconds or greater.

Conditions for Setting the DTC

The AT OSS is less than 50 RPM for at least 4 seconds.

Action Taken When the DTC Sets

    • For California emission equipped vehicles, the PCM illuminates the malfunction indicator lamp (MIL) during the second consecutive trip in which the Conditions for Setting the DTC are met. For Federal emission equipped vehicles, the MIL is not illuminated.
    • The PCM commands maximum line pressure.
    • The PCM freezes transmission adaptive functions.
    • The PCM defaults a calculated output speed value by using the AT ISS values.
    • The PCM records the operating conditions when the Conditions for Setting the DTC are met. The PCM stores this information as Freeze Frame, California only, and Failure Records, California and Federal.
    • The PCM stores the DTC P0502 in PCM history during the second consecutive trip, California, or the first trip, Federal, in which the Conditions for Setting the DTC are met.

Conditions for Clearing the MIL/DTC

    • For California emissions, the PCM turns OFF the MIL during the third consecutive trip in which the diagnostic test runs and passes.
    • A scan tool can clear the MIL/DTC.
    • For California emissions, the PCM clears the DTC from PCM history if the vehicle completes 40 warm-up cycles without an emission related diagnostic fault occurring.
    • For Federal emissions, the PCM clears the DTC from PCM history if the vehicle completes 40 warm-up cycles without a non-emission related diagnostic fault occurring.
    • The PCM cancels the DTC default actions when the fault no longer exists and the ignition switch is OFF long enough in order to power down the PCM.

Diagnostic Aids

DTC P0502 defaults to an elevated line pressure condition which may result in partial TCC apply. This may produce an idle surge that could stall the engine.

Test Description

The numbers below refer to the step numbers on the diagnostic table.

  1. This step tests the AT VSS circuit.

  2. This step tests the integrity of the AT VSS sensor.

Step

Action

Value

Yes

No

1

Did you perform the Diagnostic System Check - Vehicle?

--

Go to Step 2

Go to Diagnostic System Check - Vehicle

2

  1. Install a scan tool.
  2. Turn ON the ignition, with the engine OFF.
  3. Important: Before clearing the DTC, use the scan tool in order to record the Freeze Frame and Failure Records for reference. The Clear Info function will erase the data.

  4. Record the DTC Freeze Frame and Failure Records.
  5. Clear the DTC.
  6. Raise and support the rear axle assembly.
  7. Start the engine.
  8. Place the transmission in any drive range.

With the drive wheels rotating, does the scan tool Transmission OSS increase with the drive wheel speed?

--

Go to Testing for Intermittent Conditions and Poor Connections

Go to Step 3

3

  1. Turn OFF the ignition.
  2. Disconnect the PCM connector C2.
  3. Using the DMM and the J 35616 GM terminal test kit, measure the resistance between the VSS high signal and the VSS low signal.

Does the resistance measure within the specified range?

1,420-2,140 Ω

Go to Step 4

Go to Step 7

4

  1. Place the transmission in NEUTRAL.
  2. Select AC volts.
  3. Prevent one rear wheel from turning.
  4. Rotate the other rear wheel by hand, ensuring that the driveshaft is turning.

Does the voltage measure greater than the specified value?

0.5 V

Go to Step 5

Go to Step 12

5

Measure the resistance between the VSS high signal and ground.

Does the resistance measure greater than the specified value?

10 M Ω

Go to Step 6

Go to Step 9

6

  1. Connect the PCM connector C2.
  2. Disconnect the engine wiring harness from the AT VSS assembly.
  3. Turn ON the ignition, with the engine OFF.
  4. Test both the high and the low signal circuits of the AT VSS assembly for a short to voltage. Refer to Testing for a Short to Voltage and Wiring Repairs .

Did you find and correct the condition?

--

Go to Step 15

Go to Step 14

7

  1. Disconnect the engine wiring harness from the AT VSS assembly.
  2. Measure the resistance of the AT VSS assembly.

Does the resistance measure within the specified range?

1,420-2,140 Ω

Go to Step 8

Go to Step 13

8

Was the resistance measured in Step 3 greater than the specified value?

2,140 Ω

Go to Step 10

Go to Step 11

9

Test the high signal circuit of the AT VSS assembly for a short to ground. Refer to Testing for Short to Ground and Wiring Repairs .

Did you find and correct the condition?

--

Go to Step 15

--

10

Test both the high and the low signal circuits of the AT VSS assembly for an open. Refer to Testing for Continuity and Wiring Repairs .

Did you find and correct the condition?

--

Go to Step 15

--

11

Test the high and the low signal circuit of the AT VSS assembly for a short together. Refer to Circuit Testing and Wiring Repairs .

Did you find and correct the condition?

--

Go to Step 15

--

12

  1. Remove the AT VSS assembly. Refer to Vehicle Output Speed Sensor Replacement .
  2. Inspect the output shaft speed sensor rotor teeth for damage or misalignment.
  3. Inspect the case extension bushing for wear.

Did you find and correct the condition?

--

Go to Step 15

Go to Step 13

13

Important: For vehicles equipped with an active transfer case, identify the AT VSS assembly before replacing. There are two transfer case speed sensors located near the AT VSS assembly. Refer to the wire colors on the schematic to identify the AT VSS assembly.

Replace the AT VSS assembly. Refer to Vehicle Output Speed Sensor Replacement .

Did you complete the replacement?

--

Go to Step 15

--

14

Replace the PCM. Refer to Control Module References for replacement, setup, and programming.

Did you complete the replacement?

--

Go to Step 15

--

15

Perform the following procedure in order to verify the repair:

  1. Select DTC.
  2. Select Clear Info.
  3. Operate the vehicle, so that the transmission output speed is greater than 250 RPM for 2 seconds.
  4. Select Specific DTC.
  5. Enter DTC P0502.

Has the test run and passed?

--

Go to Step 16

Go to Step 2

16

With the scan tool, observe the stored information, capture info and DTC info.

Does the scan tool display any DTCs that you have not diagnosed?

--

Go to Diagnostic Trouble Code (DTC) List - Vehicle

System OK

DTC P0502 6.6L

Diagnostic Instructions

    • Perform the Diagnostic System Check - Vehicle prior to using this diagnostic procedure.
    • Review Strategy Based Diagnosis for an overview of the diagnostic approach.
    •  Diagnostic Procedure Instructions provide an overview of each diagnostic category.

DTC Descriptor

DTC P0502: Vehicle Speed Sensor (VSS) Absence of Signal

Diagnostic Fault Information

Circuit

Short to Ground

Open/High Resistance

Short to Voltage

Signal Performance

Signal

P0502

P0502

P0502

--

Circuit/System Description

The vehicle speed sensor (VSS) also called the output speed sensor (OSS) creates a AC voltage signal that increases in frequency as vehicle speed increases. The transmission control module (TCM) receives and processes this signal. The TCM provides a digital VSS signal on the data communication line to the engine control module (ECM) and other controllers connected to the data line. The TCM also provides an identical VSS signal on a separate circuit to the ECM. The ECM will test and compare the two signals for being identical and valid.

Conditions for Running the DTC

  1. DTCs P0722 or P0723 are not active.
  2. The ECM indicates the transmission output speed signal is valid.

Conditions for Setting the DTC

The difference between the two output speed signals is greater than 8 km/h (5 mph) for more than 1 second.

Action Taken When the DTC Sets

DTC P0502 is a Type A DTC.

Conditions for Clearing the DTC

DTC P0502 is a Type A DTC.

Reference Information

Schematic Reference

Automatic Transmission Controls Schematics

Connector End View Reference

    •  Automatic Transmission Inline 20-Way Connector End View
    •  Automatic Transmission Internal Connector End Views
    •  Automatic Transmission Related Connector End Views

Description and Operation

    •  Transmission General Description
    •  Transmission Component and System Description
    •  Electronic Component Description

Electrical Information Reference

    •  Circuit Testing
    •  Connector Repairs
    •  Testing for Intermittent Conditions and Poor Connections
    •  Wiring Repairs

DTC Type Reference

    •  Diagnostic Trouble Code (DTC) Type Definitions
    •  Diagnostic Trouble Code (DTC) List/Type

Scan Tool Reference

    •  Scan Tool Output Controls
    •  Scan Tool Data List

Circuit/System Verification

  1. If DTCs P0722 or P0723 are set, diagnose those DTCs first.
  2. Observe the TCM output speed signal parameters and the ECM speed signal parameters with a scan tool, while driving the vehicle. Both parameter values should be identical.
  3. Operate the vehicle within the Conditions for Running the DTC, to verify the DTC does not reset. You may also operate the vehicle within the conditions that you observed from the Freeze Frame/Failure Records data.

Circuit/System Testing

  1. Ignition OFF, disconnect the TCM harness connector.
  2. Ignition ON, test for 4.8-5.2 volts between the signal circuit terminal 5 and ground.
  3. If less than the specified range, test the 5 volt reference circuit for a short to ground or an open/high resistance. If the circuit tests normal replace the ECM.
    If greater than the specified range, test the 5 volt reference circuit for a short to voltage. If the circuit tests normal, replace the ECM.
  4. If all the circuits test normal, replace the TCM.

Repair Instructions

Perform the Diagnostic Repair Verification after completing the diagnostic procedure.

    •  Transmission Control Module Replacement
    •  Transmission Control Module Programming and Setup