GM Service Manual Online
For 1990-2009 cars only
Makes
🢒
GMC_Truck
🢒
2003
🢒
Savana - AWD
🢒 Horns
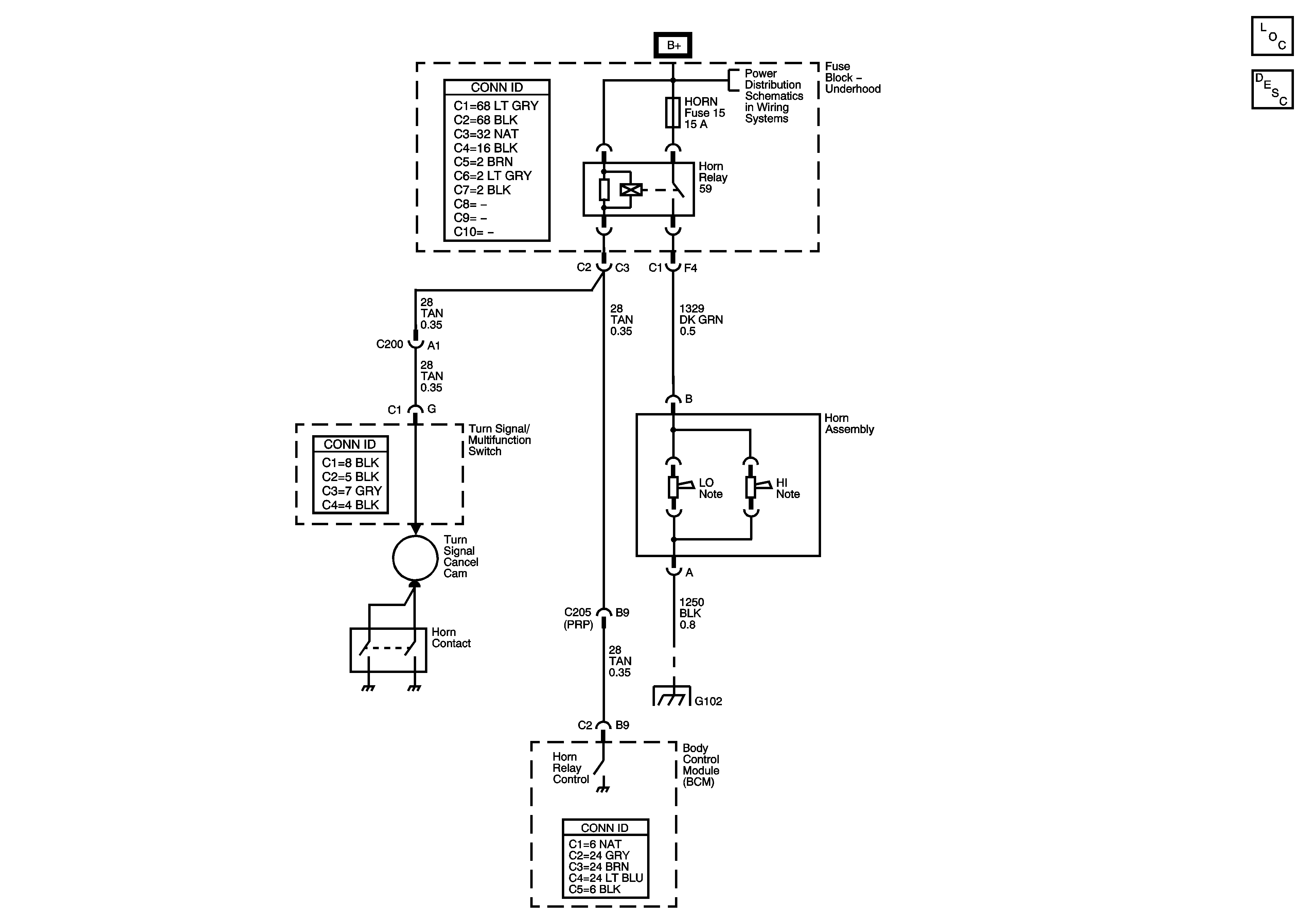
Horns
Master Electrical Component List
Horns System Description and Operation
B+ Bus - Underhood Fuse Block
G102