GM Service Manual Online
For 1990-2009 cars only
Makes
🢒
GMC_Truck
🢒
2004
🢒
Savana - AWD
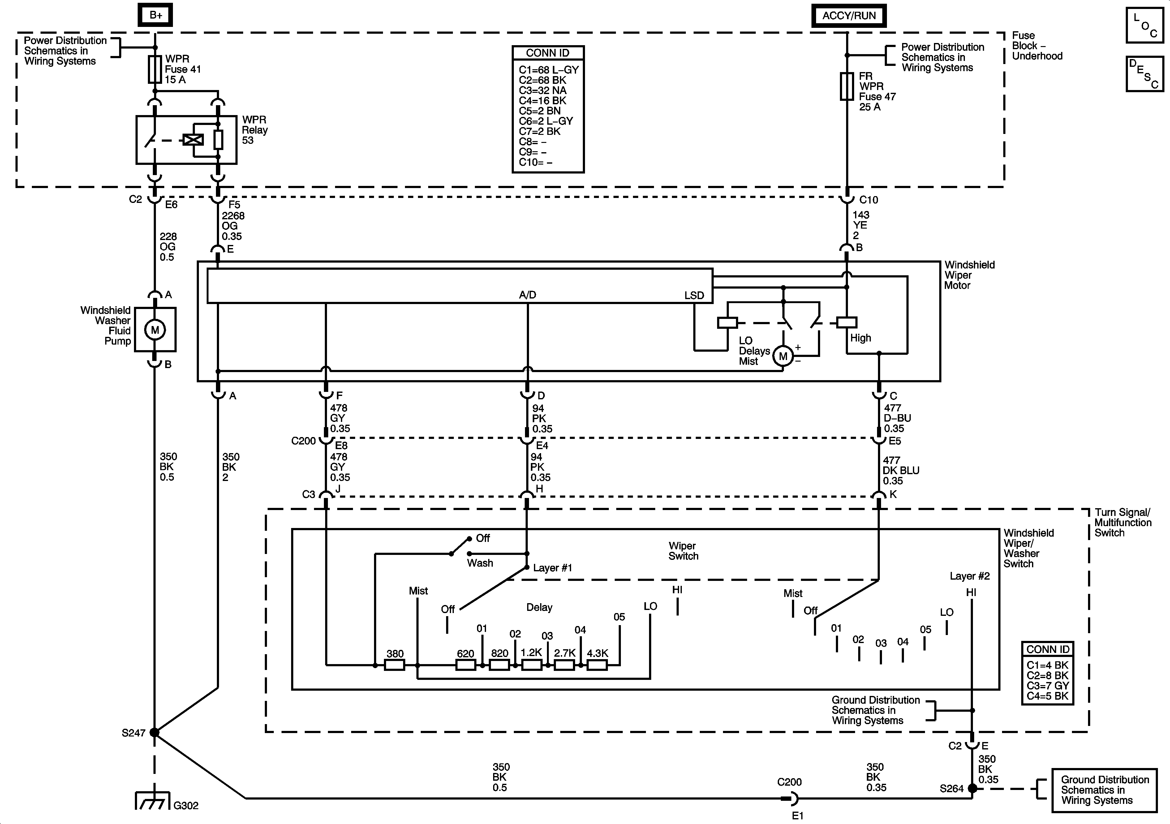
🢒 Wipers/Washer System Schematics
Wipers/Washer System Schematics
Master Electrical Component List
Wiper/Washer System Description and Operation
B+ Bus - Underhood Fuse Block
IGN B Fuse, ACCY/RUN and RUN/START Bus Bars
G302
G302
G302