GM Service Manual Online
For 1990-2009 cars only
Makes
🢒
GMC_Truck
🢒
2007
🢒
Savana - AWD
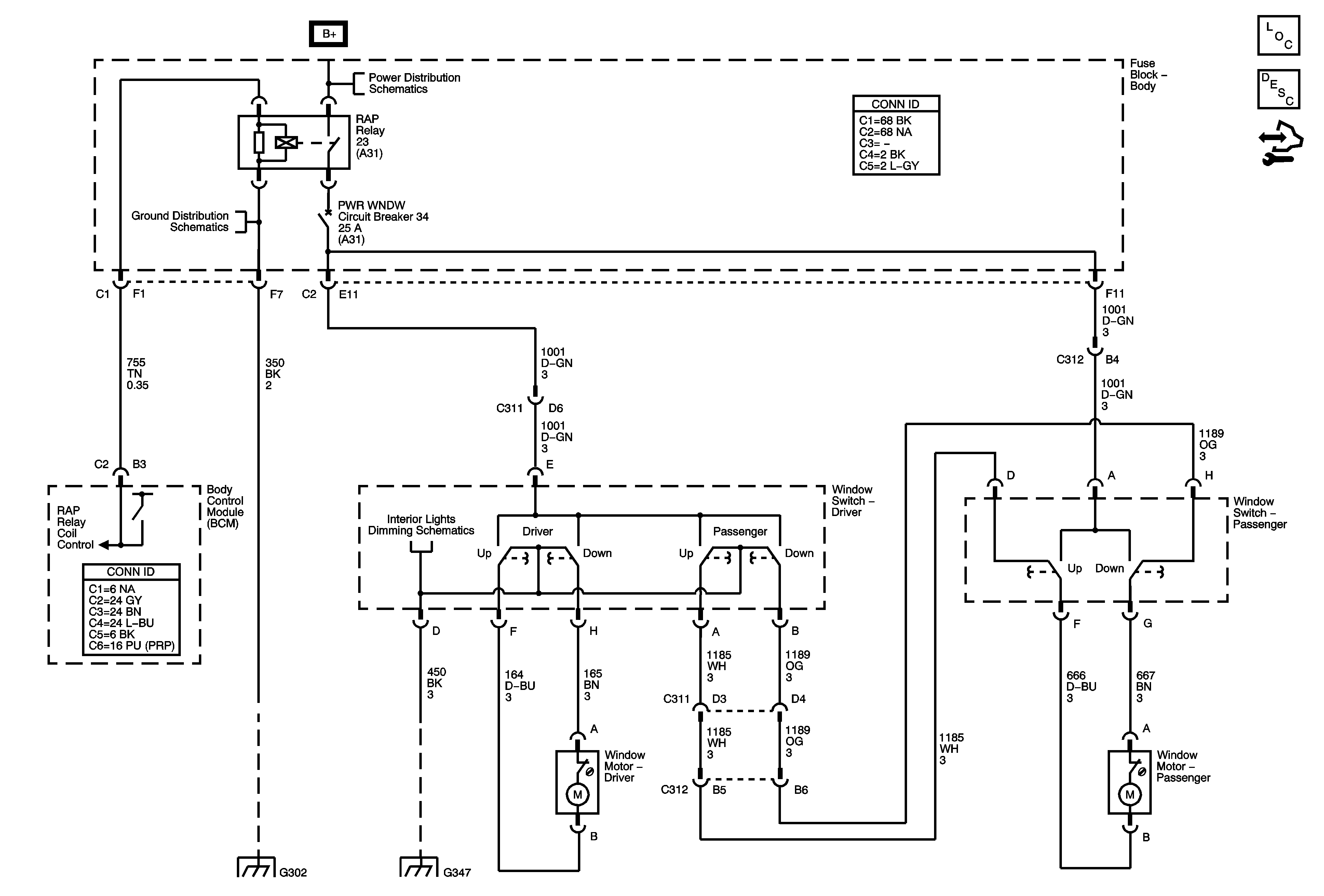
🢒 Moveable Windows Schematics
Moveable Windows Schematics
Master Electrical Component List
Power Windows Description and Operation
Control Module References
B+ Bus - Body Fuse Block
G302
I/P Dimming Supply Voltage - 2 of 3
G302
G347 - 1 of 3