GM Service Manual Online
For 1990-2009 cars only
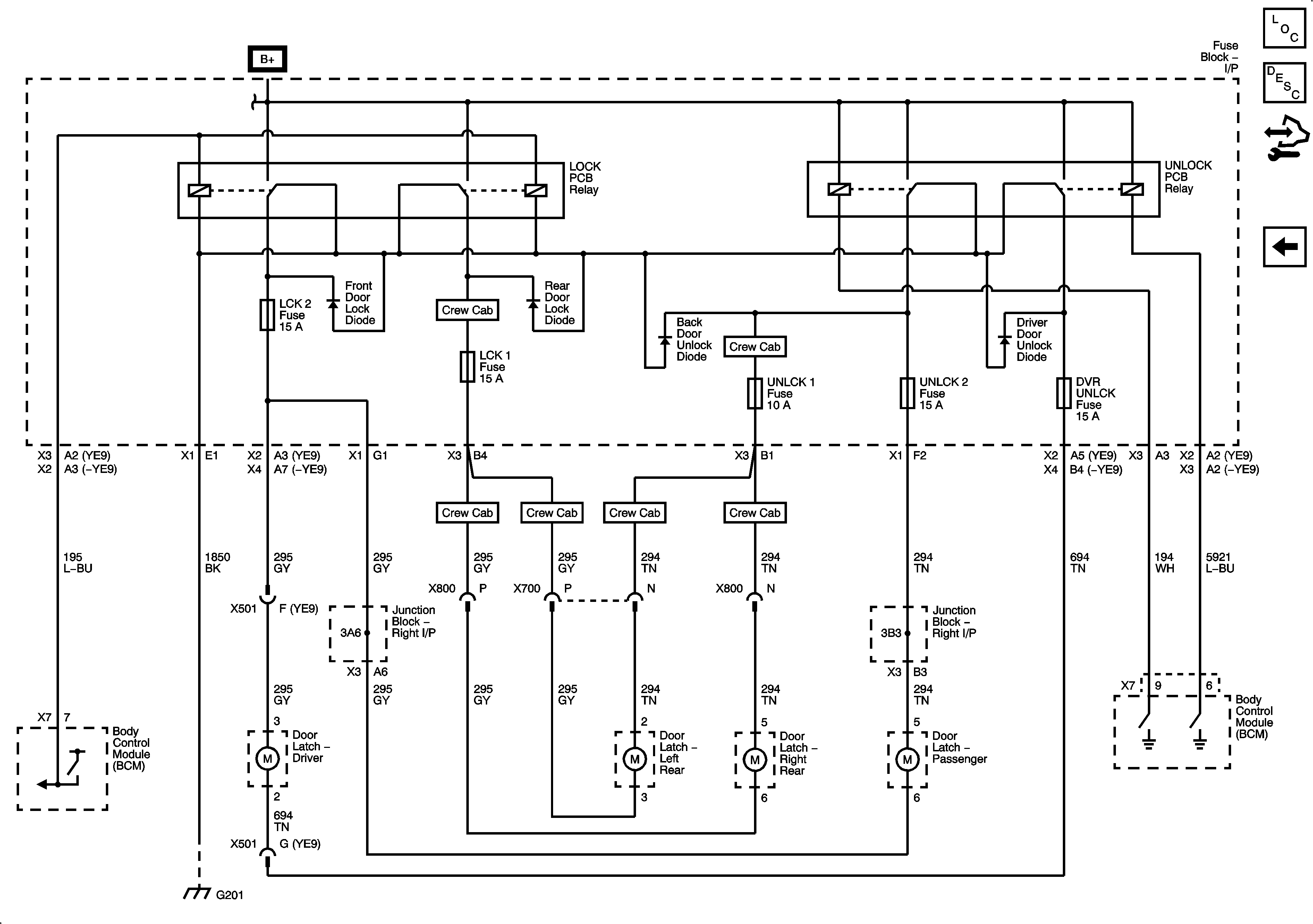
Figure 1:

Door Lock Controls and Front Door Locks (AN3/DL3)


Object Number: 2064601  Size: FS
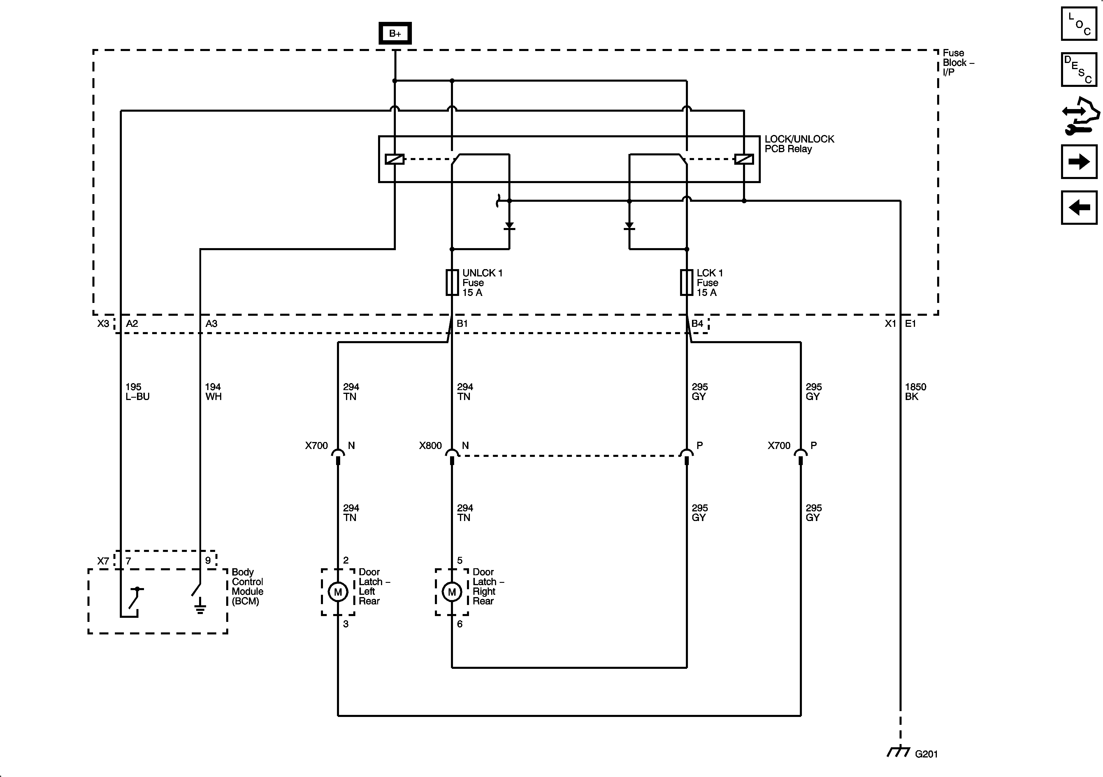
Figure 2:

Rear Door Locks (Crew Cab with AN3)


Object Number: 2064604  Size: FS
Figure 3:

Door Lock Controls (AU3 without AN3/DL3)


Object Number: 2064606  Size: FS
Figure 4:

Door Lock Motors (AU3 without AN3/DL3)


Object Number: 2064608  Size: FS