GM Service Manual Online
For 1990-2009 cars only
Makes
🢒
GMC_Truck
🢒
2005
🢒
TopKick C-Series (Conventional) C4/C5
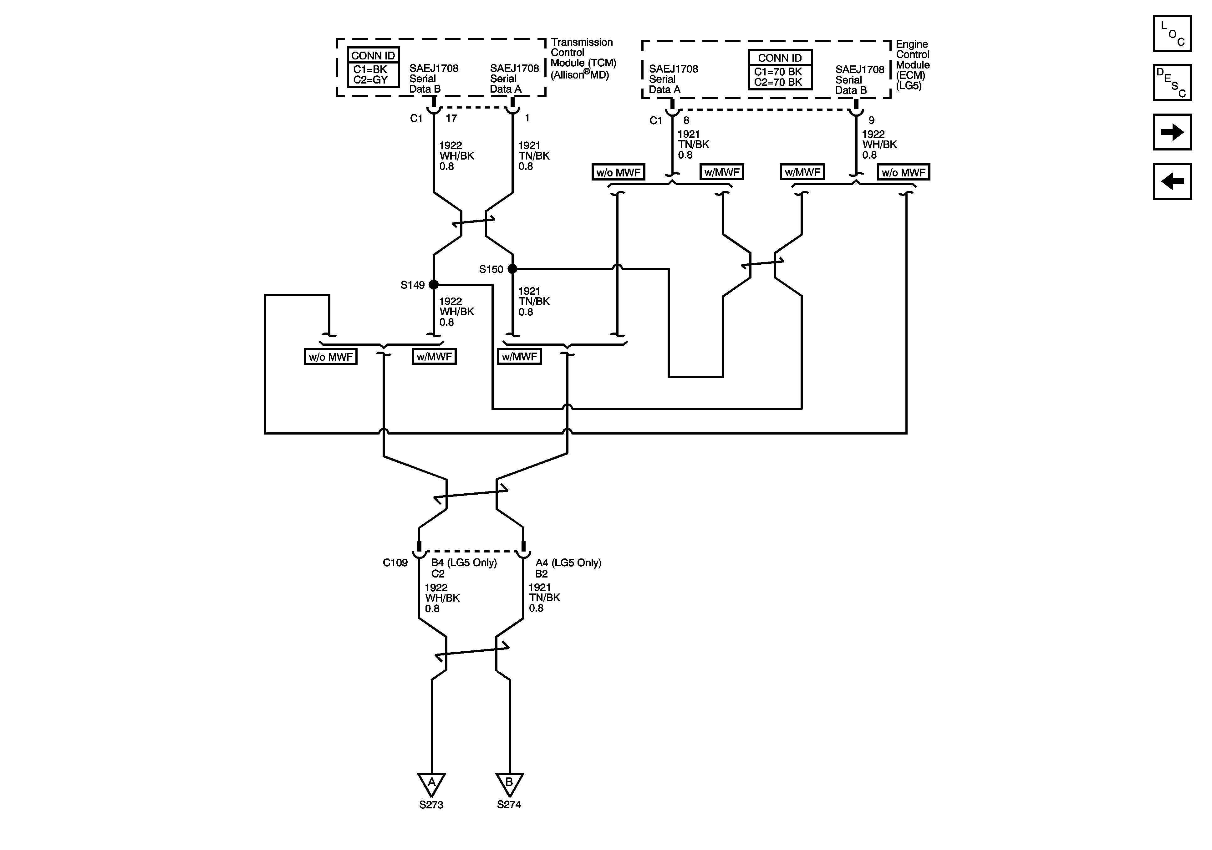
🢒 Data Link Connector, Power, and Ground - 2 of 2
Data Link Connector, Power, and Ground - 2 of 2
Data Link Connector, Power and Grounds - 2 of 2
Master Electrical Component List
Data Link Communications Description and Operation
Splice Pack SP203 (L18/LB7/LG4)
Data Link Connector, Power, and Ground - 1 of 2
Data Link Connector, Power, and Ground - 1 of 2
Data Link Connector, Power, and Ground - 1 of 2