GM Service Manual Online
For 1990-2009 cars only

Power Take-Off (PTO) Inoperative or Not Operating Properly (Check TCM Feedback Signal, Modify Wiring If Necessary)

Subject:Power Take-Off (PTO) Inoperative or Not Operating Properly (Check TCM Feedback Signal, Modify Wiring If Necessary)

Models:2006 Chevrolet Kodiak C4500-C7500 Series
2006 GMC TopKick C4500-C7500 Series
with 6.6L Duramax™ Diesel Engine (VIN 2 - RPO LLY) or 8.1L Gas Engine (VIN G - RPO L18) and Allison 1000/2200/2300 Series Transmission (RPOs M74, MB7, MB8, MD1, MTX, MTY)



This bulletin is being revised to include additional Correction information. Please discard Corporate Bulletin Number 06-08-131-001 (Section 08 - Body & Accessories).


Condition

Some customers or vehicle upfitters may comment that the power take-off is not operating properly with the transmission in park or neutral and PTO ON under load, or that there is a "chattering" solenoid type noise coming from the transmission after PTO installation.

Cause

The transmission control module (TCM) may be damaged as a result of the wiring harness not being correct for PTO applications on the affected vehicles.

Correction

Important: This procedure only applies to 2006 model year vehicles. 2005 and prior vehicles are NOT affected.

Diagnosis

Determine if the wiring harness has been previously modified by performing the following test on the system:

8.1L V-8 (L18) Engine Equipped Trucks:

  1. With the ignition OFF, disconnect the TCM connector (80-way) and locate terminal 21.
  2. Disconnect PCM connector J1 and locate terminal 52.
  3. Using the proper probe tools, use a Digital Multimeter and check for continuity between TCM terminal 21 and PCM terminal 52.
  4. If there is continuity, the system must be modified and a relay installed as shown in the Feedback Circuit Modification Procedure below.
  5. If there is no continuity, refer to the Feedback Circuit Modification Procedure below and determine if the modification was done properly and correct if necessary. If modified properly, the concern is not related to the feedback circuit. Contact the PTO Manufacturer or GM Upfitter Integration for assistance. Refer to www.gmupfitter.com or call (800) 875-4742 to contact GM Upfitter Integration.
  6. If the PTO was installed and operated prior to the wiring modifications below, replace the TCM AFTER circuit modifications are complete. Refer to "Transmission Control Module Replacement" procedure in SI for the appropriate type of transmission. (The original wiring provided 12 V to the TCM each time the PTO was engaged. This may have damaged the original TCM.)

6.6L V-8 Diesel (LLY) Engine Equipped Trucks:

  1. With the ignition OFF, disconnect the TCM connector (80-way) and locate terminal 21.
  2. Disconnect PCM connector J1 and locate terminal 08.
  3. Using the proper probe tools, use a Digital Multimeter and check for continuity between TCM terminal 21 and PCM terminal 08.
  4. If there is continuity, the system must be modified and a relay installed as shown in the Feedback Circuit Modification Procedure below.
  5. If there is no continuity, refer to the Feedback Circuit Modification Procedure below and determine if the modification was done properly and correct if necessary. If modified properly, the concern is not related to the feedback circuit. Contact the PTO Manufacturer or GM Upfitter Integration for assistance. Refer to www.gmupfitter.com or call (800) 875-4742 to contact GM Upfitter Integration.
  6. If the PTO was installed and operated prior to the wiring modifications below, replace the TCM AFTER circuit modifications are complete. Refer to "Transmission Control Module Replacement" procedure in SI for the appropriate type of transmission. (The original wiring provided 12 V to the TCM each time the PTO was engaged. This may have damaged the original TCM.)

2006 Kodiak/TopKick PTO and Neutral Lockup Wiring - Allison 4th Generation Controls (As Received/Pre-Rework)


Object Number: 1745124  Size: MF

The illustration above shows the PTO feedback circuit for vehicles as built from the factory, without the required modifications. "A" is the PTO feedback to the ECM/PCM. "B" is Pin G of the Upfitter Connector on the vehicle harness (wire 2522).

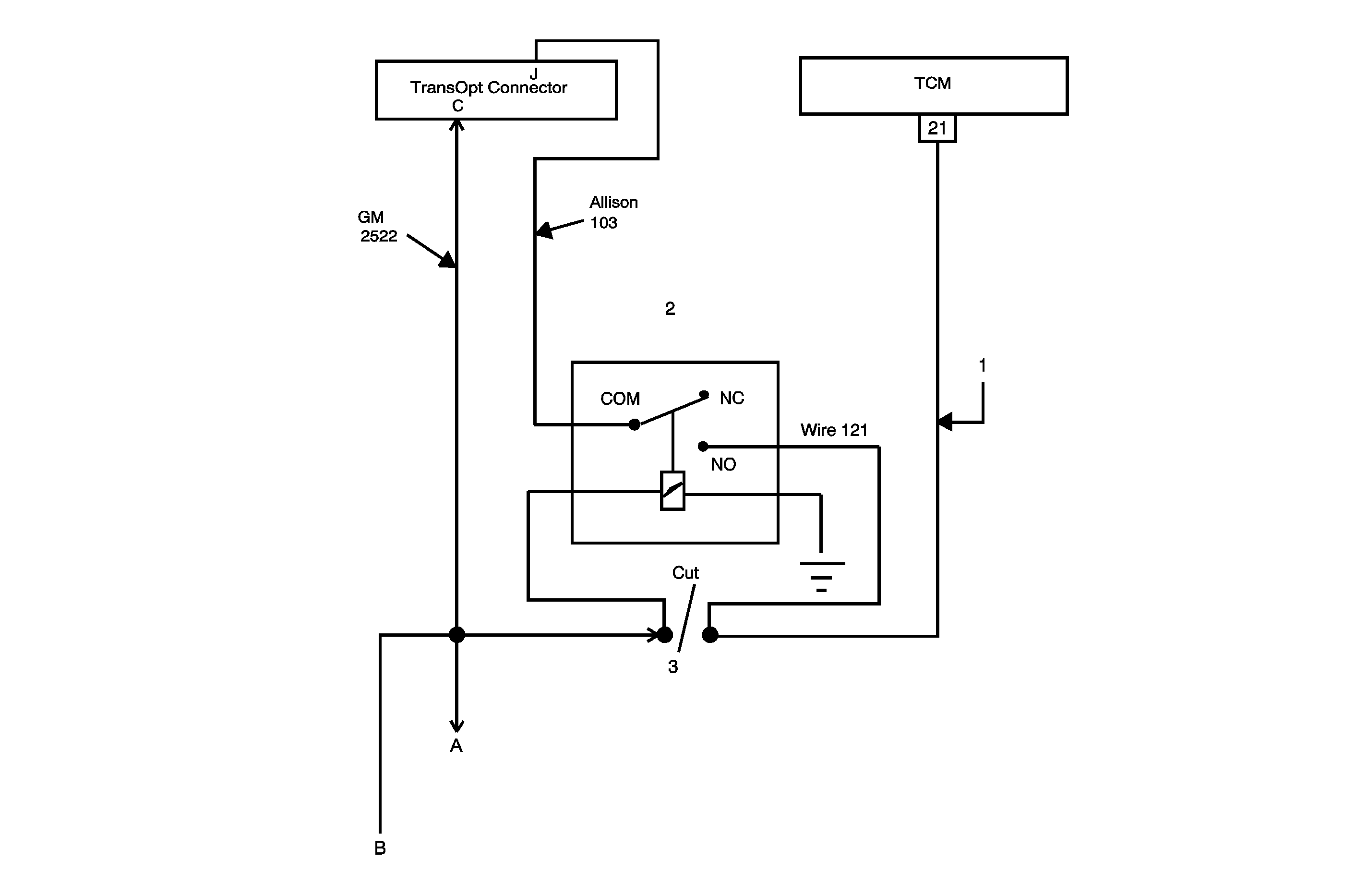
Feedback Circuit Modification Procedure


Object Number: 1745125  Size: MF
(a)PTO feedback to the ECM/PCM
(b)Pin G of the Upfitter Connector on Circuit 2522

The illustration above shows the modification required for vehicles that have a PTO installed and require TCC lock-up during PTO operation. The wire (circuit 2522) must be cut between TCM terminal 21 and PCM terminal J1-52 (L18 engine) or J1-08 (LLY engine). After cutting the wire, a relay must be installed as shown. With the relay installed, a high signal (12 V) is sent to the PCM’s feedback terminal and a low signal (0 V) is sent to the TCM’s feedback terminal, when the PTO is engaged. Refer to the procedures below to make the required modifications. The location for each step are also shown in the illustration.

2006 TopKick/Kodiak PTO and Neutral Lockup Wiring - Allison 4th Generation Controls (Required Modifications)

  1. This was originally GM wire 2522, if present. Remove the wire and terminal from the TCM or cut the wire as shown in the illustration. Connect the wire to the "Normally Open" terminal on the relay to Pin 21 on the TCM with the new wire if needed. Refer to Repairing Connector Terminals in the AFL/EPC Connector repair section of SI for information on connecting terminals to wires. If GM wire 2522 is not present, install a new wire between pin 21 on the TCM and "Normally Open" terminal on the relay. Now call this wire 121.
  2. Add wire 103 from Pin J of the TransOpt connector to the common (COM) terminal of the relay.
  3. Cut wire 2522 and connect to the relay as shown. Make sure that wire 2522 is cut close to the TCM so that the break is made between the TCM and splice point S121. Refer to Splicing Copper Wires Using Splice Sleeves in SI. If the wires are too short, tape wire 2522 on the vehicle side of the harness to itself. Then run a new wire from Pin "C" of the TransOpt connector to the positive (+) side of the relay coil. Ground the other side of the relay coil to the chassis ground.
  4. The TransOpt connector is located near the TCM off of the TCM harness branch (10-pin).

Parts Information

Part Number

Description

12193601

Relay

15306045

Connector Body

N/A*

Transmission Control Module

* Contact an Allison Distributor for TCM repair.

Warranty Information

For vehicles repaired under warranty, use:

Labor Operation

Description

Labor Time

N6630

Wiring And/Or Connector - Transmission/Transfer Case/Trans-Axle/Front & Rear Axle Control - Repair Or Replace

Use published labor operation time