GM Service Manual Online
For 1990-2009 cars only
Makes
🢒
GMC_Truck
🢒
2000
🢒
Yukon - 4WD
🢒
Driveline/Axle
🢒
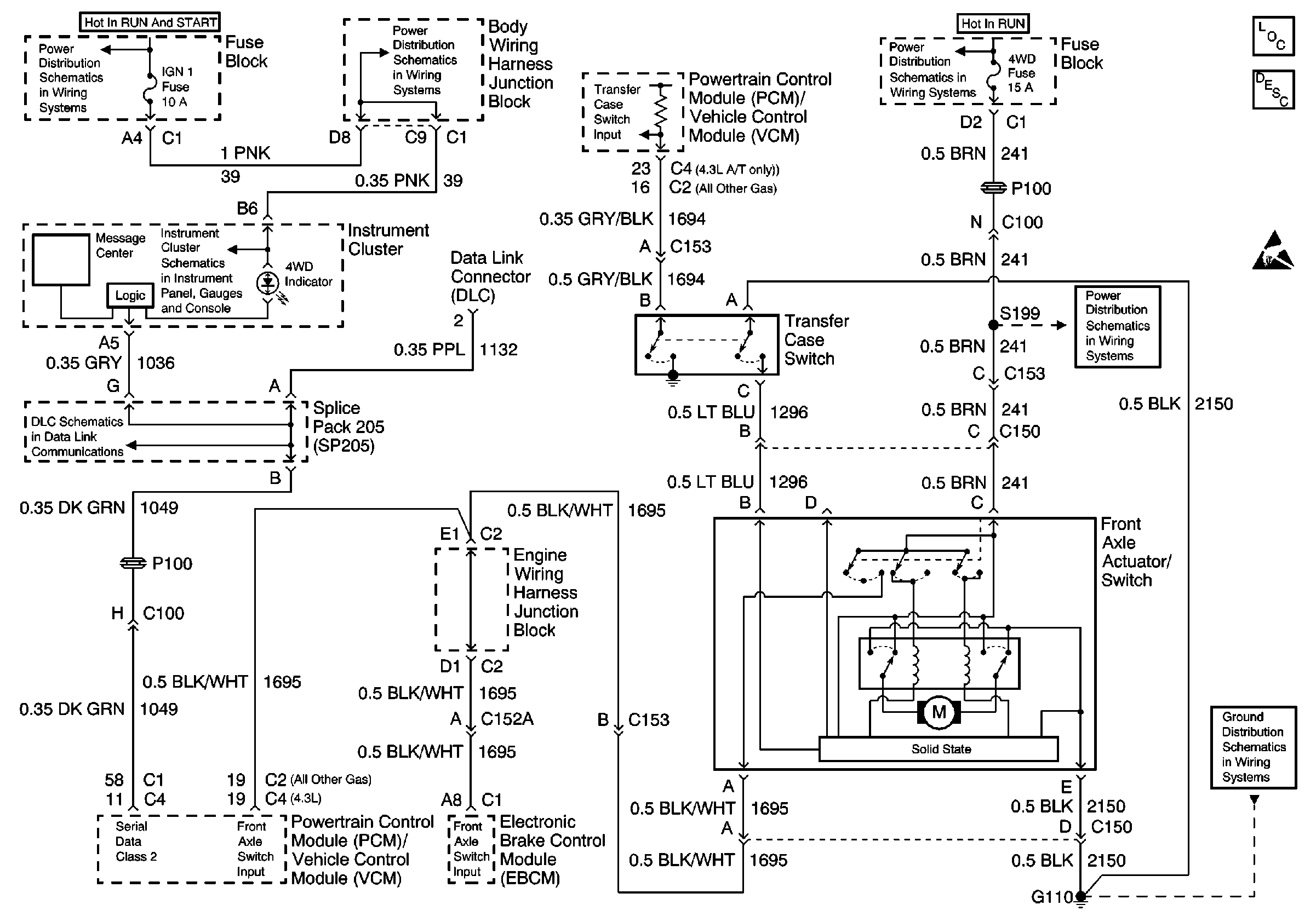
Transfer Case - NVG 261-NP2 (Two Speed Manual)
🢒 Transfer Case Control Schematics
Manual
Transfer Case Control Components
Transfer Case Circuit Description
Handling ESD Sensitive Parts Notice
Power Distribution Schematics
Power Distribution Schematics
Power Distribution Schematics
Data Link Connector Schematics
Power Distribution Schematics
Ground Distribution Schematics
Instrument Cluster: Analog Schematics