GM Service Manual Online
For 1990-2009 cars only
Figure 1:

Power, Ground, DLC, and Steering Wheel Controls


Object Number: 832925  Size: FS
Master Electrical Component List
Radio/Audio System Description and Operation
Rear Seat Audio and D-Pillar Speakers
Power, Ground, DLC, and Splice Pack SP205
B+ Bus
Splice Pack SP206, SP207 and Dedicated TAC Serial Data Circuits
Splice Pack SP206, SP207 and Dedicated TAC Serial Data Circuits
G200
G200
G200
SIR Caution for Zoning
Power, Ground, DLC, and Splice Pack SP205
Figure 2:

Rear Seat Audio and D-Pillar Speakers


Object Number: 832926  Size: FS
Master Electrical Component List
Radio/Audio System Description and Operation
Front Speakers
Power, Ground, DLC, and Steering Wheel Controls
Entertainment Schematic Icons
Entertainment Schematic Icons
Entertainment Schematic Icons
Entertainment Schematic Icons
Entertainment Schematic Icons
Figure 3:

Front Speakers


Object Number: 832927  Size: FS
Master Electrical Component List
Radio/Audio System Description and Operation
Rear Door Speakers and Subwoofer
Rear Seat Audio and D-Pillar Speakers
Entertainment Schematic Icons
Entertainment Schematic Icons
Entertainment Schematic Icons
Entertainment Schematic Icons
Entertainment Schematic Icons
Entertainment Schematic Icons
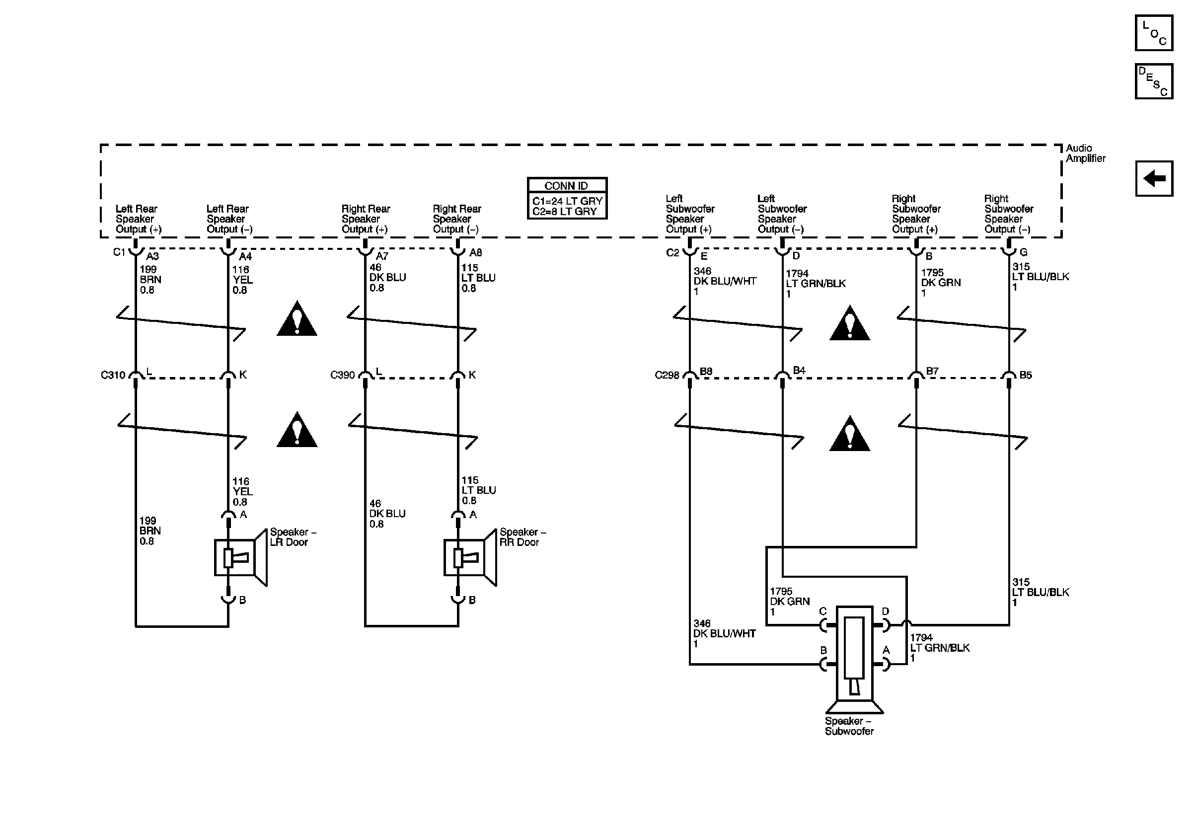
Figure 4:

Rear Door Speakers and Subwoofer


Object Number: 832930  Size: FS
Master Electrical Component List
Radio/Audio System Description and Operation
Front Speakers
Entertainment Schematic Icons
Entertainment Schematic Icons
Entertainment Schematic Icons
Entertainment Schematic Icons