GM Service Manual Online
For 1990-2009 cars only
Makes
🢒
HUMMER
🢒
2003
🢒
H2
🢒
Body and Accessories
🢒
Instrument Panel, Gages, and Console
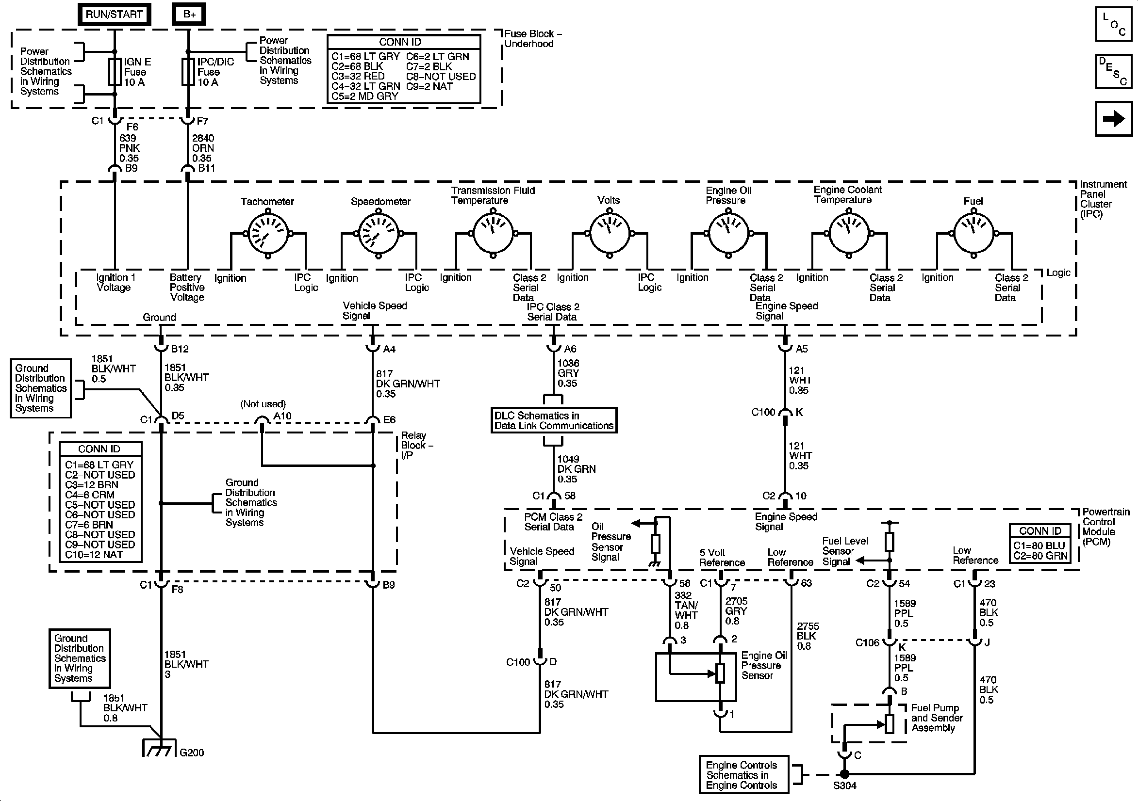
🢒 Instrument Cluster Schematics
Figure
1:
Power, Grounding, DLC, Sensors and Gages
Master Electrical Component List
Instrument Cluster Description and Operation
Indicators
SEO IGN, SIR, and IGN E Fuses
B+ Bus
EVAP and Fuel Tank Pressure Sensor
Power, Ground, DLC, and Splice Pack SP205
G200
G200
G200
Figure
2:
Indicators
Master Electrical Component List
Instrument Cluster Description and Operation
Displays and Personalization Controls
Power, Grounding, DLC, Sensors, and Gauges
Marker Lamps, Front Turn Signal Lamps
Figure
3:
Displays
Master Electrical Component List
Driver Information Center (DIC) Description and Operation
Indicators
SIR Caution for Zoning
G200
Power, Ground, DLC, and Splice Pack SP205
G102 and G103
G105 and G100
G200
G200