GM Service Manual Online
For 1990-2009 cars only
Makes
🢒
HUMMER
🢒
2005
🢒
H2
🢒 04 H2 Horns Schematics
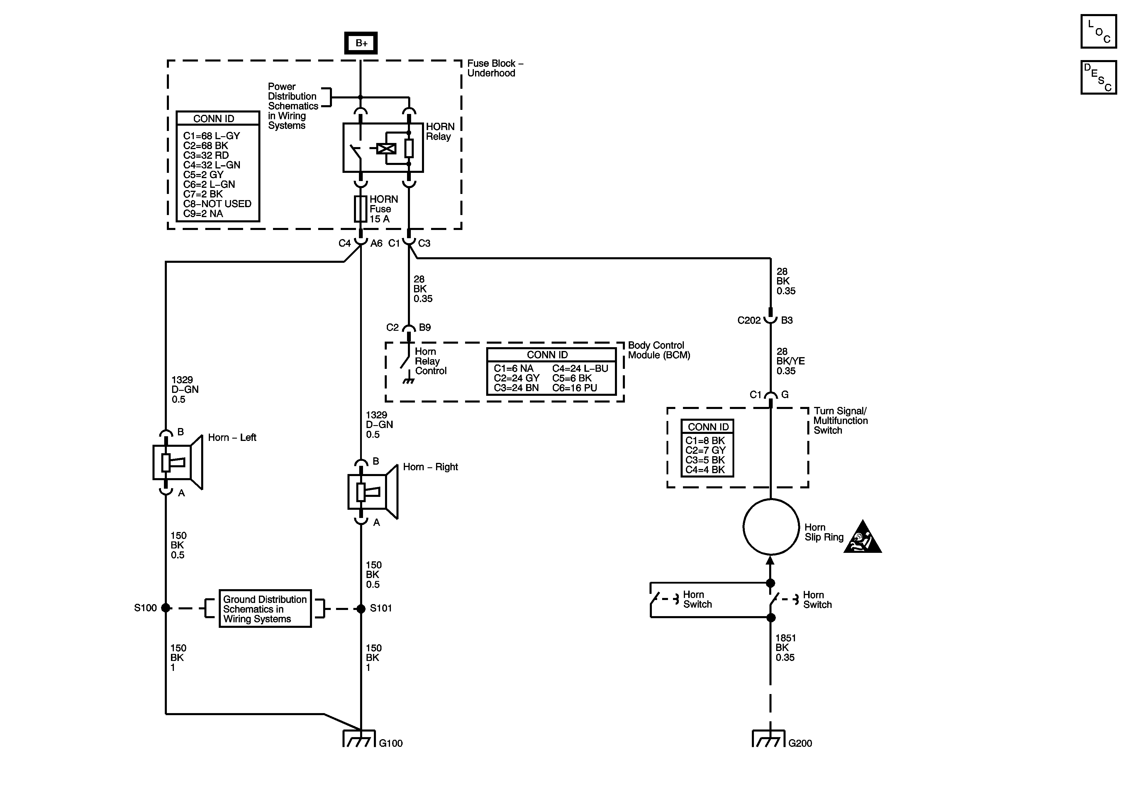
04 H2 Horns Schematics
Master Electrical Component List
Horns System Description and Operation
B+Bus
SIR Caution for Zoning
G200
G100
G100