GM Service Manual Online
For 1990-2009 cars only
Makes
🢒
HUMMER
🢒
2008
🢒
H2
🢒
Diagnostic Navigation
🢒
Vehicle Diagnostic Information
🢒 Door Lock/Indicator Schematics
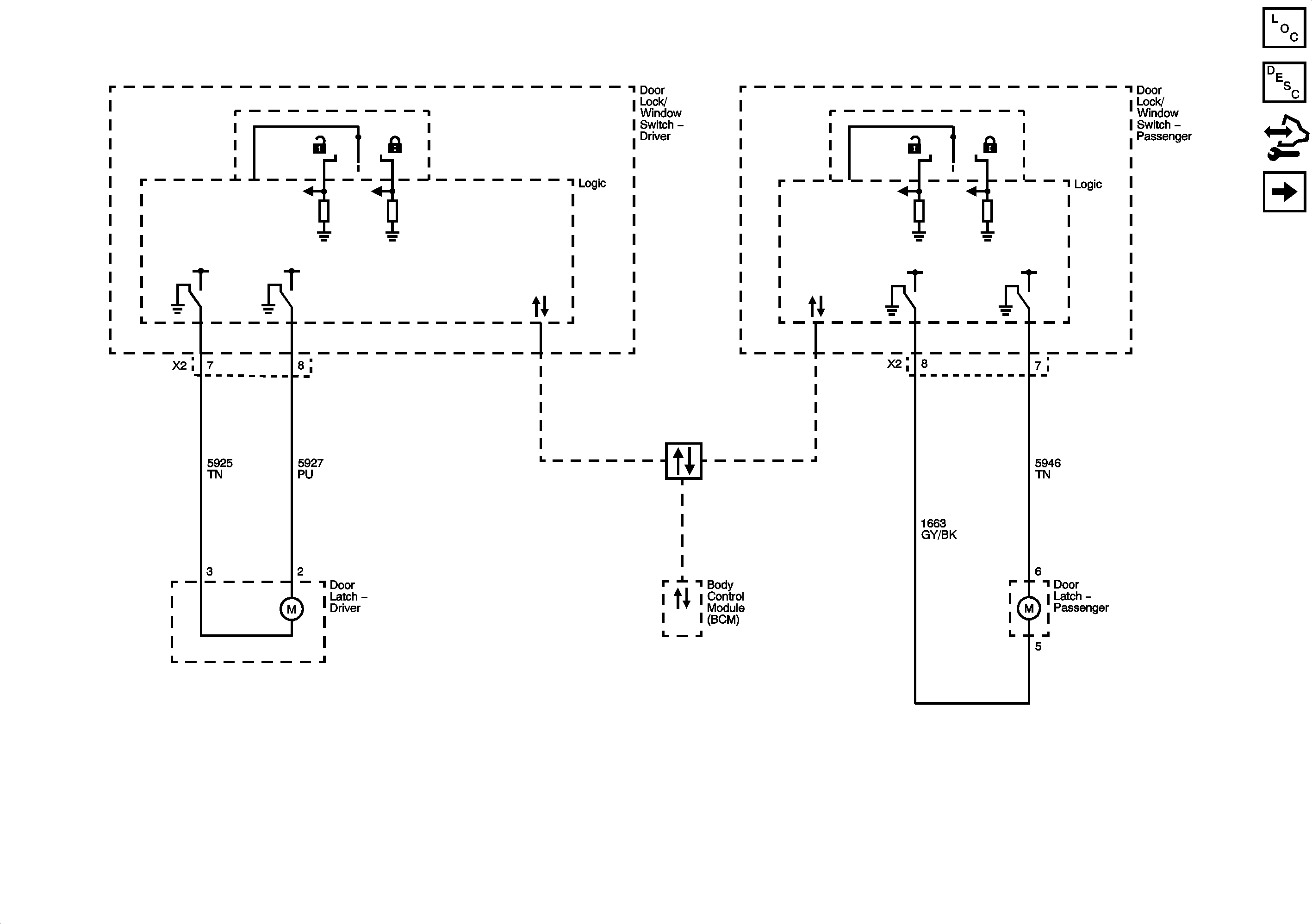
Figure
1:
Door Lock Controls and Front Door Locks
Master Electrical Component List
Power Door Locks Description and Operation
Control Module References
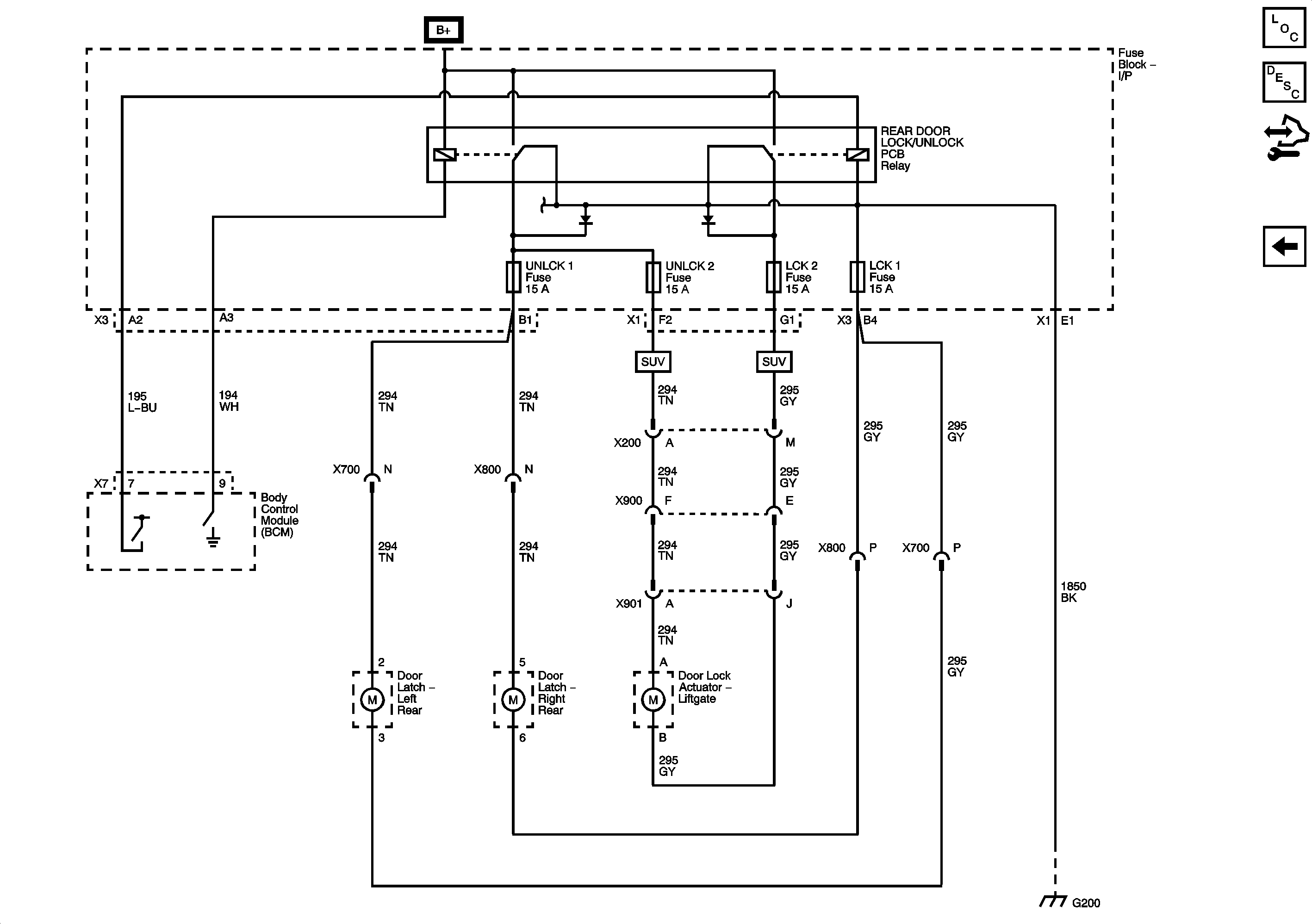
Rear Door and Liftgate Locks
Figure
2:
Rear Door and Liftgate Locks
Master Electrical Component List
Power Door Locks Description and Operation
Control Module References
Door Lock Controls and Front Door Locks