GM Service Manual Online
For 1990-2009 cars only
Makes
🢒
HUMMER
🢒
2009
🢒
H2
🢒
Body Systems
🢒
Vehicle Access
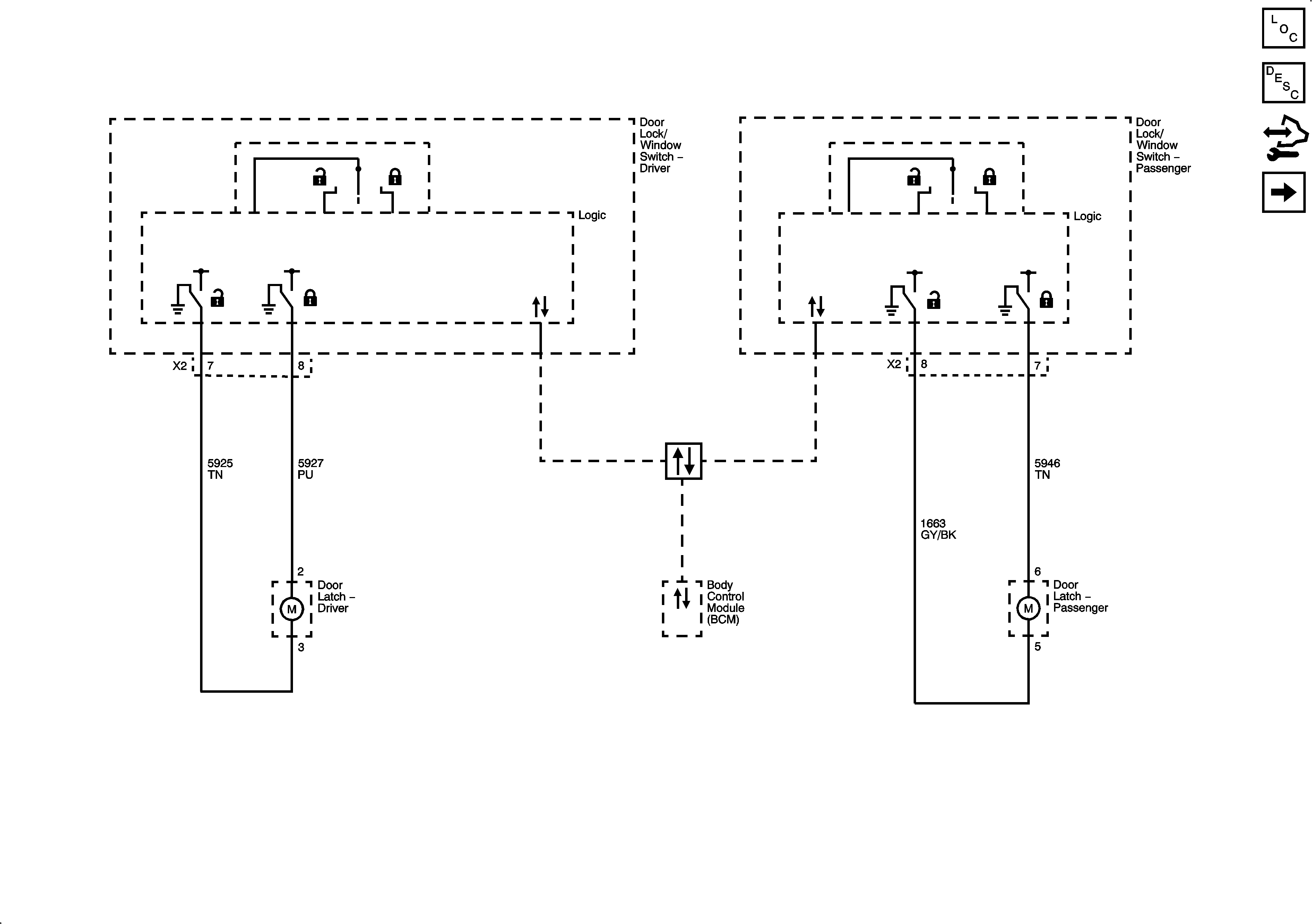
🢒 Door Lock/Indicator Schematics
Figure
1:
Door Lock Controls and Front Door Locks
Figure
2:
Rear Door and Liftgate Locks