GM Service Manual Online
For 1990-2009 cars only
Makes
🢒
HUMMER
🢒
2007
🢒
H3
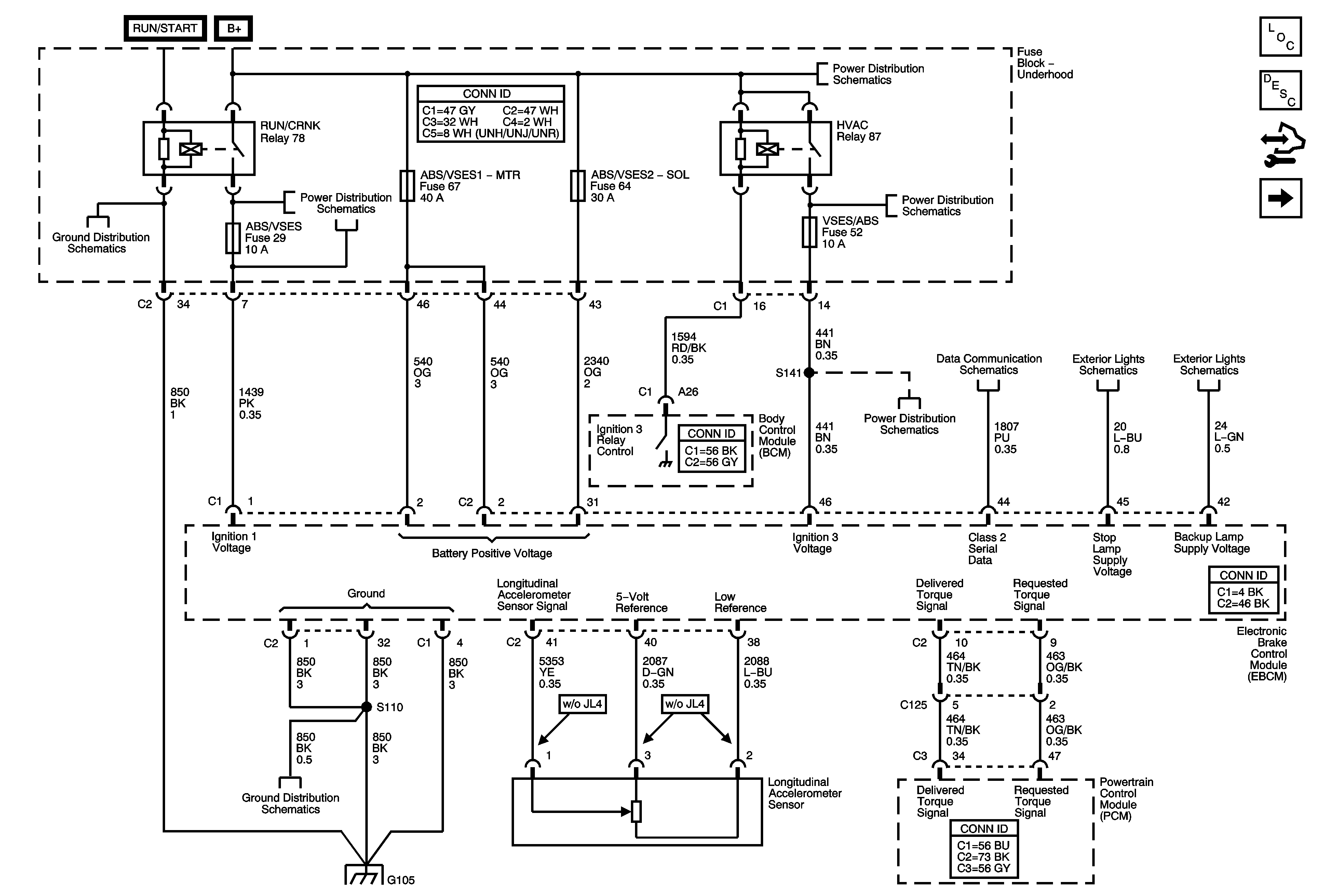
🢒 Power, Ground, and Electronic Brake Control Module (EBCM)
Power, Ground, and Electronic Brake Control Module (EBCM)
Power, Ground, and Electronic Brake Control Module (EBCM)
Master Electrical Component List
ABS Description and Operation
Control Module References
Wheel Speed Sensors
G105
RUN/CRNK Relay Bus - 2 of 3, ABS/VSES, A/C CLUTCH, BCK/UP, and IGN1 Fuses
B+ Bus - Underhood Fuse Block - 1 of 2
HVAC BLWR, HVAC CNTRL HD, PWR HTR SWTCH, TCCM SWTCH, and VSES/ABS Fuses
HVAC BLWR, HVAC CNTRL HD, PWR HTR SWTCH, TCCM SWTCH, and VSES/ABS Fuses
Data Link Connector (DLC) Schematics
Center High Mount Stop Lamps (CHMSL) and Stop Lamp Switch
Backup Lamps
G105
G105