GM Service Manual Online
For 1990-2009 cars only
Figure 1:

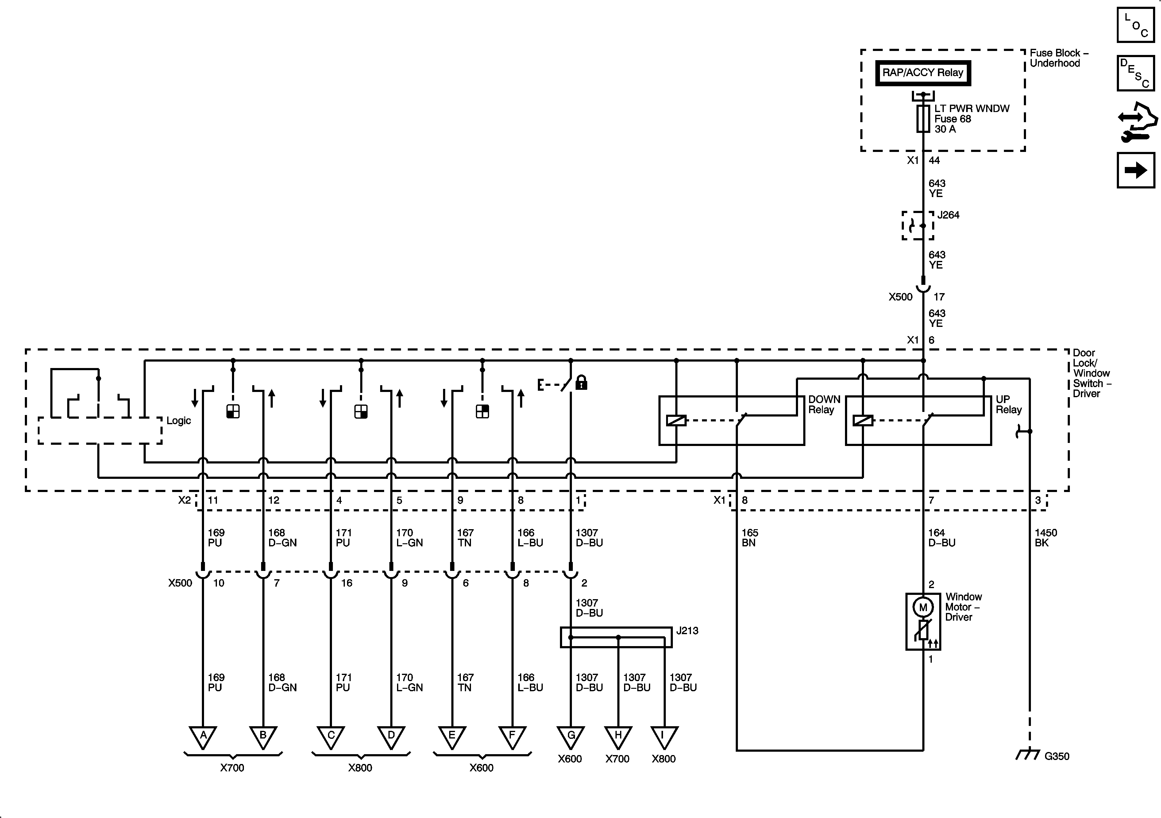
Driver Door - Left Hand Drive


Object Number: 1911829  Size: FS
Master Electrical Component List
Power Windows Description and Operation
Control Module References
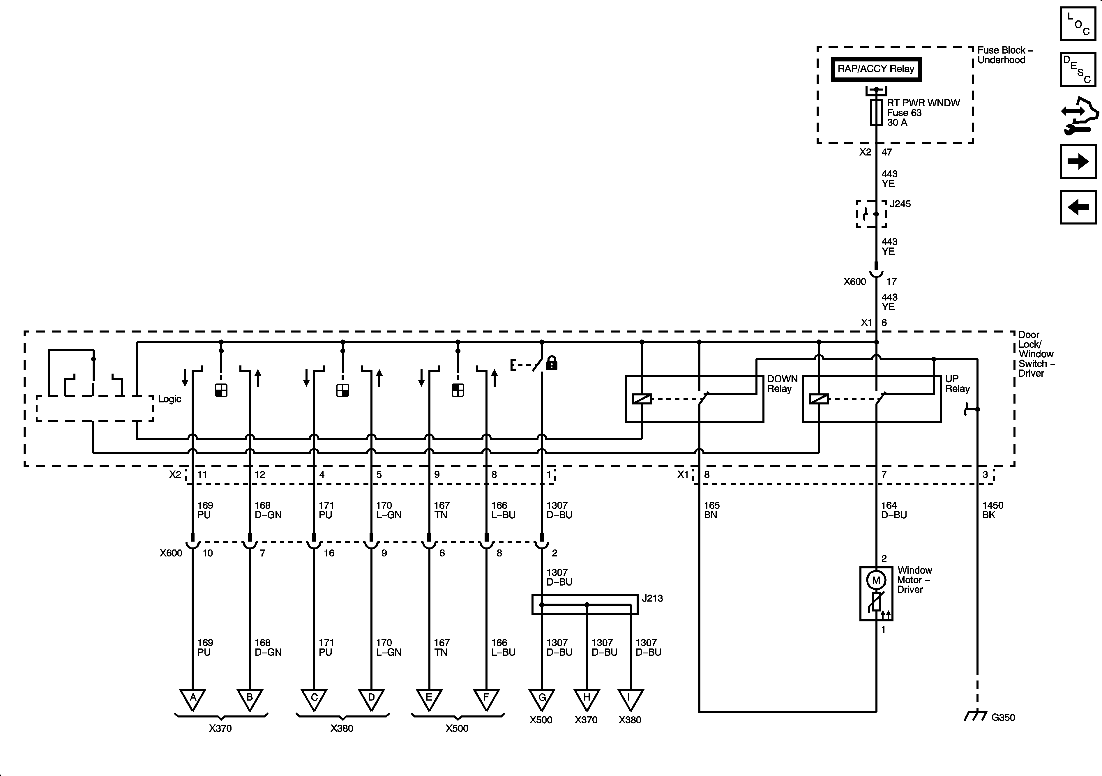
Driver Door - Right Hand Drive
Figure 2:

Driver Door - Right Hand Drive


Object Number: 1911838  Size: FS
Master Electrical Component List
Power Windows Description and Operation
Control Module References
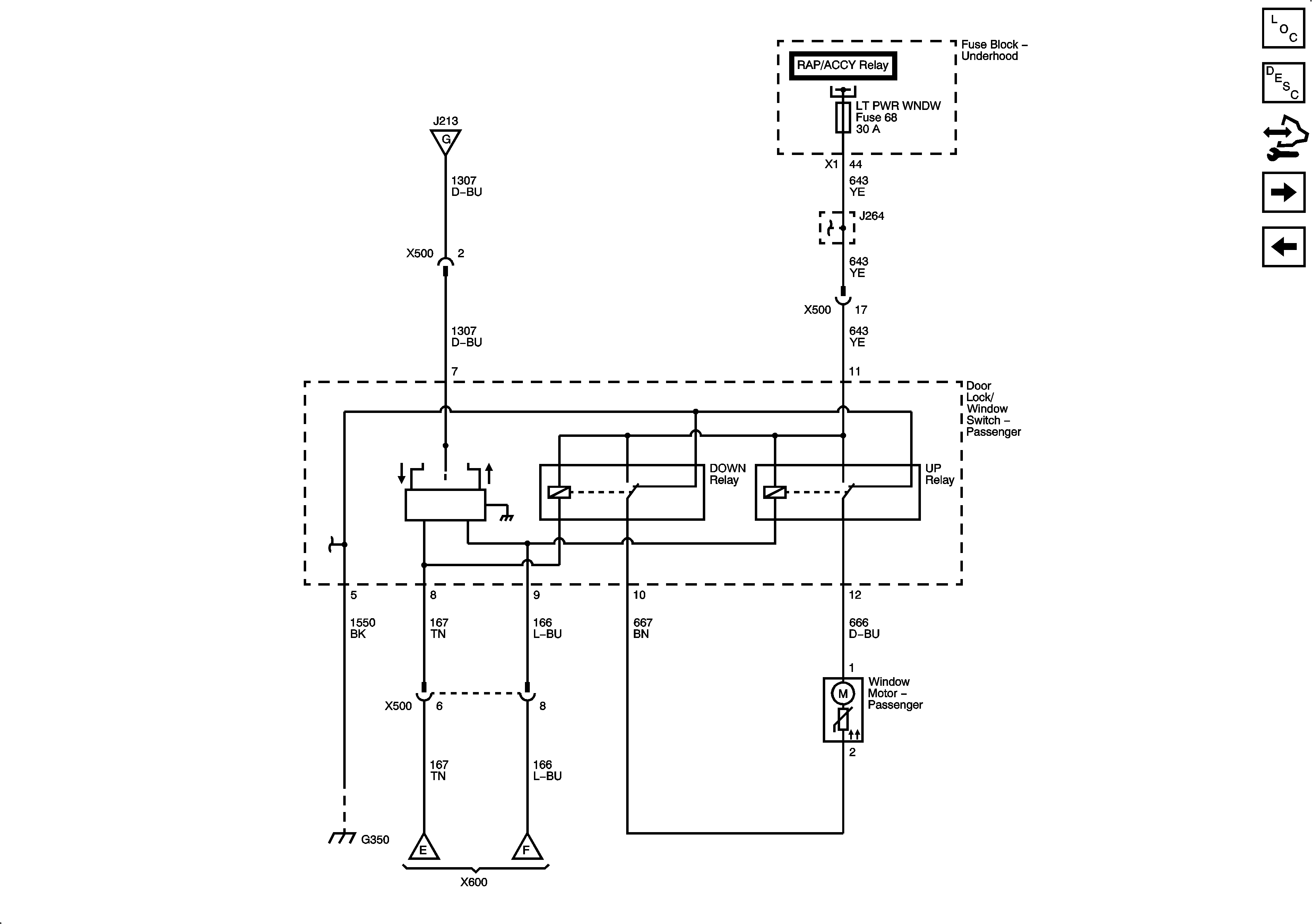
Passenger Door - Left Hand Drive
Driver Door - Left Hand Drive
Figure 3:

Passenger Door - Left Hand Drive


Object Number: 1911840  Size: FS
Master Electrical Component List
Power Windows Description and Operation
Control Module References
Passenger Door - Right Hand Drive
Driver Door - Right Hand Drive
Figure 4:

Passenger Door - Right Hand Drive


Object Number: 1911841  Size: FS
Master Electrical Component List
Power Windows Description and Operation
Control Module References
Rear Doors
Passenger Door - Left Hand Drive
Figure 5:

Rear Doors


Object Number: 1911842  Size: FS
Master Electrical Component List
Power Windows Description and Operation
Control Module References
Passenger Door - Right Hand Drive