GM Service Manual Online
For 1990-2009 cars only

Radio/Navigation System Schematics C100/Long Body

Figure 1:

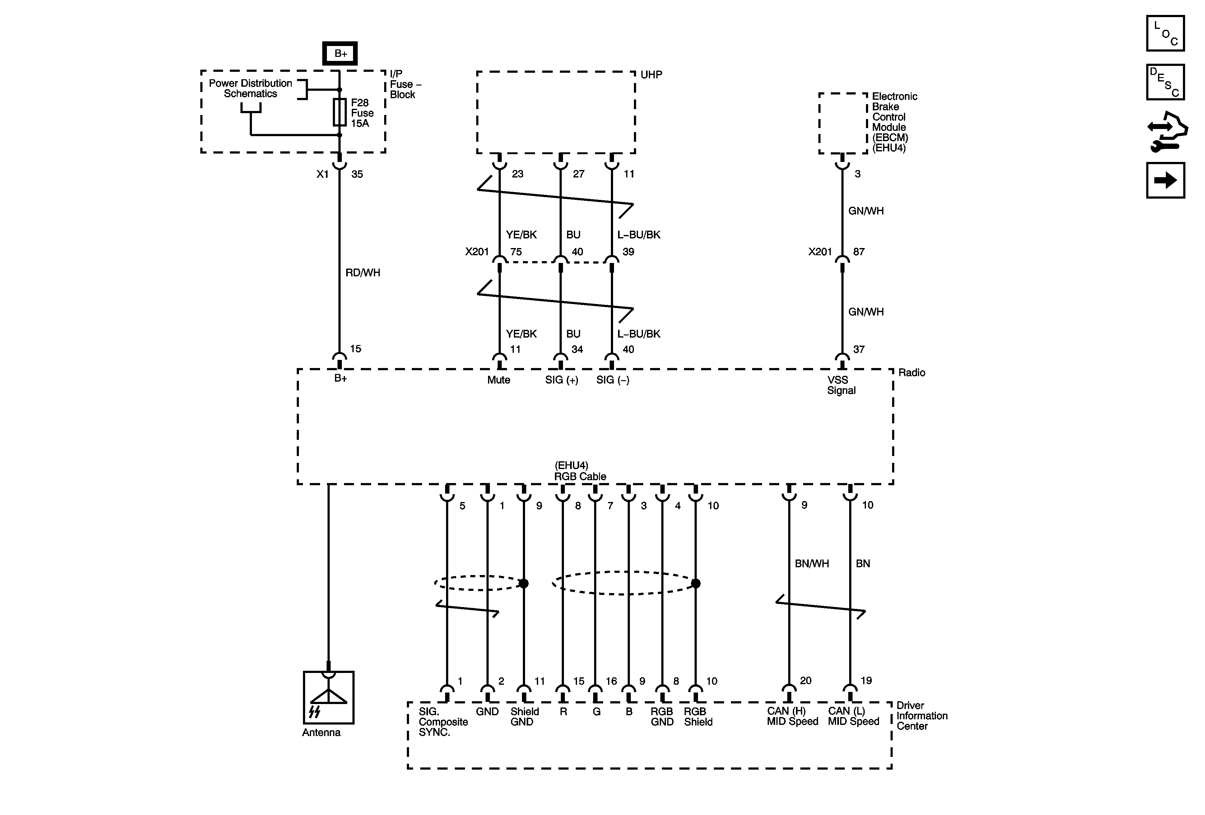
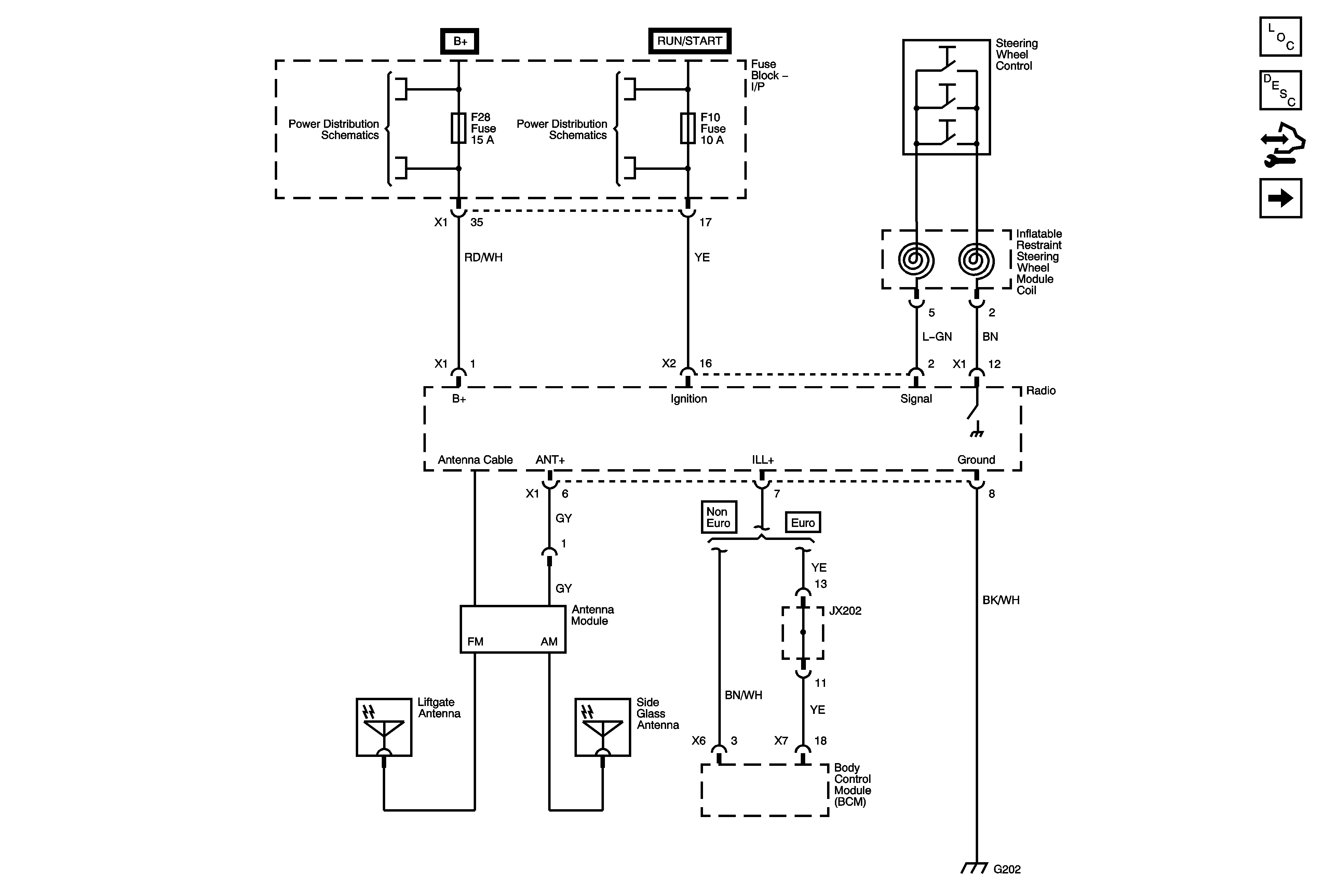
Power, Ground, Antenna, Steering Wheel Controls


Object Number: 1823110  Size: FS
Master Electrical Component List
Radio/Audio System Operation-RDS Functions
Control Module References
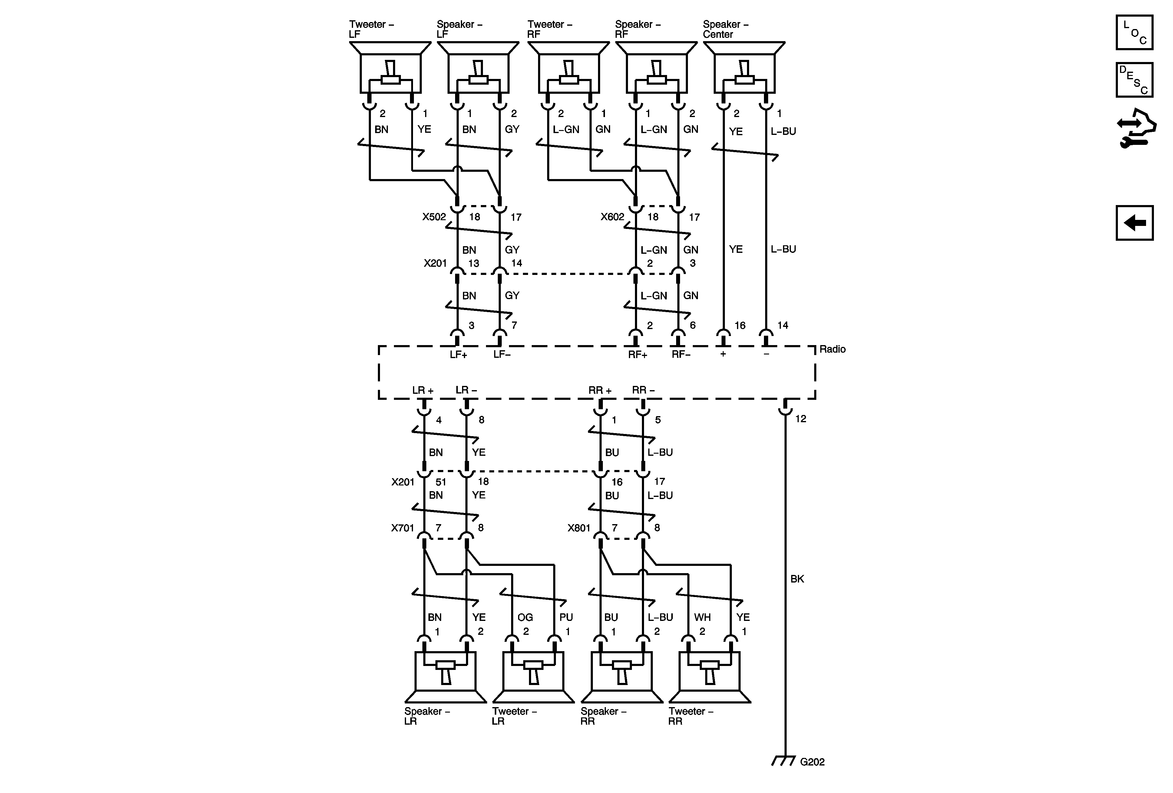
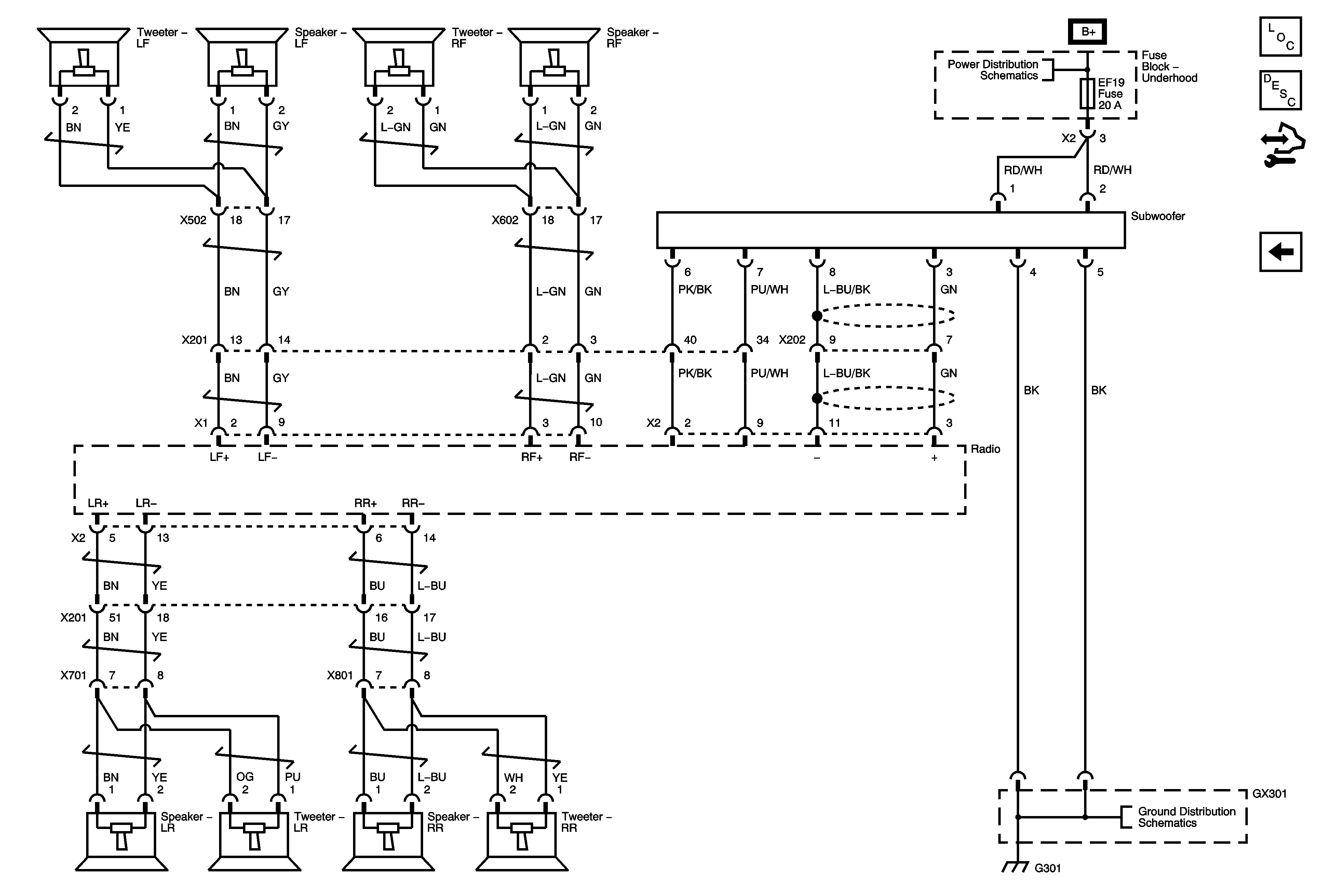
Speakers, Subwoofer
F3, 5, 28, 32, 34 Fuses, Front Washer Pump Relay
EF3, F1, 2, 10, 15, 18, 30, 33, 39 Fuses, Run, ACC/RAP Relays
Figure 2:

Speakers, Subwoofer


Object Number: 1823113  Size: FS
Master Electrical Component List
Radio/Audio System Operation-RDS Functions
Control Module References
Power, Ground, Antenna, Steering Wheel Controls
EF2, F11, 12, 14, 16, 19, 24, 26, 31, 35 Fuses
Ground Distribution G301

Radio/Navigation System Schematics C105/Short Body

Figure 1:

Entertainment Schematics - Short Body (1 of 2)


Object Number: 1857357  Size: FS
Master Electrical Component List
Radio/Audio System Operation-RDS Functions
Control Module References
Entertainment Schematics - Short Body (2 of 2)
F3, 5, 28, 32, 34 Fuses, Front Washer Pump Relay
Figure 2:

Entertainment Schematics - Short Body (2 of 2)


Object Number: 1857356  Size: FS
Master Electrical Component List
Radio/Audio System Operation-RDS Functions
Control Module References
Entertainment Schematics - Short Body (1 of 2)