GM Service Manual Online
For 1990-2009 cars only
Makes
🢒
Holden
🢒
2007
🢒
Captiva
🢒 Horns Schematics
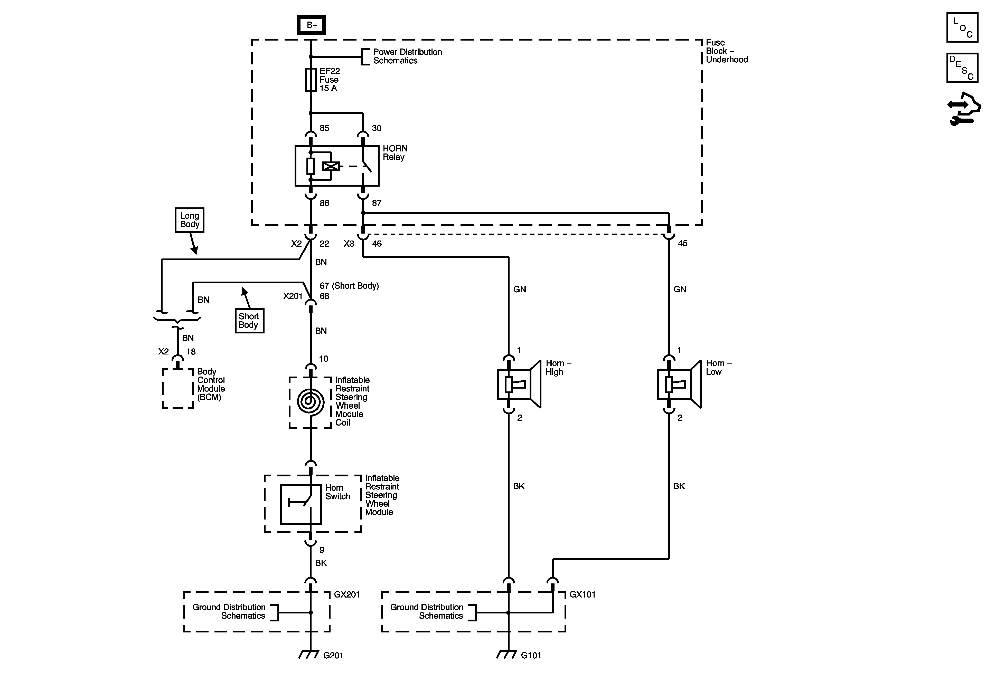
Horns Schematics
Master Electrical Component List
Horns System Description and Operation
Control Module References
EF22, 33, 34 Fuses, Horn, Wipers, Head Lamp Washer Relays
Ground Distribution G201
Ground Distribution G101, G103, G105