GM Service Manual Online
For 1990-2009 cars only
Makes
🢒
Holden
🢒
2006
🢒
Viva
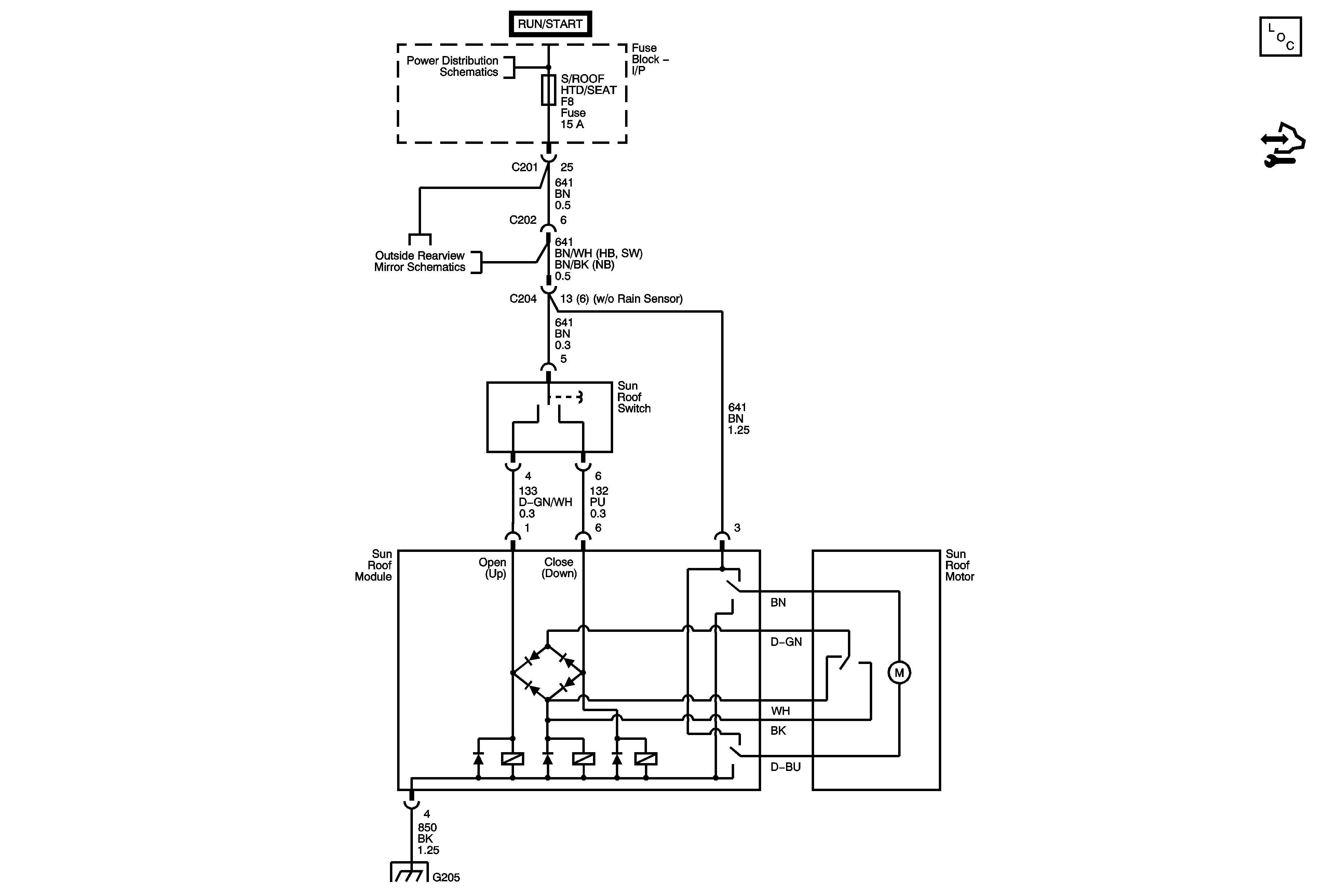
🢒 Power Sunroof Schematics
Power Sunroof Schematics
Master Electrical Component List
I/P Fuse Block HVAC and S/ROOF HTD/SEAT Fuses
Power Folding Mirrors
G204, G301