GM Service Manual Online
For 1990-2009 cars only
Makes
🢒
Holden
🢒
2007
🢒
Viva
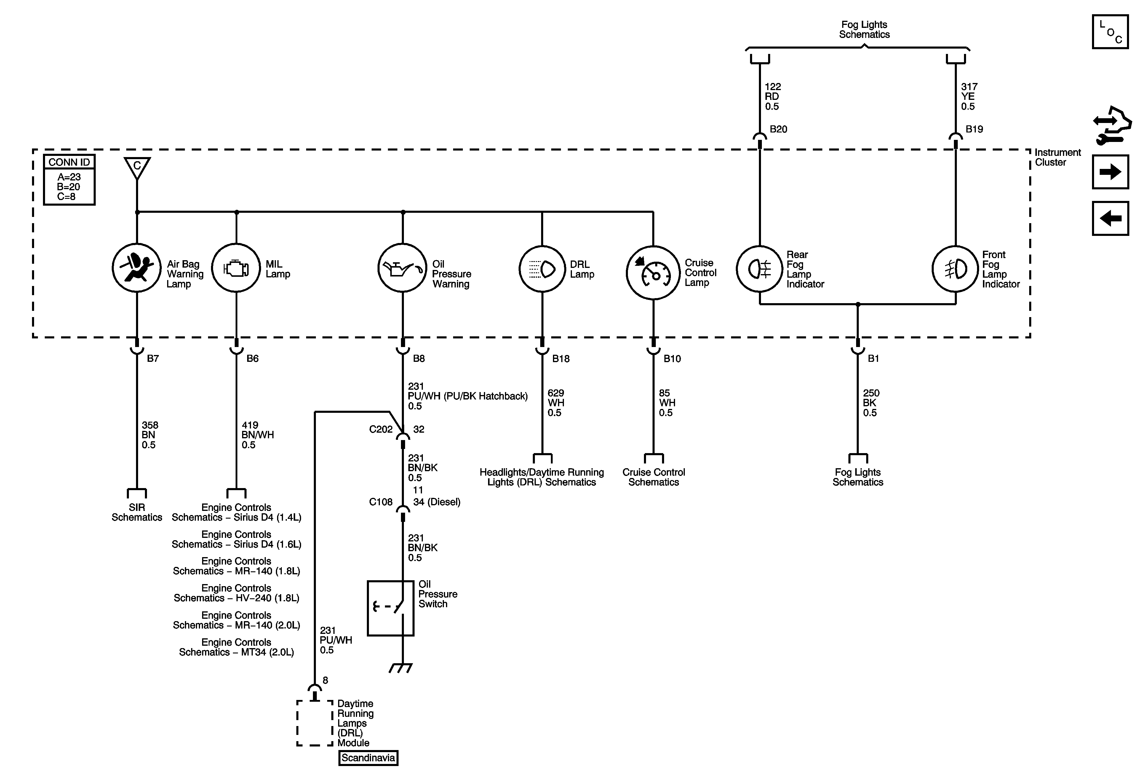
🢒 Air Bag, MIL Lamp, Oil Pressure, DRL, Cruise and Fog Lamp Indicators
Air Bag, MIL Lamp, Oil Pressure, DRL, Cruise and Fog Lamp Indicators
Air Bag, MIL Lamp, Oil Pressure, DRL, Cruise, and Fog Lamp Indicators
Master Electrical Component List
Control Module References
Turn Signal Hazard, and High Beam Indicators PRNDL Illumination
Power Steering, Shift Program, Air Bag, TPMS, ABS, TCS, Park Brake, and Charging Warning Lamps
Front Fog Lamps
Gages
Dual Stage SIR - 1 of 2
Headlamps - w/o Daytime Running Lamps
Cruise Control Schematics
Front Fog Lamps
Module Power, Ground, Serial Data, Malfunction Indicator Lamp (MIL)
Module Power, Ground, Serial Data, Malfunction Indicator Lamp (MIL)
Module Power, Ground, Serial Data, Malfunction Indicator Lamp (MIL)
Module Power, Ground, Serial Data, Malfunction Indicator Lamp (MIL)
Module Power, Ground, Serial Data, Malfunction Indicator Lamp (MIL)
Module Power, Ground, Serial Data, Malfunction Indicator Lamp (MIL)