GM Service Manual Online
For 1990-2009 cars only
Makes
🢒
Holden
🢒
2009
🢒
WM Sedan
🢒
Diagnostic Navigation
🢒
Vehicle Diagnostic Information
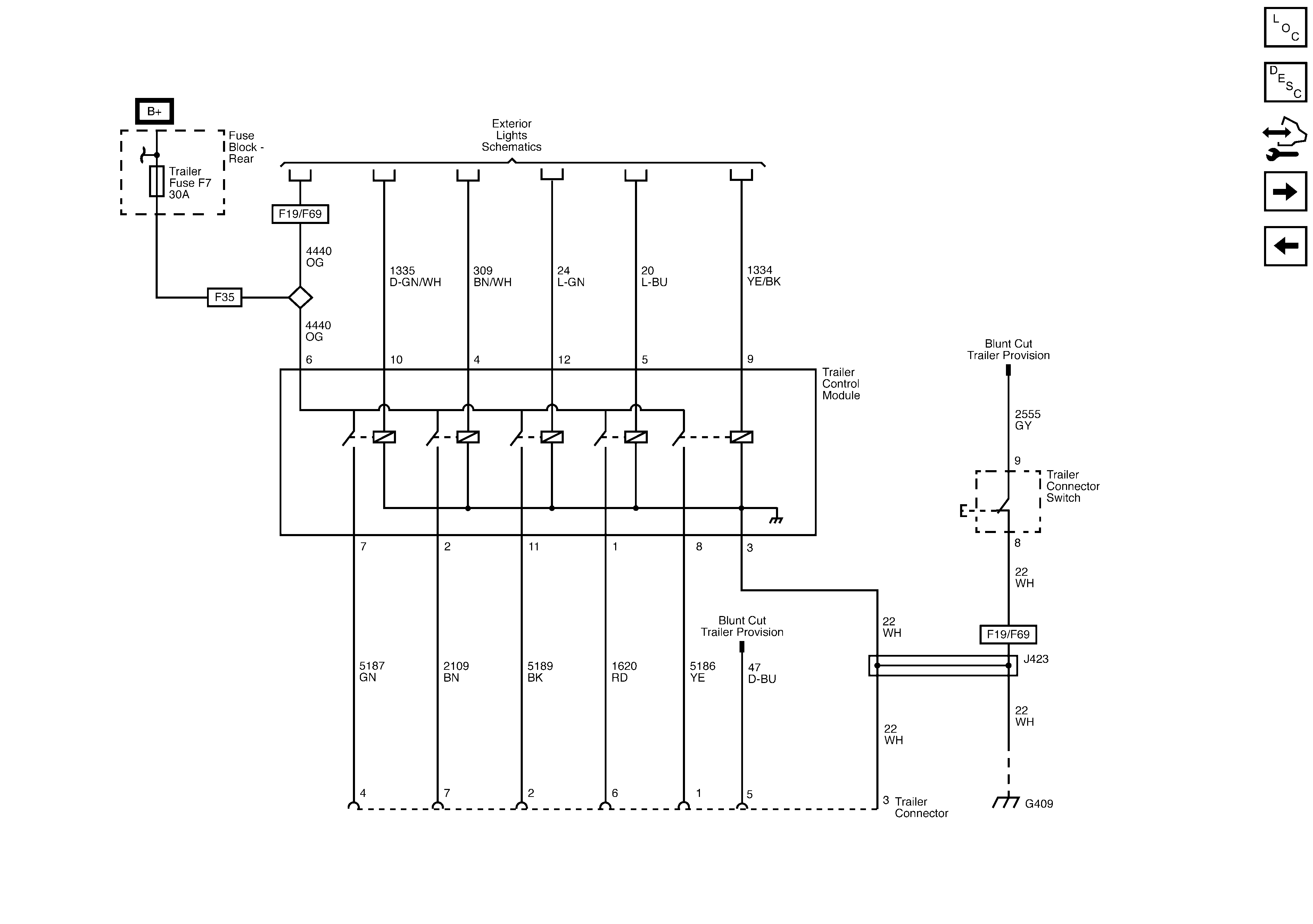
🢒 Trailer Connector/Provision Schematics
Trailer Connector Provision/Schematics