GM Service Manual Online
For 1990-2009 cars only
Figure 1:

Data Link Connector Power and Ground


Object Number: 1909379  Size: FS
Master Electrical Component List
Data Link Communications Description and Operation
Control Module References
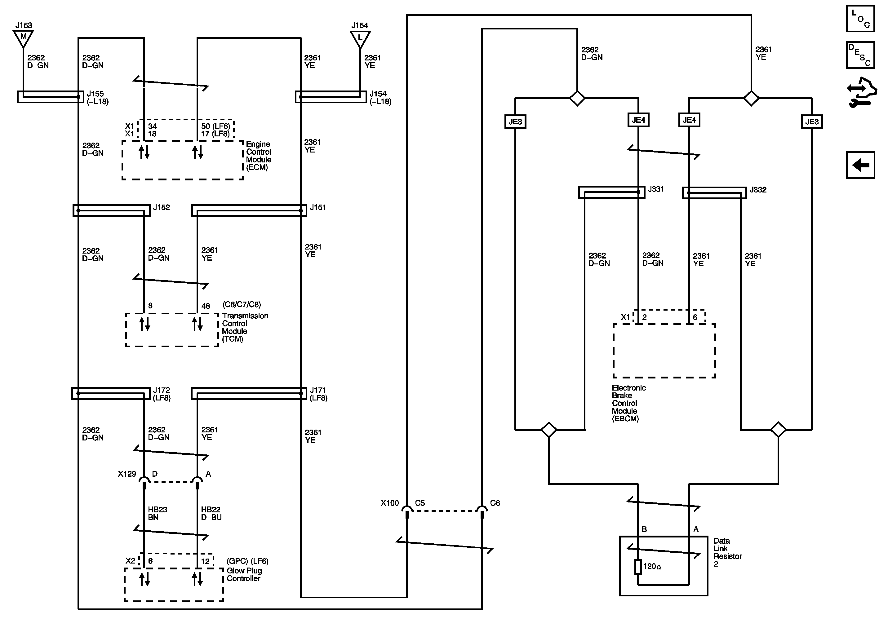
Splice Pack SP203
RDO/CHIME, CHMSL, and PWR POST Fuses/Circuit Breakers
RDO/CHIME, CHMSL, and PWR POST Fuses/Circuit Breakers
Splice Pack SP203
G101 - 1 of 2
G103 - 1 of 2, G105, and G106
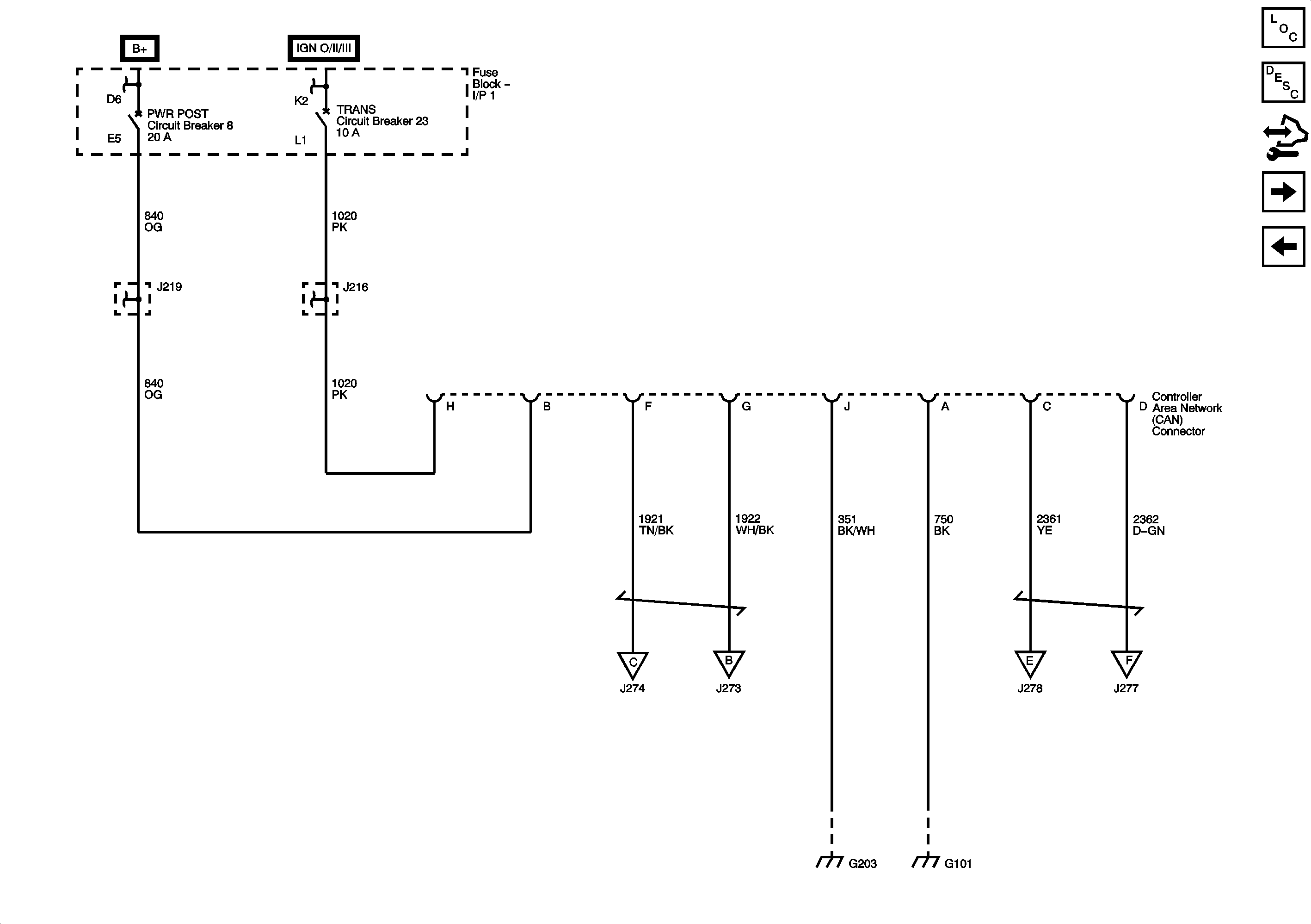
High Speed GMLAN
CAN Connector Power and Ground - L18 w/JE4, LF6, LF8
CAN Connector Power and Ground - L18 w/JE4, LF6, LF8
Figure 2:

Splice Pack SP203


Object Number: 1909404  Size: FS
Master Electrical Component List
Data Link Communications Description and Operation
Control Module References
High Speed GMLAN
Data Link Connector Power and Ground
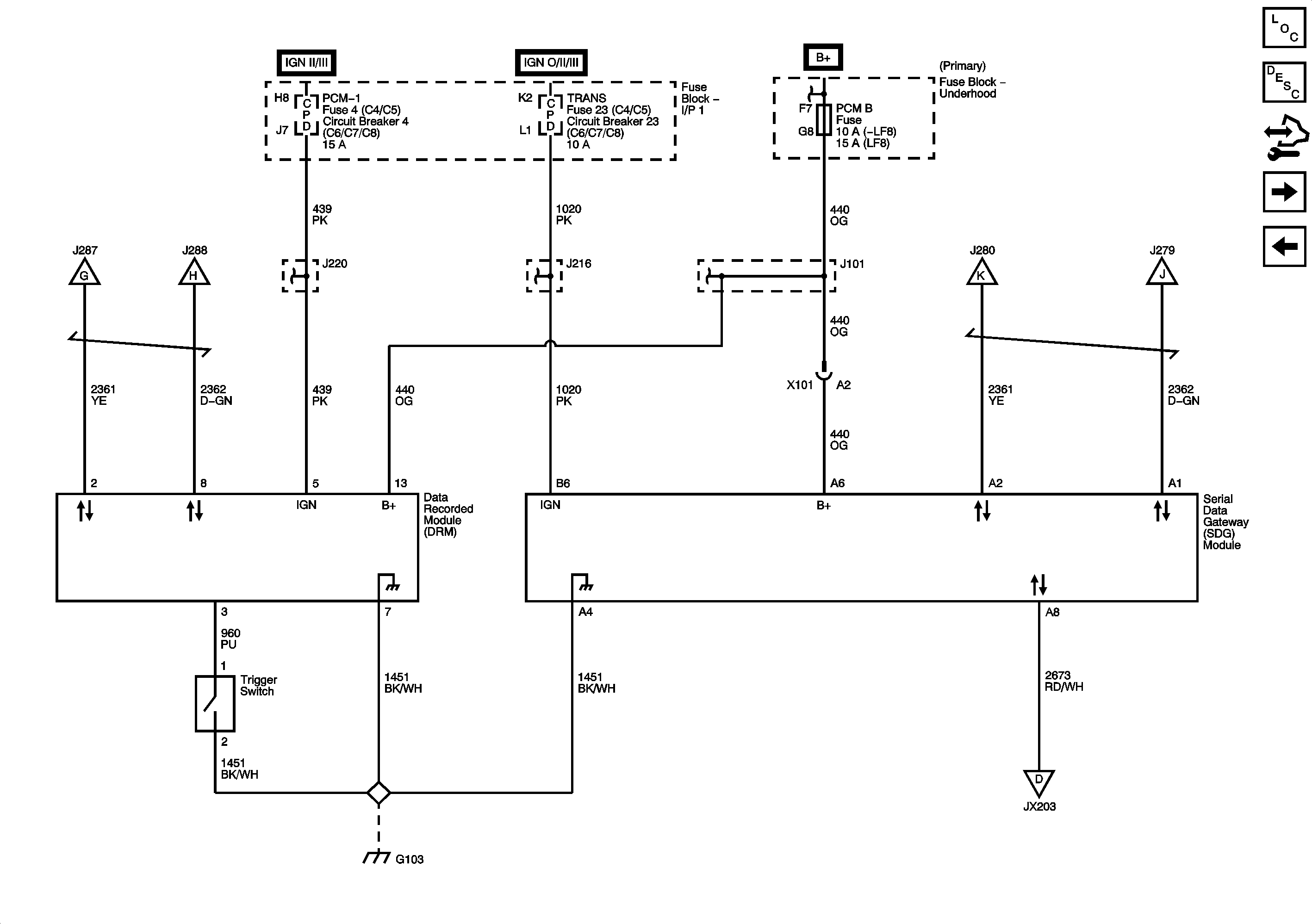
Serial Data Gateway (SDG) - L18 w/JE4, LF6, LF8
Data Link Connector Power and Ground
Figure 3:

High Speed GMLAN


Object Number: 1909407  Size: FS
Master Electrical Component List
Data Link Communications Description and Operation
Control Module References
CAN Connector Power and Ground - L18 w/JE4, LF6, LF8
Splice Pack SP203
Data Link Connector Power and Ground
Data Link Connector Power and Ground
Figure 4:

CAN Connector Power and Ground - L18 w/JE4, LF6, LF8


Object Number: 1909410  Size: FS
Master Electrical Component List
Data Link Communications Description and Operation
Control Module References
Serial Data Gateway (SDG) - L18 w/JE4, LF6, LF8
High Speed GMLAN
RDO/CHIME, CHMSL, and PWR POST Fuses/Circuit Breakers
RDO/CHIME, CHMSL, and PWR POST Fuses/Circuit Breakers
TRANS Fuse/Circuit Breaker
TRANS Fuse/Circuit Breaker
Data Link Connector Power and Ground
Data Link Connector Power and Ground
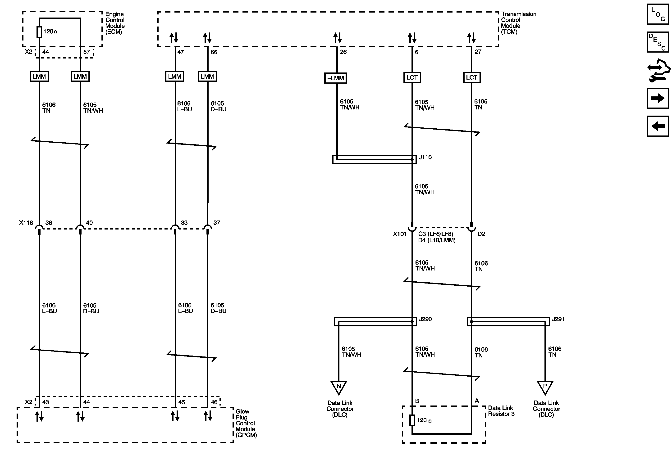
J1939 Serial Data, 1 of 2 - L18 w/JE4, LF6, LF8
J1939 Serial Data, 1 of 2 - L18 w/JE4, LF6, LF8
G203 - 3 of 4
G101 - 1 of 2
Figure 5:

Serial Data Gateway (SDG) - L18 w/JE4, LF6, LF8


Object Number: 1909412  Size: FS
Master Electrical Component List
Data Link Communications Description and Operation
Control Module References
J1939 Serial Data, 1 of 2 - L18 w/JE4, LF6, LF8
CAN Connector Power and Ground - L18 w/JE4, LF6, LF8
J1939 Serial Data, 1 of 2 - L18 w/JE4, LF6, LF8
J1939 Serial Data, 1 of 2 - L18 w/JE4, LF6, LF8
ENGINE and PCM-1 Fuses/Circuit Breakers
ENGINE and PCM-1 Fuses/Circuit Breakers
G103 - 1 of 2, G105, and G106
TRANS Fuse/Circuit Breaker
TRANS Fuse/Circuit Breaker
FUEL Fuse/Circuit Breaker - L18/LMM, PCV Circuit Breaker - LF8, and ECM-B Circuit Breaker - LF6
FUEL Fuse/Circuit Breaker - L18/LMM, PCV Circuit Breaker - LF8, and ECM-B Circuit Breaker - LF6
J1939 Serial Data, 1 of 2 - L18 w/JE4, LF6, LF8
J1939 Serial Data, 1 of 2 - L18 w/JE4, LF6, LF8
Splice Pack SP203
Figure 6:

J1939 Serial Data, 1 of 2 - L18 w/JE4, LF6, LF8


Object Number: 1909414  Size: FS
Master Electrical Component List
Data Link Communications Description and Operation
Control Module References
J1939 Serial Data, 2 of 2 - L18 w/JE4, LF6, LF8
Serial Data Gateway (SDG) - L18 w/JE4, LF6, LF8
CAN Connector Power and Ground - L18 w/JE4, LF6, LF8
CAN Connector Power and Ground - L18 w/JE4, LF6, LF8
Serial Data Gateway (SDG) - L18 w/JE4, LF6, LF8
Serial Data Gateway (SDG) - L18 w/JE4, LF6, LF8
Serial Data Gateway (SDG) - L18 w/JE4, LF6, LF8
Serial Data Gateway (SDG) - L18 w/JE4, LF6, LF8
J1939 Serial Data, 2 of 2 - L18 w/JE4, LF6, LF8
J1939 Serial Data, 2 of 2 - L18 w/JE4, LF6, LF8
Figure 7:

J1939 Serial Data, 2 of 2 - L18 w/JE4, LF6, LF8


Object Number: 1909420  Size: FS
Master Electrical Component List
Data Link Communications Description and Operation
Control Module References
J1939 Serial Data, 1 of 2 - L18 w/JE4, LF6, LF8
J1939 Serial Data, 1 of 2 - L18 w/JE4, LF6, LF8
J1939 Serial Data, 1 of 2 - L18 w/JE4, LF6, LF8