GM Service Manual Online
For 1990-2009 cars only
Makes
🢒
Isuzu
🢒
2005
🢒
Isuzu MD F-Series
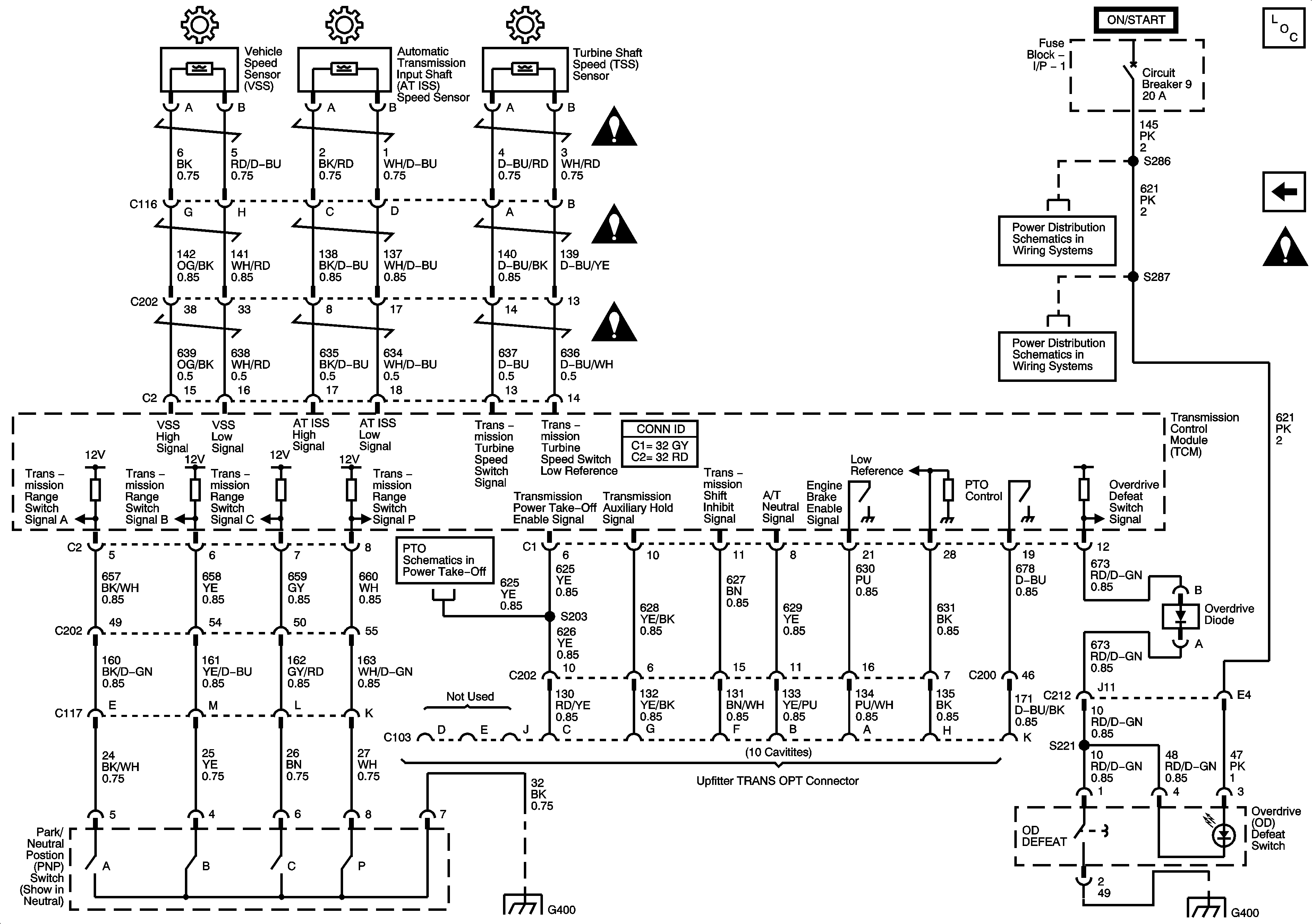
🢒 Speed Sensors, Switches, C103 - Upfitter TRANS OPT Connector
Speed Sensors, Switches, C103 - Upfitter TRANS OPT Connector
Speed Sensors, Switches, C103 - Upfitter TRANS OPT Connector
Master Electrical Component List
Power, Ground, Serial Data, MIL, Solenoids, Temperature Sensor and Switches
Automatic Transmission Schematic Icons