GM Service Manual Online
For 1990-2009 cars only
Makes
🢒
Isuzu
🢒
2002
🢒
Isuzu T-Series (Truck Line C)
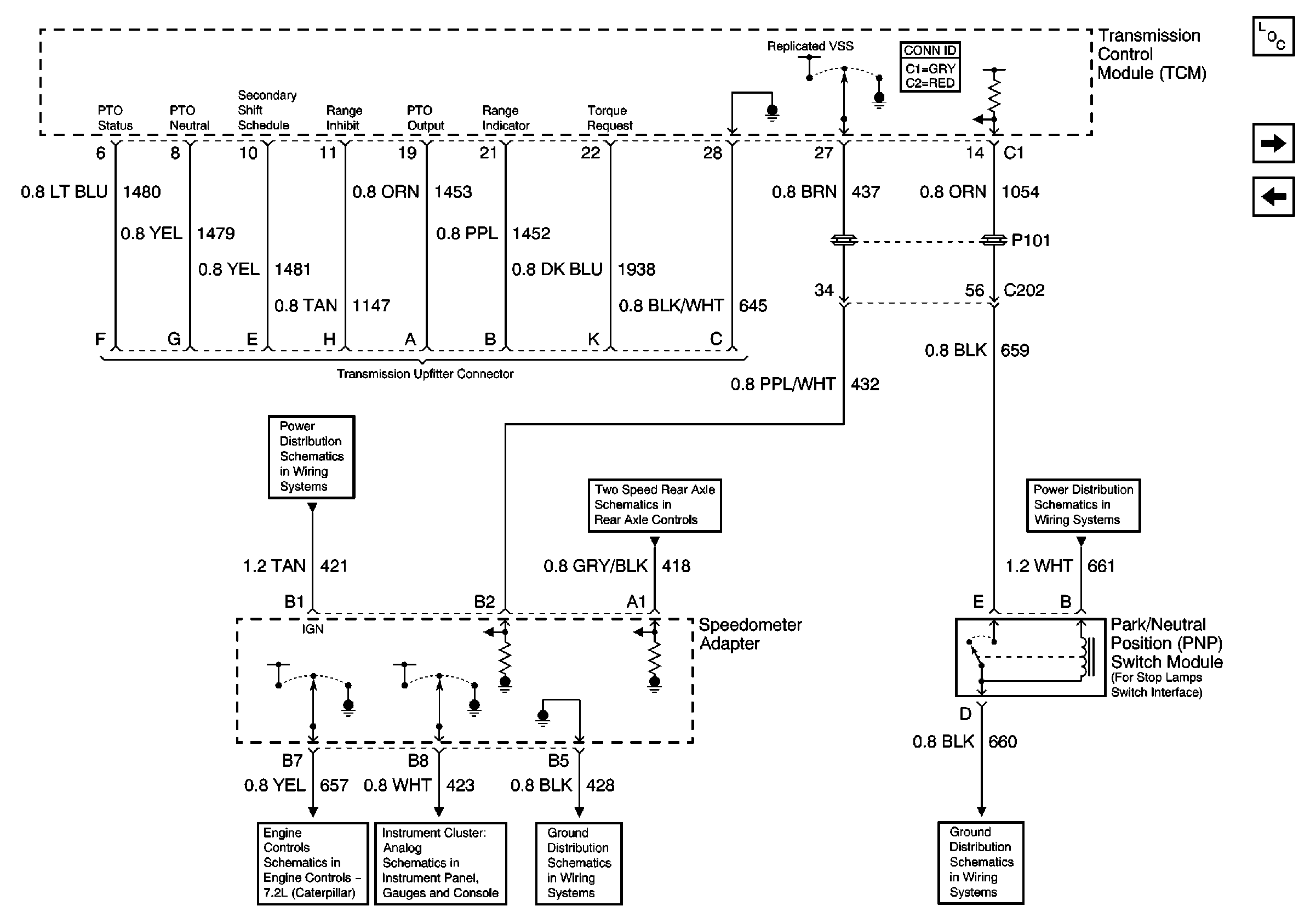
🢒 Stoplamp, Upfitter Connector and VSS (MX4)
Stoplamp, Upfitter Connector and VSS (MX4)
Stoplamp, Upfitter Connector and VSS (MX4)
Master Electrical Component List
Internal Pressure Switches and Solenoids (MX4)
Exhaust Brake (MX4)
IP Fuse Block, Circuit Breaker 6 (1 of 3)
Air Susp Dump Lamp, Speedometer and Volt Meter
Electric Operated-Switches (2 of 2)
G105 Continued, Splice Pack 5, S242
Speedometer Adapter