GM Service Manual Online
For 1990-2009 cars only
Figure 1:

2.2L Engine Power, Grounding And VSS


Object Number: 52372  Size: FS
Automatic Transmission Components
Transmission General Information
2.2L Engine Auto Trans Shift Solenoid Control
OBD II Symbol Description Notice
OBD II Symbol Description Notice
Handling Electrostatic Discharge Sensitive Parts Notice
Figure 2:

2.2L Engine Auto Trans Shift Solenoid Control


Object Number: 52293  Size: FS
Automatic Transmission Components
Transmission General Information
2.2L Engine Auto Trans Range Inputs
2.2L Engine Power, Grounding And VSS
OBD II Symbol Description Notice
Handling Electrostatic Discharge Sensitive Parts Notice
Figure 3:

2.2L Engine Auto Trans Range Inputs


Object Number: 52295  Size: FS
Automatic Transmission Components
Transmission General Information
4.3L Engine Power And Grounding
2.2L Engine Auto Trans Shift Solenoid Control
OBD II Symbol Description Notice
Handling Electrostatic Discharge Sensitive Parts Notice
Handling Electrostatic Discharge Sensitive Parts Notice
Figure 4:

4.3L Engine Power And Grounding


Object Number: 67487  Size: FS
Automatic Transmission Components
Transmission General Information
4.3L Engine Manual Trans Brake Switch Input
2.2L Engine Auto Trans Range Inputs
Fuel Pump Controls
Handling Electrostatic Discharge Sensitive Parts Notice
Handling Electrostatic Discharge Sensitive Parts Notice
OBD II Symbol Description Notice
Figure 5:

4.3L Engine Manual Trans Brake Switch Input


Object Number: 52340  Size: FS
Automatic Transmission Components
Transmission General Information
4.3L Engine Manual Trans Brake Switch Input
4.3L Engine Power And Grounding
Handling Electrostatic Discharge Sensitive Parts Notice
OBD II Symbol Description Notice
Handling Electrostatic Discharge Sensitive Parts Notice
Handling Electrostatic Discharge Sensitive Parts Notice
OBD II Symbol Description Notice
Handling Electrostatic Discharge Sensitive Parts Notice
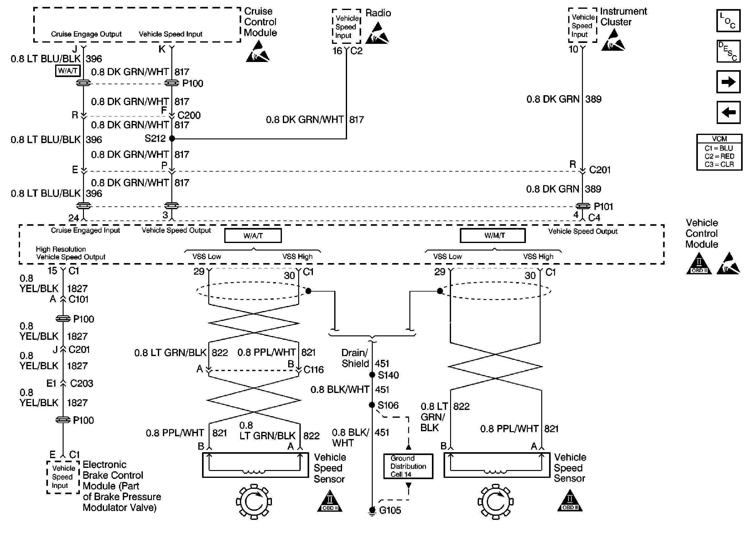
Figure 6:

4.3L Engine Vehicle Speed Sensor


Object Number: 73868  Size: FS
Automatic Transmission Components
Transmission General Information
4.3L Engine A/T Shift Solenoid Control
4.3L Engine Manual Trans Brake Switch Input
Handling Electrostatic Discharge Sensitive Parts Notice
Handling Electrostatic Discharge Sensitive Parts Notice
Handling Electrostatic Discharge Sensitive Parts Notice
OBD II Symbol Description Notice
OBD II Symbol Description Notice
OBD II Symbol Description Notice
Handling Electrostatic Discharge Sensitive Parts Notice
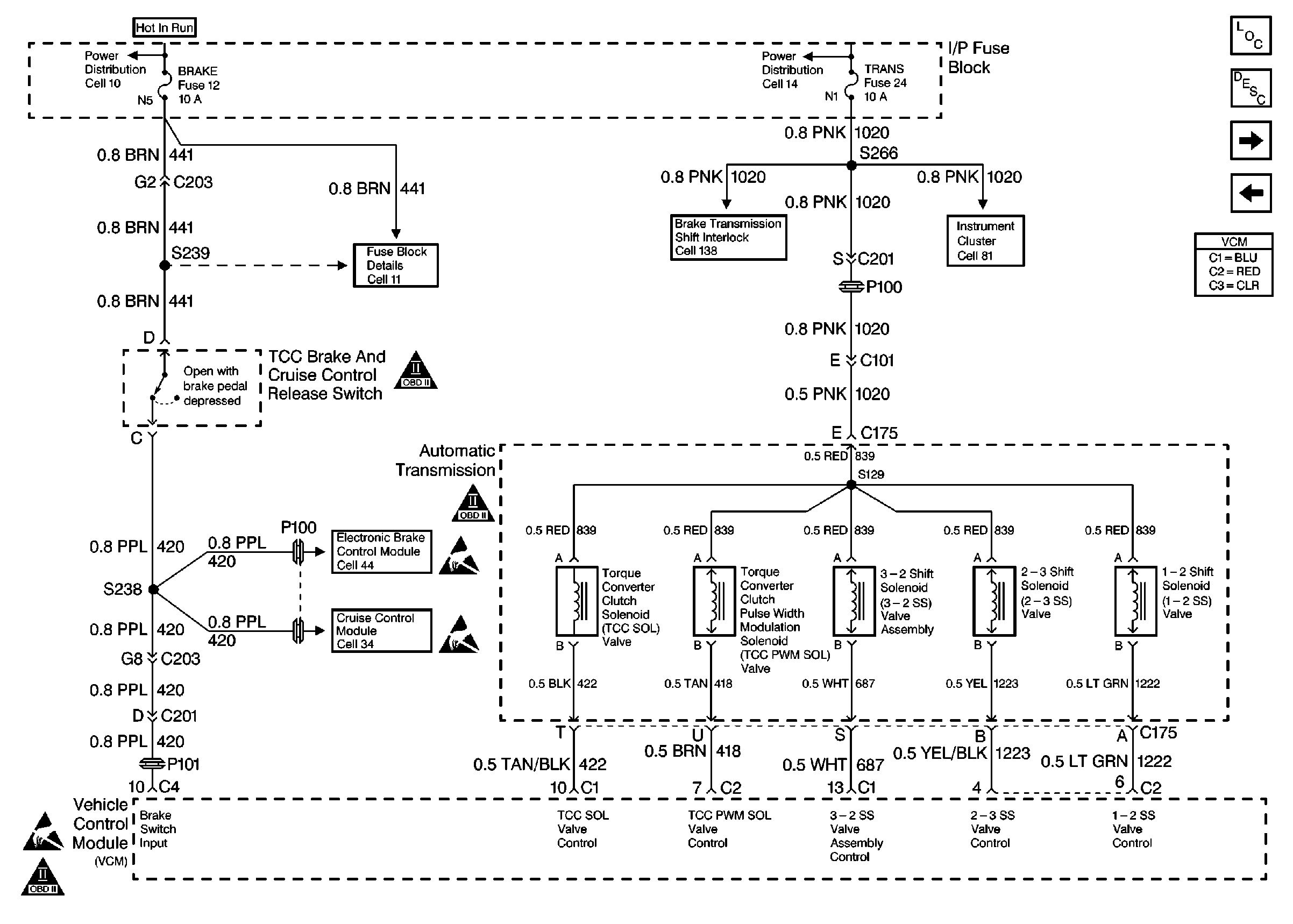
Figure 7:

4.3L Engine A/T Shift Solenoid Control


Object Number: 73869  Size: FS
Automatic Transmission Components
Transmission General Information
4.3L Engine Auto Trans Range Inputs
4.3L Engine Vehicle Speed Sensor
OBD II Symbol Description Notice
OBD II Symbol Description Notice
Handling Electrostatic Discharge Sensitive Parts Notice
Handling Electrostatic Discharge Sensitive Parts Notice
Handling Electrostatic Discharge Sensitive Parts Notice
OBD II Symbol Description Notice
Figure 8:

4.3L Engine Auto Trans Range Inputs


Object Number: 52375  Size: FS
Automatic Transmission Components
Transmission General Information
4.3L Engine A/T Shift Solenoid Control
OBD II Symbol Description Notice
Handling Electrostatic Discharge Sensitive Parts Notice
Handling Electrostatic Discharge Sensitive Parts Notice
Sensors