GM Service Manual Online
For 1990-2009 cars only

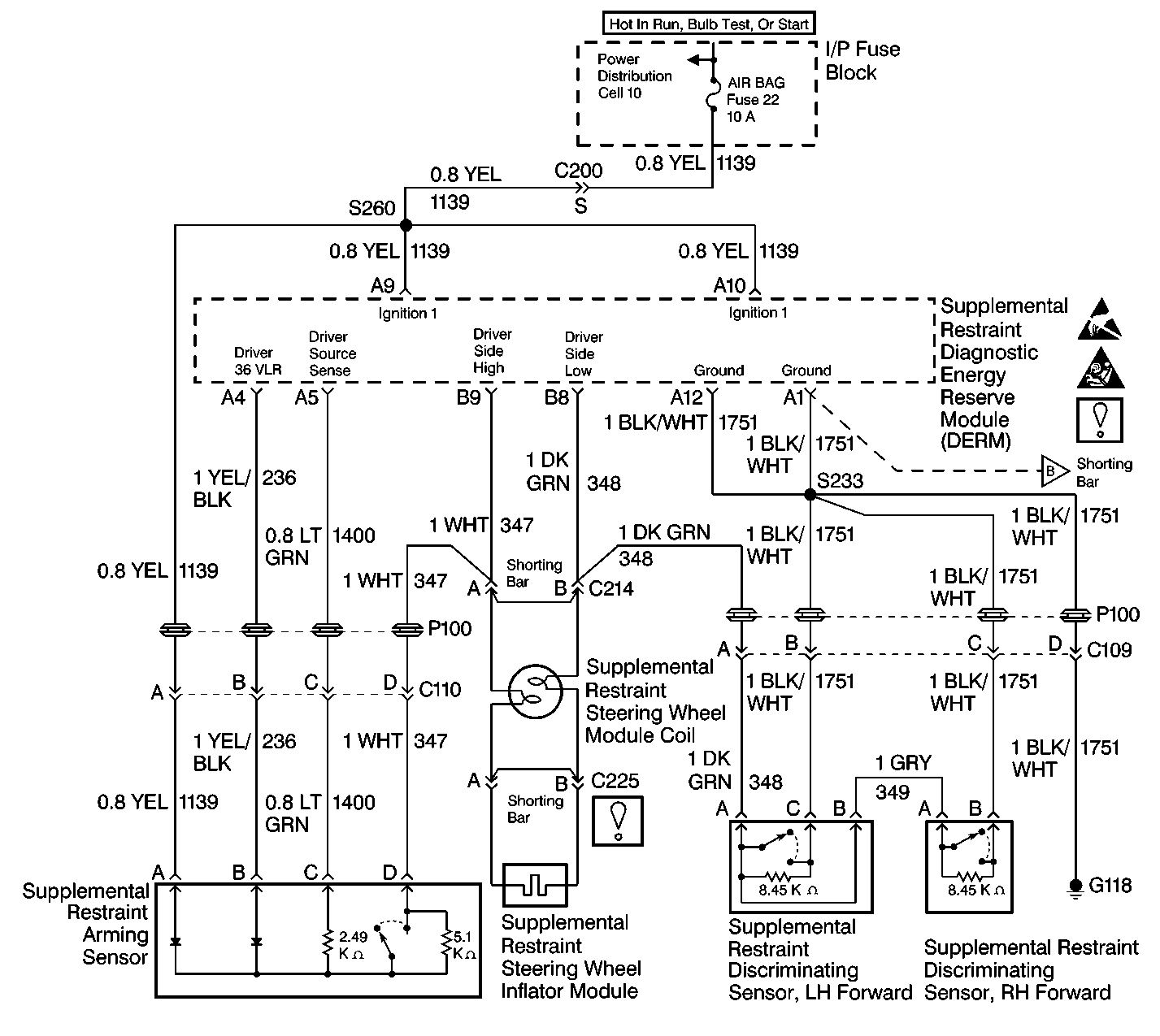
Object Number: 57153  Size: LF

Circuit Description

During the Initiator Assembly Resistance test the supplemental restraint Diagnostic Energy Reserve Module (DERM) grounds the Driver Side Low terminal B8 through an internal resistor and measures the voltage at the Driver Side Low. For a properly operating circuit, the voltage during this test measures below a specified value. When the voltage at the Driver Side Low measures above a specified value, the DTC will set.

Conditions for Setting the DTC

The DTC sets when the voltage at the Driver Side Low terminal B8 measures above a specified value while the DERM attempts to ground this terminal. This test runs during the Initiator Assembly Resistance test and the 10 Minute Loop Test when:

    • No higher priority faults are detected during the Turn On test
    • No higher priority fault are detected during Continuous Monitoring tests for one second
    • No Crank signal is present
    • Ignition 1 voltage measures above a specified value

Action Taken When the DTC Sets

The DERM turns on the AIR BAG warning lamp and sets a diagnostic trouble code.

Conditions for Clearing the DTC

The DTC clears when the voltage at the Driver Side Low terminal B8 measures below a specified value while the DERM grounds this terminal.

Diagnostic Aids

This diagnostic trouble code can only be set when the malfunction is present as the ignition switch is turned on. After the Initiator Assembly Resistance test is completed, a short to B+ in the steering column, CKT 347, CKT 348, or CKT 349 causes the DTC B1024 to set. When a scan tool issues a Clear Codes command and the malfunction remains, the DTC will not reappear for ten minutes or until the next ignition cycle.

Test Description

Refer to step numbers on the diagnostic table.

  1. Start at the SRS Diagnostic System Check for all diagnosis.

  2. This test determines whether the malfunction is in the steering column.

  3. This test checks for a short from the Driver Side High circuit to B+.

  4. This test checks for a short from the Driver Side Low circuit to B+.

  5. This test checks for a short from the supplemental restraint discriminating sensor interconnect circuit to B+.

When measurements are requested in this table, use J 39200 Digital Multimeter with correct terminal adapter from J 35616 Connector Test Adapter Kit. When a check for proper connection is requested, refer to Intermittents and Poor Connections in Section 8A4. When a wire, connector or terminal repair is requested, use J-38125 Terminal Repair Kit and refer to Wiring Repair.

DTC B1025- Driver Initiator CKT Short to Ignition

Step

Action

Value

Yes

No

1

Was the SRS Diagnostic System Check performed?

--

Go to Step 2

Go to SRS Diagnostic System Check

2

  1. Turn OFF the ignition switch.
  2. Disconnect the yellow 2-way electrical connector C214 at the base of the steering column.
  3. Connect the J 38715-A SRS Driver/Passenger Load tool to the harness side of the yellow 2-way electrical connector at the base of the steering column .
  4. Turn ON the ignition switch.

Is DTC B1025 current?

--

Go to Step 4

Go to Step 3

3

  1. Turn OFF the ignition switch.
  2. Disconnect the J 38715-A.
  3. Remove the supplemental restraint steering wheel inflator module from the steering wheel. Refer to Steering Column in section 3F.
  4. Remove the supplemental restraint steering wheel module coil. Refer to Steering Column Unit Repair in Section 3F4.
  5. Determine the cause of the short circuit to battery voltage and repair.
  6. Replace the supplemental restraint steering wheel module coil. Refer to Steering Column Unit Repair in Section 3F4.

Has the supplemental restraint steering wheel module coil been replaced?

--

Go to Step 10

--

4

  1. Turn OFF the ignition switch.
  2. Disconnect the DERM.
  3. Disconnect the supplemental restraint arming sensor.
  4. Disconnect the LH forward supplemental restraint discriminating sensor
  5. Disconnect J 38715-A.
  6. Turn on the ignition switch.
  7. Measure the voltage on the DERM electrical harness connector from terminal B9 to terminal A1 (ground).

Is the voltage displayed less than the value specified?

1 V

Go to Step 6

Go to Step 5

5

  1. Turn off the ignition switch.
  2. Repair the short from circuit 347 to B+.

Has the short circuit been repaired?

--

Go to Step 10

--

6

Measure the voltage on the DERM electrical harness connector from terminal B8 to terminal A1 (ground).

Is the voltage less than the value specified?

1 V

Go to Step 8

Go to Step 7

7

  1. Turn off the ignition switch.
  2. Repair the short from circuit 348 to B+.

Has the short circuit been repaired?

--

Go to Step 10

--

8

Measure the voltage on the LH forward supplemental restraint discriminating sensor electrical harness connector form terminal B to terminal C (ground).

Is the voltage less than the value specified?

1 V

Go to Integrity Check

Go to Step 9

9

  1. Turn off the ignition switch.
  2. Repair the short from circuit 349 to B+.

Has the short circuit been repaired?

--

Go to Step 10

--

10

  1. Reconnect all the SRS components.
  2. Ensure that the components are properly mounted.

Have all the SRS components been reconnected and properly mounted?

--

Go to Step 11

--

11

Clear the SRS Diagnostic Trouble Codes.

Have the SRS Diagnostic Trouble Codes been cleared?

--

Go to SRS Diagnostic System Check

--