GM Service Manual Online
For 1990-2009 cars only

Refer to

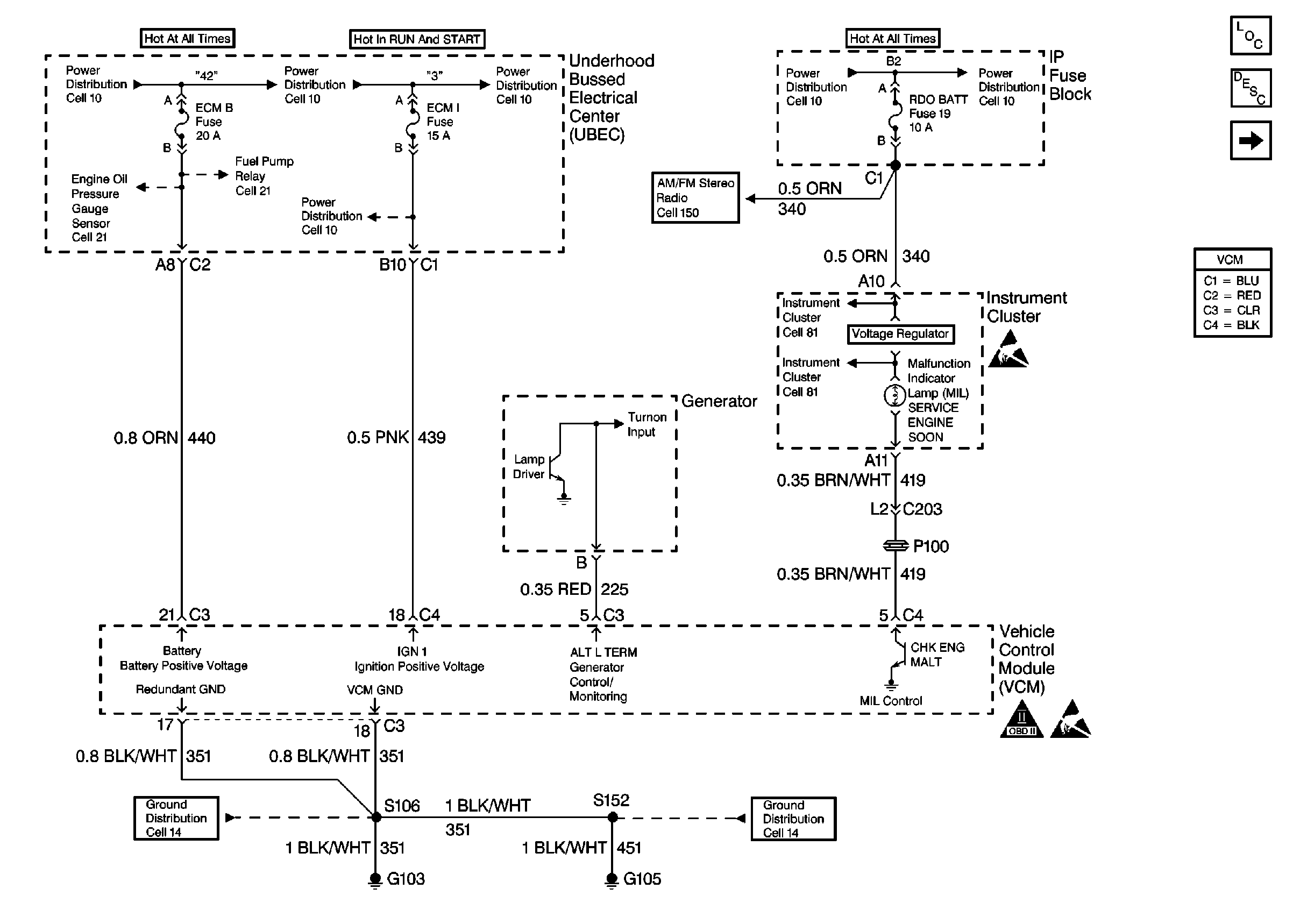
Power, Grounding, Generator, And MIL


Object Number: 171417  Size: FS

Circuit Description

When the ignition switch is initially turned to the run position, the malfunction indicator lamp (MIL) will be ON steady. When the engine is running and there are no active type A or B DTCs stored, refer to Diagnostic Trouble Code (DTC) List (Definitions) , the Vehicle Control Module (VCM) turns OFF the MIL. The ignition switch supplies battery voltage directly to the MIL through the gauge fuse. The VCM controls the MIL by providing a ground path through the MIL control circuit in order to turn ON the MIL.

Diagnostic Aids

An open gauge fuse will cause the entire IP cluster to be inoperative.

Test Description

Number(s) below refer to step number(s) on the Diagnostic Table.

  1. A MIL that responds correctly to the scan tool command indicates that the condition is not present at this time.

  2. The MIL should be OFF. This step checks for a short to ground in the MIL control circuit by removing the VCM from the circuit.

  3. This step checks the MIL control circuit for a short to B+ or a problem with the VCM.

  4. Locate and repair any shorts that may have caused the fuse to open BEFORE replacing the fuse.

Malfunction Indicator Lamp Circuit Check

Step

Action

Value(s)

Yes

No

1

Important: Before clearing any DTCs, use the scan tool Capture Info to save the Freeze Frame and the Failure Records for reference. The control module's data will be deleted once the Clear Info function is used.

Did you perform the Powertrain On-Board Diagnostic (OBD) System Check?

--

Go to Step 2

Go to Powertrain On Board Diagnostic (OBD) System Check

2

  1. Turn OFF the ignition for 15 seconds.
  2. Turn ON the ignition leaving the engine OFF.

Is the MIL ON?

--

Go to Step 3

Go to Step 5

3

Command the MIL OFF and ON using a scan tool.

Does the MIL turn OFF and ON when commanded?

--

Go to Diagnostic Aids

Go to Step 4

4

  1. Turn OFF the ignition .
  2. Disconnect the VCM C4 connector.
  3. Turn ON the ignition leaving the engine OFF.

Is the MIL OFF?

--

Go to Step 18

Go to Step 12

5

Check for an open in the Gauge, the Battery Positive voltage or the Ignition Positive voltage fuses.

Are any of the fuses OPEN?

--

Go to Step 13

Go to Step 6

6

  1. Turn OFF the ignition.
  2. Disconnect the VCM C4 connector.
  3. Turn ON the ignition leaving the engine OFF.
  4. Probe the MIL control circuit at the VCM C4 connector with a fused jumper connected to a ground.

Is the MIL ON?

--

Go to Step 15

Go to Step 7

7

Is the fuse in the fused jumper open?

--

Go to Step 14

Go to Step 8

8

Check for an open in the MIL control circuit. Repair as necessary. Refer to Wiring Repairs .

Did you find a problem?

--

Go to Step 19

Go to Step 9

9

Check for an open between the MIL and the Gauge fuse. Repair as necessary. Refer to Wiring Repairs .

Did you find a problem?

--

Go to Step 19

Go to Step 10

10

Check the Instrument Panel (IP) cluster harness connections. Repair as necessary.

Did you find a problem?

--

Go to Step 19

Go to Step 11

11

Replace the Instrument Panel (IP) cluster.

Is the action complete?

--

Go to Step 19

--

12

Repair the short to ground in the MIL control circuit. Refer to Wiring Repairs .

Is the action complete?

--

Go to Step 19

--

13

  1. Check for a short to ground in the fuse circuit that has the open fuse. Repair as necessary. Refer to Wiring Repairs .
  2. Replace the open fuse.

Is the action complete?

--

Go to Step 19

--

14

Repair the short to voltage in the MIL control circuit between the VCM and the MIL lamp. Refer to Wiring Repairs .

Is the action complete?

--

Go to Step 19

--

15

  1. Disconnect the VCM C3 connector.
  2. Probe both of the VCM ground circuits at the VCM connector with a test lamp connected to B+.

Does the test lamp light on both circuits?

--

Go to Step 17

Go to Step 16

16

Repair the open in the VCM ground circuit. Refer to Wiring Repairs .

Is the action complete?

--

Go to Step 19

--

17

Check for a poor connection at the VCM. Repair as necessary.

Did you find a problem?

--

Go to Step 19

Go to Step 18

18

  1. Replace the VCM.
  2. Program the new VCM. Refer to VCM Replacement/Programming .
  3. Perform the VTD Password Learn Procedure. Refer to Password Learn .
  4. Perform the CKP System Variation Learn Procedure. Refer to Crankshaft Position System Variation Learn .

Is the action complete?

--

Go to Step 19

--

19

  1. Turn OFF the ignition for 15  seconds.
  2. Turn ON the ignition leaving the engine OFF.

Is the MIL ON?

--

Go to Step 20

Go to Step 2

20

Command the MIL OFF and ON using a scan tool.

Does the MIL turn OFF and ON when commanded?

--

System OK

Go to Step 2