GM Service Manual Online
For 1990-2009 cars only
Figure 1:

Battery Power, Grounding, And Data Link Connector


Object Number: 178007  Size: FS
Figure 2:

Transfer Case Motor And Encoders


Object Number: 178011  Size: FS
Figure 3:

Transfer Case Select Switch


Object Number: 178013  Size: FS
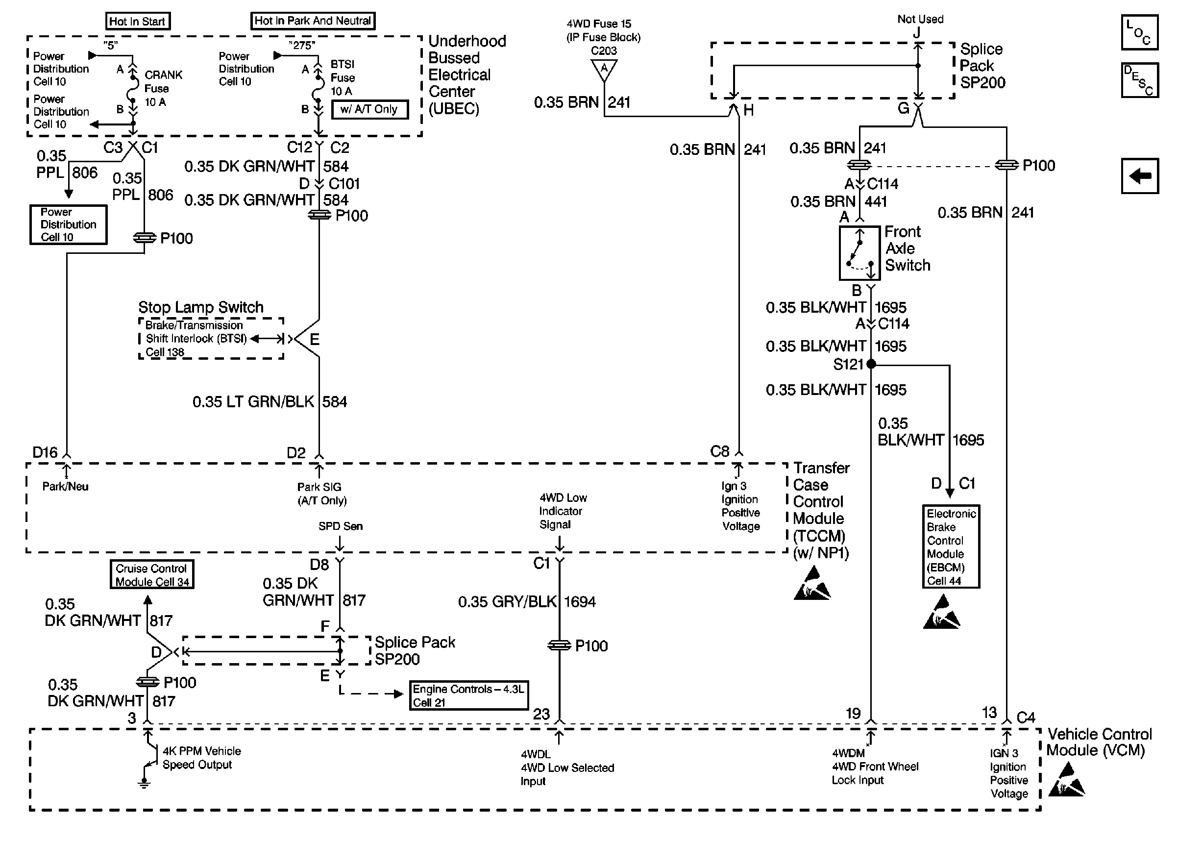
Figure 4:

Front Axle Switch And VCM


Object Number: 204939  Size: FS