GM Service Manual Online
For 1990-2009 cars only

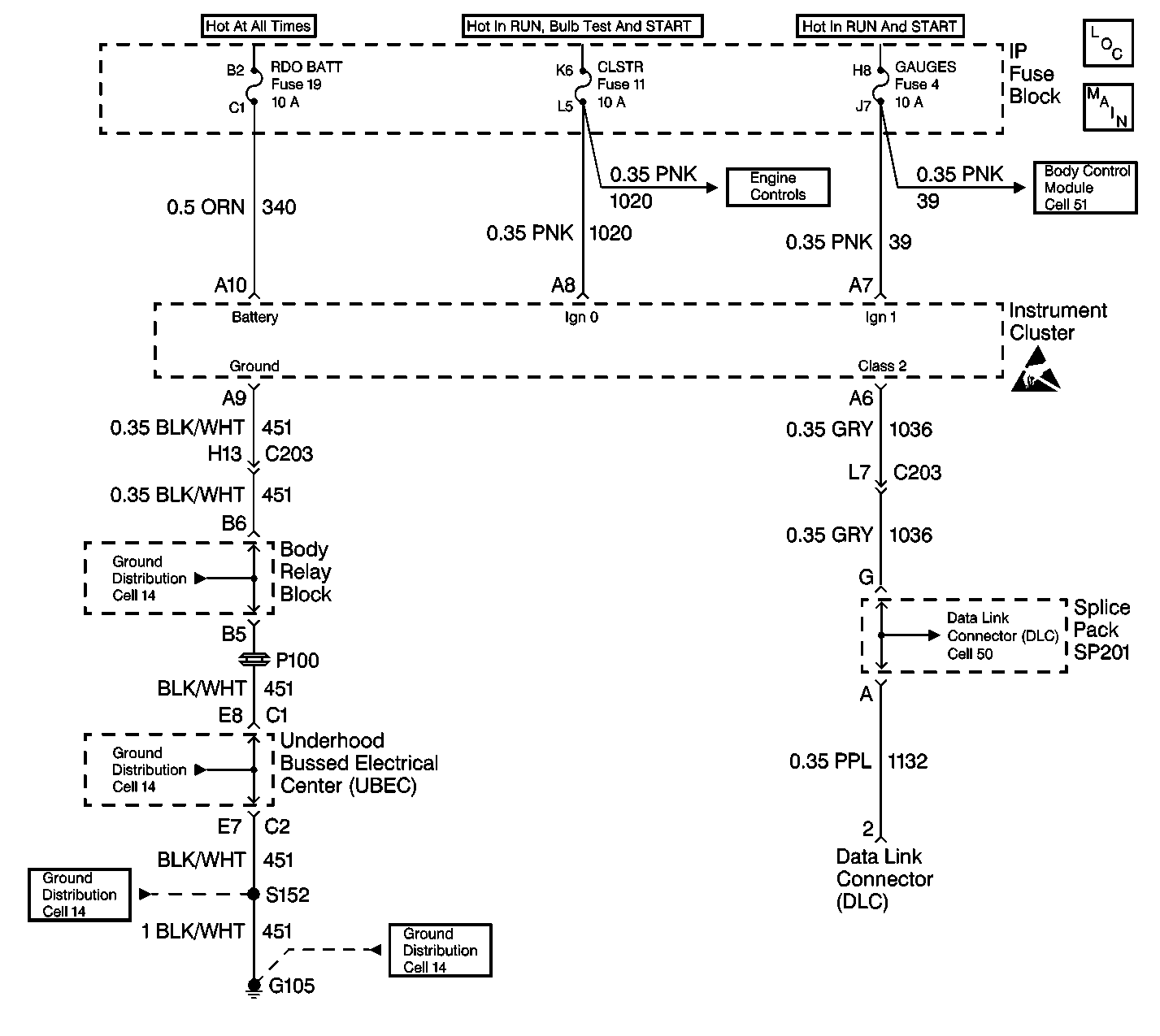
Object Number: 465286  Size: LF
Instrument Cluster Components
Instrument Cluster: Analog Schematics
Cell 51: Power and Grounding, TBC, PARK LP, GAUGES and CRUISE Fuses
Cell 14: G200, G201 and G207
Cell 14: Underhood Grounds
Cell 14: G103 and G105 (4.3L)
Cell 14: G103 and G105 (4.3L)
Handling ESD Sensitive Parts Notice
Cell 50: SP201 (2.2L)

Circuit Description

The IPC monitors the Class 2 messages and compares them to the inputs from the various sensors and gauges. The cluster also monitors the ignition switch position based on the ignition signal inputs. The cluster has a built in microprocessor. The microprocessor performs a self test on power up.

Conditions for Clearing the MIL/DTC

    • A history diagnostic trouble code (DTC) will clear after 100 consecutive ignition cycles without a fault present.
    • Use a scan tool in order to clear the history and current DTCs.

Diagnostic Aids

    • Verify that the following fuses are OK:
       - RADIO BATT
       - CLUSTER
       - ILLUMINATION
       - GAUGES
    • The IPC performs a self-check on power up. Turn the ignition switch to the RUN position and observe the conditions listed in the Cluster Power-up Function Check Table.
    • A scan tool reads Class 2 messages with the ignition switch in the RUN position.
    • Use a scan tool in order to test for DTCs.

Test Description

The number(s) below refer to the step number(s) on the diagnostic table.

  1. This step inspects the IPC's circuits for power and ground.

  2. This step inpects the integrity of the Class 2 bus and all of the associated modules.

  3. This is the IPC self test.

  4. This step checks the operation of the PRNDL.

Step

Action

Value(s)

Yes

No

1

Inspect all IPC power and ground feeds. Refer to Instrument Cluster System Check .

Is the diagnostic test complete?

--

Go to Step 2

--

2

  1. Attempt to establish communications with all of the following Class 2 modules:
  2. • IPC
    • VCM/PCM
    • BCM
    • ABS
  3. Turn the ignition switch to RUN.
  4. Enter the appropriate model year and vehicle type using the scan tool.
  5. Select the following selections:
  6. 4.1. Diagnostics
    4.2. Diagnostic Circuit Check
    4.3. Class 2 Message Monitor
  7. Record all modules that are communicating.
  8. Compare the list of modules that are communicating to the schematic showing which modules are connected to terminal 2 (Class 2 serial data link) of the DLC.

Are any of the modules on the Class 2 serial data link not communicating?

--

Go to Step 3

Go to Data Link Communications System Check in Data Link Communications

3

    Important: Do not start the engine or move the automatic transmission shifter from the PARK position.

  1. Turn the ignition switch to the RUN position.
  2. Observe the IPC for the following power-up indications:
  3. • The Odometer display will perform a 2 second segment function test.
    • The following indicators will illuminate for 3 seconds:
       - ABS
       - Low Fuel
       - Check Gauges
       - Overspeed (export only)
       - Brake
    • The PRNDL (automatic transmission) will display P (park position).
    • The battery will illuminate.
    • The seat belt indicator will illuminate for 20 seconds and continue to flash for 55 seconds (controlled by the BCM).
    • The SES will illuminate continuously (controlled by the VCM/PCM). The Air bag indicator will flash 7 times (controlled by the SDM).
    • Refer to Cluster Power-Up Function Check.

Are the power-up indications correct?

--

Go to Step 4

Go to Applicable Diagnostic Table

4

  1. Move the shift lever through each of the shift positions with the engine running and the brake firmly applied.
  2. Observe the PRNDL indicator.

Does the indicator correspond to the shift lever positions?

--

Go to Step 5

Go to Functional Test in Automatic Transmission

5

Inspect for DTCs with the scan tool.

Are any DTCs present?

--

Go to Applicable Diagnostic Table

System OK