GM Service Manual Online
For 1990-2009 cars only
Makes
🢒
Isuzu
🢒
2000
🢒
S/T Isuzu - 2WD
🢒
Brakes
🢒
Hydraulic Brakes
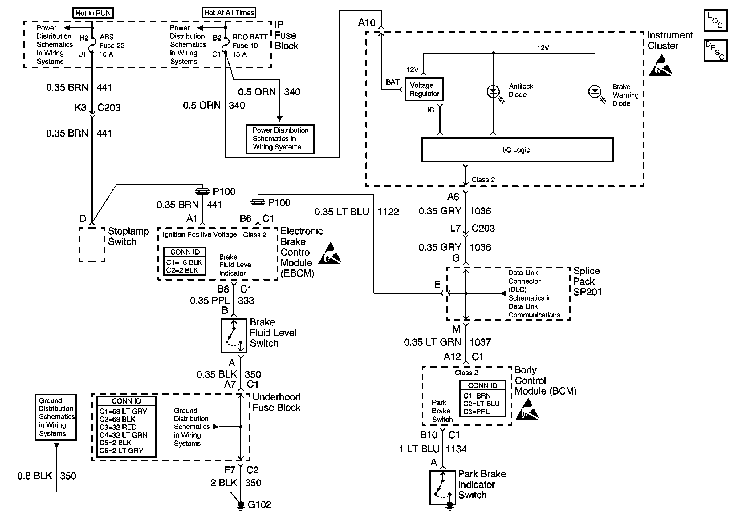
🢒 Brake Warning System Schematics
Hydraulic Brakes Components
Brake Warning System Circuit Description
RAP, IGN B Fuses and Ignition Switch
AUX PWR, RDO BATT, HDLP SW Fuses and Inadvertent Power Lamp Relay
AUX PWR, RDO BATT, HDLP SW Fuses and Inadvertent Power Lamp Relay
Handling ESD Sensitive Parts Notice
Antilock Brake System Connector End Views
Handling ESD Sensitive Parts Notice
SP201 (2.2L)
G102
Power and Grounding Connector End Views
Body Control System Connector End Views
Handling ESD Sensitive Parts Notice