GM Service Manual Online
For 1990-2009 cars only
Makes
🢒
Isuzu
🢒
2000
🢒
S/T Isuzu - 2WD
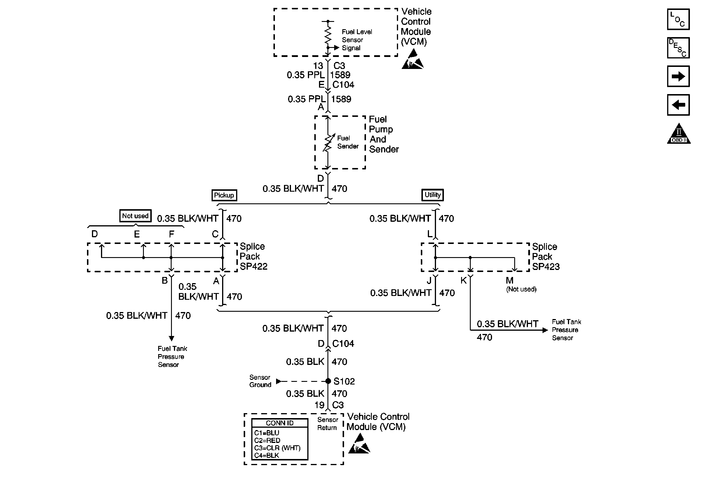
🢒 Fuel Level Sensor
Fuel Level Sensor
Fuel Level Sensor
Engine Controls Components
Fuel Supply Component Description
Fuel Pump Controls
Ignition Controls
OBD II Symbol Description Notice
Handling ESD Sensitive Parts Notice
Engine Sensors (Pickup)
Engine Sensors (Pickup)
VCM Connector End Views
Handling ESD Sensitive Parts Notice
Engine Sensors (Utility)