GM Service Manual Online
For 1990-2009 cars only
Makes
🢒
Isuzu
🢒
2000
🢒
S/T Isuzu - 2WD
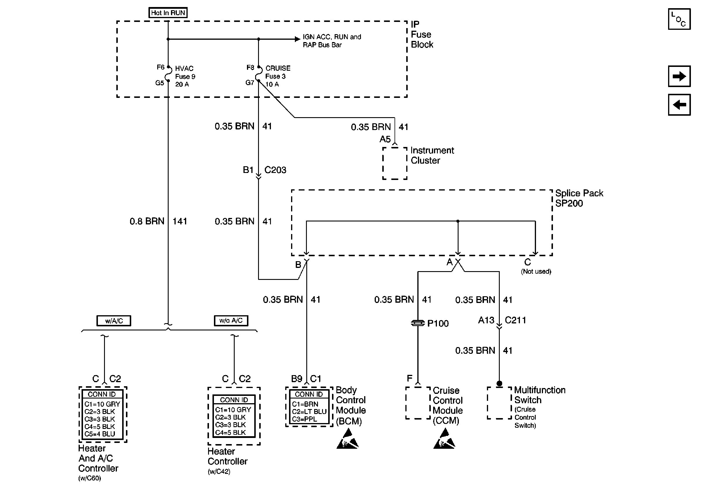
🢒 HVAC and CRUISE Fuses
HVAC and CRUISE Fuses
HVAC and CRUISE Fuses
Power and Grounding Components
VECHMSL Fuse and CHMSL Relay
4WD Fuse
RAP, IGN B Fuses and Ignition Switch
HVAC Connector End Views
HVAC Connector End Views
Body Control System Connector End Views
Handling ESD Sensitive Parts Notice
Handling ESD Sensitive Parts Notice