GM Service Manual Online
For 1990-2009 cars only
Makes
🢒
Isuzu
🢒
1999
🢒
S/T Isuzu - 4WD
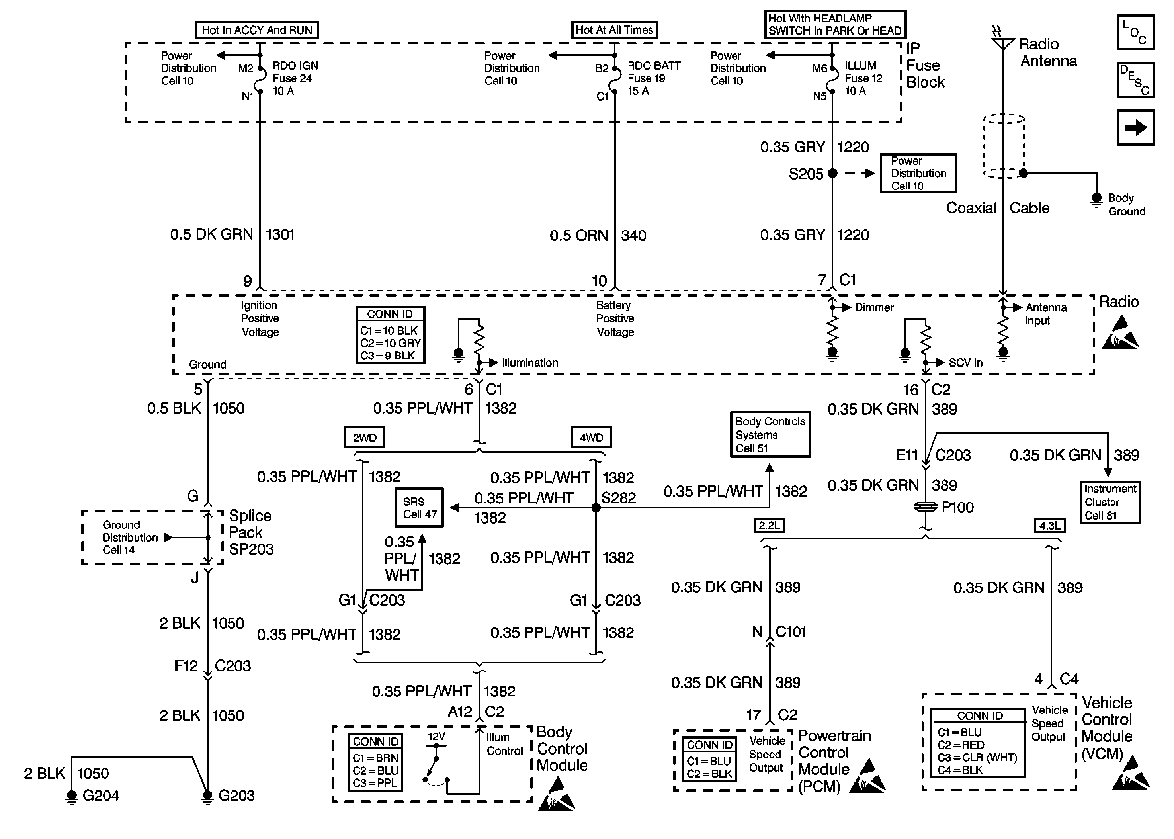
🢒 Cell 150: ILLUM, RDO IGN and RDO BATT Fuses and VSS Signal
Cell 150: ILLUM, RDO IGN and RDO BATT Fuses and VSS Signal
Cell 150: ILLUM, RDO IGN and RDO BATT Fuses and VSS Signal
Cell 10: IGN E, RDO IGN Fuses and Power Window Circuit Breaker
Cell 10: AUX PWR, RDO BAT, HDLP SW Fuses and Inadvertent Power Lamp Relay
Cell 10: PARK LP, ILLUM Fuses and Park Lamp, Headlamp Grounding Relays
Entertainment Components
Radio/Audio System Circuit Description
Cell 150: Speaker Outputs (w/o Extended Cab)
Cell 10: ILLUM Fuse Power
Entertainment Connector End Views
Handling ESD Sensitive Parts Notice
Cell 81: VCM/PCM, DLC and SRS
Handling ESD Sensitive Parts Notice
Handling ESD Sensitive Parts Notice
Handling ESD Sensitive Parts Notice
Body Control System Connector End Views
Powertrain Control Module Connector End Views
VCM Connector End Views
Cell 47: IP Module Switch
Cell 14: G203 and G204
Cell 51: VCM, PCM, and Data Link Connector